TOP
|
特許
|
意匠
|
商標
特許ウォッチ
Twitter
他の特許を見る
公開番号
2025168592
公報種別
公開特許公報(A)
公開日
2025-11-07
出願番号
2025149470,2021111136
出願日
2025-09-09,2021-07-02
発明の名称
温度調節システム
出願人
株式会社サーモテック
,
株式会社レイケン
代理人
弁理士法人いくみ特許事務所
主分類
F22G
5/12 20060101AFI20251030BHJP(蒸気発生)
要約
【課題】対象に対して所望の温度の過熱蒸気を供給できる温度調節システムを提供する。
【解決手段】
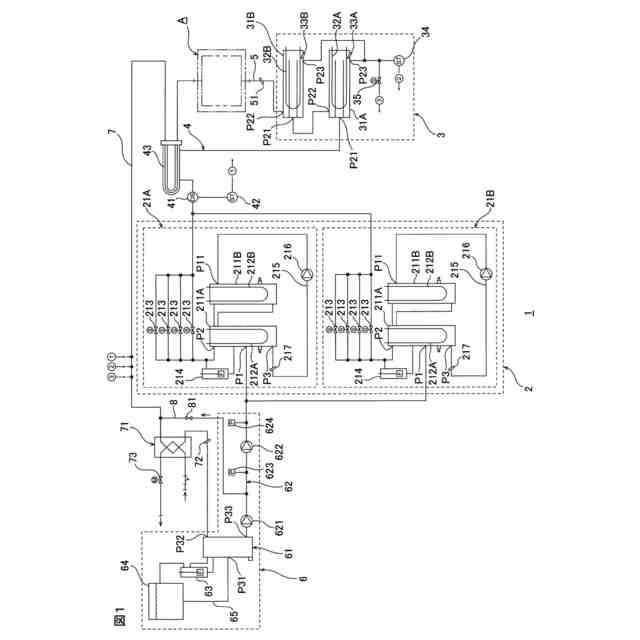
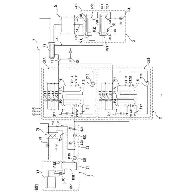
温度調節システム1は、熱媒体を加熱して蒸気を発生させる蒸気発生ユニット2と、蒸気発生ユニット2と対象Aとの間に介在され、蒸気発生ユニット2で発生した蒸気をさらに加熱して過熱蒸気を発生させ、発生した過熱蒸気を対象Aに供給する過熱蒸気発生ユニット3とを備える。
【選択図】図1
特許請求の範囲
【請求項1】
熱媒体を加熱して蒸気を発生させる蒸気発生ユニットと、
前記蒸気発生ユニットと対象との間に介在され、前記蒸気発生ユニットで発生した蒸気をさらに加熱して過熱蒸気を発生させ、発生した過熱蒸気を前記対象に供給する過熱蒸気発生ユニットと
を備える、温度調節システム。
発明の詳細な説明
【技術分野】
【0001】
本発明は、対象の温度を調節するための温度調節システムに関する。
続きを表示(約 820 文字)
【背景技術】
【0002】
従来、対象の温度を調節するための温度調節システムとして、水を加熱して過熱水蒸気を発生させる過熱水蒸気発生器と、発生した過熱水蒸気を溜めるアキュムレータとを備え、過熱水蒸気で金型を加熱する温度制御装置が提案されている(たとえば、下記特許文献1参照。)。
【先行技術文献】
【特許文献】
【0003】
特開2009-45814号公報
【発明の概要】
【発明が解決しようとする課題】
【0004】
しかし、特許文献1に記載の温度制御装置では、アキュムレータ内の過熱水蒸気の温度を保持することが困難である。
【0005】
そのため、対象に所望の温度の過熱水蒸気を供給することが困難である。
【0006】
そこで、本発明の目的は、対象に対して所望の温度の過熱蒸気を供給できる温度調節システムを提供することにある。
【課題を解決するための手段】
【0007】
本発明[1]は、熱媒体を加熱して蒸気を発生させる蒸気発生ユニットと、前記蒸気発生ユニットと対象との間に介在され、前記蒸気発生ユニットで発生した蒸気をさらに加熱して過熱蒸気を発生させ、発生した過熱蒸気を前記対象に供給する過熱蒸気発生ユニットとを備える、温度調節システムを含む。
【0008】
このような構成によれば、蒸気発生ユニットと対象との間に、過熱蒸気発生ユニットが介在されている。
【0009】
そのため、蒸気発生ユニットを、蒸気を発生可能な状態で待機させておき、対象に過熱蒸気を供給したいタイミングで、過熱蒸気発生ユニットを作動させて、過熱蒸気を発生させることができる。
【0010】
その結果、対象に対して所望の温度の過熱蒸気を供給できる。
(【0011】以降は省略されています)
この特許をJ-PlatPat(特許庁公式サイト)で参照する
関連特許
株式会社サーモテック
温度調節システム
25日前
三浦工業株式会社
台数制御装置
2か月前
三浦工業株式会社
ボイラ
5か月前
三浦工業株式会社
ドレン回収装置
9か月前
三浦工業株式会社
水蒸気発生装置
1か月前
三菱重工業株式会社
ボイラ壁
1か月前
三浦工業株式会社
給水装置、および、ボイラ
8か月前
栗田工業株式会社
エコノマイザ及びボイラ
9か月前
日精オーバル株式会社
蒸気発生装置
2か月前
三浦工業株式会社
管理装置
5か月前
三浦工業株式会社
貫流ボイラ
1か月前
栗田工業株式会社
ボイラ水処理装置および処理方法
4か月前
三浦工業株式会社
蒸気発生装置
5か月前
三浦工業株式会社
ボイラ水の水質評価用試料水の調製装置
8か月前
三浦工業株式会社
電極式ボイラ
12日前
株式会社ミヤワキ
蒸気プラント
3か月前
株式会社日本汽罐
ボイラーシステム及びボイラーの稼働方法
9か月前
三菱重工業株式会社
ボイラプラント及びその運転方法
9か月前
三菱重工業株式会社
蒸気生成システム及び蒸気生成方法
2か月前
三菱重工業株式会社
ガスバーナ及びこれを備えたボイラ
8か月前
三菱重工業株式会社
伝熱管の検査装置および方法
7か月前
神鋼検査サービス株式会社
スケール除去ユニット
2か月前
三浦工業株式会社
水素ボイラシステムの制御装置
5か月前
株式会社ヒラカワ
ボイラからの排ガスの温度制御方法
5か月前
株式会社JERA
ボイラ炉内の伝熱管の管壁温度解析方法
9か月前
中国電力株式会社
吊下パネルの修繕方法及び吊下管整列用具
26日前
JFEエンジニアリング株式会社
排熱回収ボイラ及びその給水バイパス制御方法
1か月前
三菱重工パワーインダストリー株式会社
セメントプラント排熱回収システム
8か月前
丸高工業株式会社
加熱装置の制御方法及び加熱装置
6か月前
三菱重工業株式会社
ボイラのシール構造及びボイラのシール構造の補修方法
10か月前
株式会社東芝
蒸気発生装置
8か月前
日本特殊陶業株式会社
蒸発器および蒸発器を備えるホットモジュール
7か月前
三菱重工業株式会社
プラント制御装置、プラント制御方法、及び、プラント制御プログラム
7か月前
東京電力ホールディングス株式会社
蒸気タービンプラント
2か月前
シェンチェン ウッディー ベイプス テクノロジー カンパニー,リミテッド
アトマイザー
6か月前
JFEエンジニアリング株式会社
発電設備のボイラ給水ポンプ回転数制御方法及び装置
10か月前
続きを見る
他の特許を見る