TOP
|
特許
|
意匠
|
商標
特許ウォッチ
Twitter
他の特許を見る
10個以上の画像は省略されています。
公開番号
2025167398
公報種別
公開特許公報(A)
公開日
2025-11-07
出願番号
2024071958
出願日
2024-04-25
発明の名称
電圧測定システム
出願人
株式会社デンソー
,
トヨタ自動車株式会社
,
株式会社ミライズテクノロジーズ
代理人
弁理士法人ゆうあい特許事務所
主分類
G01R
19/257 20060101AFI20251030BHJP(測定;試験)
要約
【課題】第2回路部に供給される電圧が変化することを抑制する。
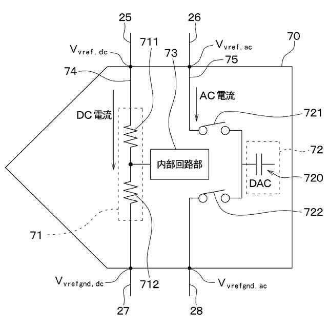
【解決手段】回路部は、基準電圧に基づく電圧としての第1電圧が供給される第1回路部71、および第1回路部71より高精度な基準電圧に基づく電圧としての第2電圧が供給される第2回路部72を含み、第1回路部71を挟むように接続されて第1回路部71に第1電圧を供給する第1高電位側配線25および第1低電位側配線27と、第2回路部72を挟むように接続されて第2回路部72に第2電圧を供給する第2高電位側配線26および第2低電位側配線28と、を有し、第1高電位側配線25と第2高電位側配線26とは、分離され、第1低電位側配線27と第2低電位側配線28とは、分離されるようにする。
【選択図】図1
特許請求の範囲
【請求項1】
電圧測定システムであって、
基準電圧を生成する基準電源回路部(10)と、
前記基準電圧に基づく電圧が印加される回路部(70)と、を備え、
前記回路部は、前記基準電圧に基づく電圧としての第1電圧が供給される第1回路部(71)、および前記第1回路部より高精度な前記基準電圧に基づく電圧としての第2電圧が供給される第2回路部(72)を含み、
前記第1回路部を挟むように接続されて前記第1回路部に前記第1電圧を供給する第1高電位側配線(25)および第1低電位側配線(27)と、
前記第2回路部を挟むように接続されて前記第2回路部に前記第2電圧を供給する第2高電位側配線(26)および第2低電位側配線(28)と、を有し、
前記第1高電位側配線と前記第2高電位側配線とは、分離され、
前記第1低電位側配線と前記第2低電位側配線とは、分離されている電圧測定システム。
続きを表示(約 820 文字)
【請求項2】
前記回路部は、前記第1回路部および前記第2回路部を有するADCであり、
前記第1回路部は、抵抗分圧回路を含んで構成され、
前記第2回路部は、演算部を含んで構成されている請求項1に記載の電圧測定システム。
【請求項3】
前記ADCは、複数備えられている請求項2に記載の電圧測定システム。
【請求項4】
前記基準電源回路部は、ツェナーダイオード(18)を含んで構成され、前記ツェナーダイオードの降伏電圧に基づいて前記基準電圧を生成する請求項1に記載の電圧測定システム。
【請求項5】
第1容量端子(41)と、
基準電位源(43)と接続される第2容量端子(42)と、
前記第1容量端子と前記第2容量端子との間に配置される容量部(50)と、
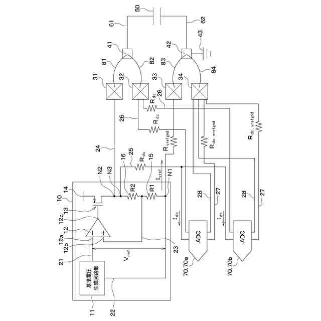
前記基準電源回路部と接続されると共に前記第1容量端子と接続される第1端子(31)と、
前記第2回路部と前記第2高電位側配線を介して接続されると共に前記第1容量端子と接続される第2端子(32)と、
前記基準電源回路部と接続されると共に前記第2容量端子と接続される第3端子(33)と、
前記第1回路部と前記第1低電位側配線を介して接続されると共に、前記第2容量端子と接続される第4端子(34)と、を有し、
前記第2回路部には、前記容量部からAC電流が供給される請求項1ないし4のいずれか1つに記載の電圧測定システム。
【請求項6】
前記第2低電位側配線は、前記第2回路部と接続されると共に前記第4端子と接続されている請求項5に記載の電圧測定システム。
【請求項7】
前記第2低電位側配線は、前記第2回路部と接続されると共に、前記第3端子と前記基準電源回路部とを接続する配線(22)と接続されている請求項5に記載の電圧測定システム。
発明の詳細な説明
【技術分野】
【0001】
本開示は、電圧測定システムに関するものである。
続きを表示(約 1,700 文字)
【背景技術】
【0002】
従来より、基準電源回路部で生成された電圧を他の回路部に供給する電圧測定システムが提案されている(例えば、非特許文献1参照)。例えば、この電圧測定システムでは、基準電源回路部で生成された電圧を回路部としてのADC(Analog digital converterの略)に供給する構成が提案されている。なお、このADCは、DC電流が供給される抵抗分圧回路部等を有する第1回路部や、AC電流が供給されるDAC等を有する第2回路部等を備え、第2回路部に演算をするための機能が含まれている。そして、この電圧測定システムでは、基準電源回路部と、ADCの第1回路部および第2回路部とが共通の配線で接続されている。
【先行技術文献】
【非特許文献】
【0003】
REF62xx高精度電圧リファレンス、内臓ADCドライブ・バッファ付 Texas INSTRUMENTS 2016年9月
【発明の概要】
【発明が解決しようとする課題】
【0004】
ところで、ADCの重要特性である線形性は、第2回路部(すなわち、DAC)に供給される電圧誤差の影響を受け易く、第2回路部に供給される電圧が変化すると精度が低下する。このため、ADCの第2回路部には、第1回路部に供給される電圧よりも高精度な電圧が供給されることが望まれる。
【0005】
しかしながら、上記の電圧測定システムでは、基準電源回路部と、ADCの第1回路部および第2回路部が共通の配線で接続されている。このため、上記の電圧測定システムでは、第1回路部へ供給されるDC電流による配線抵抗ドロップ(すなわち、電圧降下)により、AC電流を負荷とする第2回路部に供給される電圧に誤差が発生する可能性がある。この場合、予め検査等を行って配線抵抗ドロップの影響を低減する補正を行うことも考えられるが、検査後にDC電流が変化した場合等には補正が困難となる。
【0006】
本開示は、第2回路部に供給される電圧が変化することを抑制できる電圧測定システムを提供することを目的とする。
【課題を解決するための手段】
【0007】
本開示の1つの観点によれば、電圧測定システムは、基準電圧を生成する基準電源回路部(10)と、基準電圧に基づく電圧が印加される回路部(70)と、を備え、回路部は、基準電圧に基づく電圧としての第1電圧が供給される第1回路部(71)、および第1回路部より高精度な基準電圧に基づく電圧としての第2電圧が供給される第2回路部(72)を含み、第1回路部を挟むように接続されて第1回路部に第1電圧を供給する第1高電位側配線(25)および第1低電位側配線(27)と、第2回路部を挟むように接続されて第2回路部に第2電圧を供給する第2高電位側配線(26)および第2低電位側配線(28)と、を有し、第1高電位側配線と第2高電位側配線とは、分離され、第1低電位側配線と第2低電位側配線とは、分離されている。
【0008】
これによれば、第1高電位側配線と第2高電位側配線とが分離して配置され、第1低電位側配線と第2低電位側配線とが分離して配置されている。このため、第2回路部には、第1回路部に流れる電流の配線ドロップの影響を低減した第2電圧が供給され、第2回路部に供給される第2電圧が第1回路部に流れる電流によって変化することを抑制できる。
【0009】
なお、各構成要素等に付された括弧付きの参照符号は、その構成要素等と後述する実施形態に記載の具体的な構成要素等との対応関係の一例を示すものである。
【図面の簡単な説明】
【0010】
第1実施形態における電圧測定システムを示す模式図である。
図1に示すADCの模式図である。
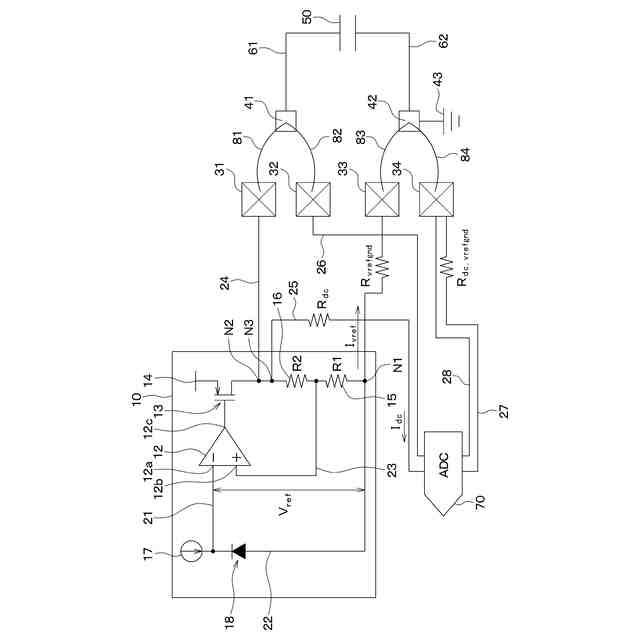
第2実施形態における電圧測定システムを示す模式図である。
第3実施形態における電圧測定システムを示す模式図である。
第4実施形態における電圧測定システムを示す模式図である。
【発明を実施するための形態】
(【0011】以降は省略されています)
この特許をJ-PlatPat(特許庁公式サイト)で参照する
関連特許
株式会社デンソー
端子台
12日前
株式会社デンソー
ロータ
5日前
株式会社デンソー
ロータ
5日前
株式会社デンソー
分離体
18日前
株式会社デンソー
電動機
10日前
株式会社デンソー
電動弁
1か月前
株式会社デンソー
電子装置
10日前
株式会社デンソー
トランス
10日前
株式会社デンソー
光学部材
18日前
株式会社デンソー
光学部材
18日前
株式会社デンソー
制御装置
1か月前
株式会社デンソー
電解装置
1か月前
株式会社デンソー
光学部材
10日前
株式会社デンソー
電子装置
1か月前
株式会社デンソー
回転電機
3日前
株式会社デンソー
整流回路
3日前
株式会社デンソー
電子装置
1か月前
株式会社デンソー
電気回路
26日前
株式会社デンソー
撮像装置
1か月前
株式会社デンソー
撮像装置
1か月前
株式会社デンソー
摺動機構
1か月前
株式会社デンソー
摺動機構
1か月前
株式会社デンソー
熱交換器
1か月前
株式会社デンソートリム
鞍乗り車両
1か月前
株式会社デンソー
半導体装置
1か月前
株式会社デンソー
熱交換装置
1か月前
株式会社デンソー
ヒータ装置
1か月前
株式会社デンソー
半導体装置
18日前
株式会社デンソー
センサ装置
1か月前
株式会社デンソー
半導体装置
1か月前
株式会社デンソー
熱交換部材
1か月前
株式会社デンソー
センサ装置
1か月前
株式会社デンソー
半導体装置
1か月前
株式会社デンソー
音低減装置
3日前
株式会社デンソー
電磁継電器
10日前
株式会社デンソーエレクトロニクス
電磁継電器
4日前
続きを見る
他の特許を見る