TOP
|
特許
|
意匠
|
商標
特許ウォッチ
Twitter
他の特許を見る
10個以上の画像は省略されています。
公開番号
2025166916
公報種別
公開特許公報(A)
公開日
2025-11-07
出願番号
2024071112
出願日
2024-04-25
発明の名称
建物
出願人
大和ハウス工業株式会社
代理人
個人
,
個人
主分類
F24F
13/02 20060101AFI20251030BHJP(加熱;レンジ;換気)
要約
【課題】 建物内に設置された手摺付近の温度を効率的に調整することができる建物を提供する。
【解決手段】 本発明の住宅Hは、手摺Tが設置された部屋Rに、温調された空気を供給する空調装置10と、部屋Rに配置されて空気の供給路をなし、周壁に空気の吹き出し口20が設けられた中空体12と、周壁の周方向において、吹き出し口20を変位させる変位機構22と、を備える。また、中空体12の周壁をなす筒部14が、手摺Tの少なくとも一部分を構成している。
【選択図】図1
特許請求の範囲
【請求項1】
内部に手摺が設置された建物であって、
前記建物において前記手摺が設置された空間に、温調された空気を供給する空調装置と、
前記空間に配置されて前記空気の供給路をなし、周壁に前記空気の吹き出し口が設けられた中空体と、
前記周壁の周方向において、前記吹き出し口を変位させる変位機構と、を備え、
前記中空体が、前記手摺の少なくとも一部分を構成している、建物。
続きを表示(約 1,300 文字)
【請求項2】
前記手摺は、前記空間の天井及び床のうち、前記床により近い位置に設置されている、請求項1に記載の建物。
【請求項3】
前記中空体は、前記周壁をなす筒部によって構成され、
前記筒部は、開通状態にある前記吹き出し口の位置が、前記周方向に変更可能となるように構成されており、
前記変位機構は、開通状態にある前記吹き出し口の位置が前記周方向において変化するように前記筒部を動かす、請求項1に記載の建物。
【請求項4】
前記筒部は、
外周部に内筒側開口を有する内筒と、
前記内筒が内部に挿入され、且つ外周部に外筒側開口を有する外筒と、を含み、
前記内筒は、前記外筒に対して前記周方向に回動可能な状態で前記外筒内に配置され、
前記内筒が前記外筒に対して回動して前記内筒側開口と前記外筒側開口とが互いに連通することで前記吹き出し口が開通する、請求項3に記載の建物。
【請求項5】
前記内筒が前記外筒に対して回動して、前記内筒側開口と前記外筒側開口とが互いに連通する位置が移動することで、前記周方向において、開通状態にある前記吹き出し口の向きが変わる、請求項4に記載の建物。
【請求項6】
前記内筒の外周部には、前記内筒の中心軸方向における複数の位置に前記内筒側開口が設けられており、
前記外筒の外周部には、前記中心軸方向における複数の位置に前記外筒側開口が設けられており、
前記中心軸方向において、前記内筒側開口が設けられた位置と、前記外筒側開口が設けられた位置とが互いに対応している、請求項5に記載の建物。
【請求項7】
前記内筒の外周部には、前記内筒側開口とは異なる位置に内筒側排水孔が設けられており、
前記外筒の外周部には、前記外筒側開口とは異なる位置に外筒側排水孔が設けられており、
前記周方向において、前記外筒に対する前記内筒の相対位置が、前記内筒側排水孔と前記外筒側排水孔とが互いに連通する位置にある状態では、前記周方向において、前記内筒側開口と前記外筒側開口とが互いにずれている、請求項4に記載の建物。
【請求項8】
前記内筒は、前記外筒に対して、前記内筒の中心軸方向にスライド移動可能であり、
前記内筒側開口と前記外筒側開口とが互いに連通した状態で前記内筒が前記外筒に対してスライド移動することで前記吹き出し口の開度が変わる、請求項4に記載の建物。
【請求項9】
前記変位機構は、開通状態にある前記吹き出し口の位置が前記周方向において変化するように前記筒部を動かす際に操作される操作部を備える、請求項3乃至6のいずれか一項に記載の建物。
【請求項10】
前記変位機構は、駆動機器を備え、該駆動機器の駆動力を利用して、開通状態にある前記吹き出し口の位置が前記周方向において変化するように前記筒部を動かし、
前記駆動機器を制御する制御装置をさらに備える、請求項3乃至6のいずれか一項に記載の建物。
(【請求項11】以降は省略されています)
発明の詳細な説明
【技術分野】
【0001】
本発明は、建物に係り、特に、建物内の空間に手摺が設置された建物に関する。
続きを表示(約 1,600 文字)
【背景技術】
【0002】
建物内の部屋の温度(室温)を調整する設備としては、例えば、特許文献1に記載の空調システムが挙げられる。特許文献1に記載の空調システムは、全館空調システムであり、建物内の複数の部屋(居室)のそれぞれに空気を送り、各部屋の温度を部屋全体で均一化させる。
【先行技術文献】
【特許文献】
【0003】
特開2023-148654号公報
【発明の概要】
【発明が解決しようとする課題】
【0004】
しかしながら、特許文献1に記載の空調システムのように各部屋にて部屋全体の温度を調整しようとすると、空調負荷が大きくなるために調整に時間を要し、空調システムの運転効率が悪くなる。また、部屋全体で温度を均一化する目的で、例えば部屋内にサーキュレータを設置しようとすると、その分、機器(サーキュレータ及びその付帯機器)の導入及び管理に費用が掛かり、空調コストが嵩んでしまう。
【0005】
一方、建物の各部屋において人が居る空間は、その部屋における一部の空間に限られるケースが多い。また、建物の部屋のうち、手摺が設置された部屋では、その部屋の利用者が手摺付近に居る場合が想定され得る。この場合、空調システムをより経済的に運転させる観点から、人が居る手摺付近の空間の温度を効率よく調整することが求められる。
【0006】
そこで、本発明は、上記の課題に鑑みてなされたものであり、その目的とするところは、建物内に設置された手摺付近の温度を効率的に調整することができる建物を提供することである。
【課題を解決するための手段】
【0007】
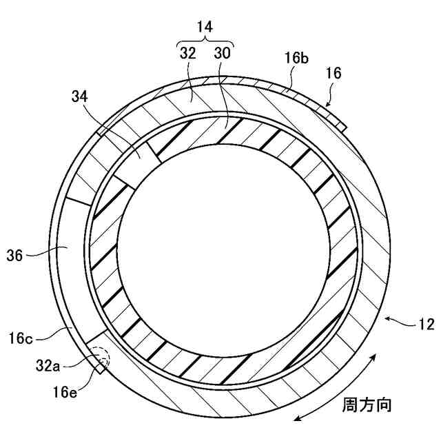
上記の課題は、本発明の建物によれば、内部に手摺が設置された建物であって、建物において手摺が設置された空間に、温調された空気を供給する空調装置と、空間に配置されて空気の供給路をなし、周壁に空気の吹き出し口が設けられた中空体と、周壁の周方向において、吹き出し口を変位させる変位機構と、を備え、中空体が、手摺の少なくとも一部分を構成していることにより解決される。
以上のように構成された本発明の建物であれば、吹き出し口を備える中空体が、手摺の少なくとも一部を構成し、温調された空気が吹き出し口から供給される。これにより、手摺付近の温度を効率よく調整することができる。
【0008】
また、本発明の建物についてより好適な構成を述べると、手摺は、上記の空間の天井及び床のうち、床により近い位置に設置されているとよい。
上記の構成であれば、手摺付近に人が居る可能性が高いため、手摺付近の温度を効率よく調整することができるという構成が、より有意義なものとなる。
【0009】
また、本発明の建物において、中空体は、周壁をなす筒部によって構成され、筒部は、開通状態にある吹き出し口の位置が、周方向に変更可能となるように構成されてもよい。この場合、変位機構は、開通状態にある吹き出し口の位置が周方向において変化するように筒部を動かすものであると、好適である。
上記の構成であれば、比較的簡単な構造により、吹き出し口から空気が吹き出される向きを変えることができる。
【0010】
また、本発明の建物において、筒部は、外周部に内筒側開口を有する内筒と、内筒が内部に挿入され、且つ外周部に外筒側開口を有する外筒と、を含んでもよい。この場合、内筒は、外筒に対して周方向に回動可能な状態で外筒内に配置され、内筒が外筒に対して回動して内筒側開口と外筒側開口とが互いに連通することで吹き出し口が開通するとよい。
上記の構成であれば、より簡単な構造によって、吹き出し口から空気が吹き出される向き、及び、空気の吹き出しの有無を切り替えることができる。
(【0011】以降は省略されています)
この特許をJ-PlatPat(特許庁公式サイト)で参照する
関連特許
個人
集熱器具
1か月前
株式会社トヨトミ
五徳
1か月前
株式会社コロナ
空調装置
1か月前
株式会社コロナ
空調装置
1か月前
個人
油ハネ防止カーテン
1か月前
個人
UFO型空気清浄機
18日前
株式会社コロナ
空調装置
1か月前
個人
太陽光パネル傾斜装置
1か月前
株式会社コロナ
温水暖房装置
1か月前
株式会社コロナ
貯湯式給湯機
2か月前
個人
シンプルクーラー
1か月前
三菱電機株式会社
換気扇
10日前
三菱電機株式会社
換気扇
1か月前
三菱電機株式会社
換気扇
1か月前
三菱電機株式会社
換気扇
1か月前
株式会社パロマ
ガスコンロ
1か月前
株式会社ノーリツ
温水装置
1か月前
株式会社トヨトミ
固体燃料燃焼器
17日前
株式会社ノーリツ
給湯装置
1か月前
株式会社ノーリツ
温水装置
1か月前
株式会社パロマ
ガスコンロ
1か月前
株式会社パロマ
ガスコンロ
1か月前
株式会社コロナ
潜熱回収型給湯機
2日前
大阪瓦斯株式会社
ガスコンロ
1か月前
株式会社ノーリツ
貯湯給湯装置
1か月前
オリオン機械株式会社
空調装置
1か月前
オリオン機械株式会社
空調装置
1か月前
シャープ株式会社
送風機
1か月前
東亜事業協同組合
空調システム
1か月前
株式会社ノーリツ
貯湯給湯装置
1か月前
株式会社パロマ
給湯装置
1か月前
株式会社福地建装
換気調湿装置
2日前
株式会社ノーリツ
貯湯給湯装置
1か月前
ミサワホーム株式会社
目隠し体
2か月前
株式会社ノーリツ
ふろ装置
1か月前
象印マホービン株式会社
電気機器
17日前
続きを見る
他の特許を見る