TOP
|
特許
|
意匠
|
商標
特許ウォッチ
Twitter
他の特許を見る
公開番号
2025166748
公報種別
公開特許公報(A)
公開日
2025-11-06
出願番号
2024070956
出願日
2024-04-24
発明の名称
車両の制御装置
出願人
トヨタ自動車株式会社
代理人
個人
,
個人
主分類
B60L
58/15 20190101AFI20251029BHJP(車両一般)
要約
【課題】退避走行中において走行継続が不可となる事態を低減できる、車両の制御装置を提供する。
【解決手段】車両10は、エンジン12と、永久磁石形のモータジェネレータで構成され且つエンジン12を動力源に用いた走行中において非駆動状態の場合に連れ回される第1電動機MG1と、第2電動機MG2と、を備える。電子制御装置90は、第1電動機MG1が非駆動状態とされ且つエンジン12及び第2電動機MG2が動力源に用いられたMDE走行モードによる退避走行中において、バッテリ40の充電状態値SOCが回生禁止判定値SOC_jdg1を超過している場合には第2電動機MG2による回生ブレーキが禁止され、バッテリ40の充電状態値SOCが回生許可判定値SOC_jdg2以下である場合には第2電動機MG2による回生ブレーキが許可される。
【選択図】図1
特許請求の範囲
【請求項1】
走行用の動力源であるエンジンと、永久磁石形のモータジェネレータで構成され且つ前記エンジンを動力源に用いた走行中において非駆動状態の場合に連れ回される第1電動機と、走行用の動力源である第2電動機と、前記第1電動機とは第1インバータを介し且つ前記第2電動機とは第2インバータを介してそれぞれ電力を授受するバッテリと、前記第1インバータ及び前記第2インバータと前記バッテリとの間に設けられたDC/DCコンバータと、を備える車両の、制御装置であって、
前記第1電動機を非駆動状態とし且つ前記エンジン及び前記第2電動機を動力源に用いた走行中において、前記バッテリの充電状態値が所定の第1判定値を超過する場合には前記第2電動機による回生ブレーキを禁止し、前記バッテリの充電状態値が所定の第2判定値以下である場合には前記第2電動機による回生ブレーキを許可する
ことを特徴とする車両の制御装置。
発明の詳細な説明
【技術分野】
【0001】
走行用の動力源であるエンジンと、永久磁石形のモータジェネレータで構成され且つエンジンを動力源に用いた走行中において非駆動状態の場合に連れ回される第1電動機と、走行用の動力源である第2電動機と、を備える車両の、制御装置に関する。
続きを表示(約 2,000 文字)
【背景技術】
【0002】
走行用の動力源であるエンジンと、永久磁石形のモータジェネレータで構成され且つエンジンを動力源に用いた走行中において非駆動状態の場合に連れ回される第1電動機と、走行用の動力源である第2電動機と、第1電動機とは第1インバータを介し且つ第2電動機とは第2インバータを介してそれぞれ電力を授受するバッテリと、第1インバータ及び第2インバータとバッテリとの間に設けられたDC/DCコンバータと、を備える車両の、制御装置が知られている。例えば、特許文献1に記載のものがそれである。特許文献1には、第1インバータが正常に動作しない異常状態である場合に、第1電動機を非駆動状態とし且つエンジン及び第2電動機を動力源に用いた退避走行を実行することが開示されている。この退避走行では、第1電動機は、エンジンに連れ回されることにより発電する。この発電によりバッテリが充電されるため、バッテリの充電不足によって走行継続が不可となる事態が回避される。
【先行技術文献】
【特許文献】
【0003】
特開2022-36593号公報
【発明の概要】
【発明が解決しようとする課題】
【0004】
ところで、特許文献1に開示された上記退避走行において、第2電動機による回生ブレーキが常時許可されていると、バッテリが過充電状態となって走行継続が不可となる事態が発生するおそれがある。一方、第2電動機による回生ブレーキが常時禁止されていると、バッテリが充電不足状態となって走行継続が不可となる事態が発生するおそれがある。
【0005】
本発明は、以上の事情を背景として為されたものであり、その目的とするところは、退避走行中において走行継続が不可となる事態を低減できる、車両の制御装置を提供することにある。
【課題を解決するための手段】
【0006】
本発明の要旨とするところは、走行用の動力源であるエンジンと、永久磁石形のモータジェネレータで構成され且つ前記エンジンを動力源に用いた走行中において非駆動状態の場合に連れ回される第1電動機と、走行用の動力源である第2電動機と、前記第1電動機とは第1インバータを介し且つ前記第2電動機とは第2インバータを介してそれぞれ電力を授受するバッテリと、前記第1インバータ及び前記第2インバータと前記バッテリとの間に設けられたDC/DCコンバータと、を備える車両の、制御装置であって、前記第1電動機を非駆動状態とし且つ前記エンジン及び前記第2電動機を動力源に用いた走行中において、前記バッテリの充電状態値が所定の第1判定値を超過する場合には前記第2電動機による回生ブレーキを禁止し、前記バッテリの充電状態値が所定の第2判定値以下である場合には前記第2電動機による回生ブレーキを許可することにある。
【発明の効果】
【0007】
本発明によれば、前記第1電動機が非駆動状態とされ且つ前記エンジン及び前記第2電動機が動力源に用いられた走行中において、前記バッテリの充電状態値が所定の第1判定値を超過する場合には前記第2電動機による回生ブレーキが禁止され、前記バッテリの充電状態値が所定の第2判定値以下である場合には前記第2電動機による回生ブレーキが許可される。退避走行においてバッテリの充電状態値が所定の第1判定値を超過する場合は、バッテリが過充電になりやすい状態である。第2電動機による回生ブレーキが許可される場合に比較して、第2電動機による回生ブレーキが禁止されることで、このような状態においてバッテリが過充電状態になりにくくされる。退避走行においてバッテリの充電状態値が所定の第2判定値以下である場合は、バッテリが充電不足になりやすい状態である。第2電動機による回生ブレーキが禁止される場合に比較して、第2電動機による回生ブレーキが許可されることで、このような状態においてバッテリが充電不足状態になりにくくされる。このように、バッテリが過充電状態になりにくくされ且つ充電不足状態になりにくくされるため、退避走行中において走行継続が不可となる事態が低減される。
【図面の簡単な説明】
【0008】
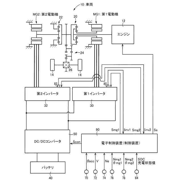
本発明の実施例に係る電子制御装置が搭載された車両の概略構成図である。
電子制御装置の制御作動の要部を説明するフローチャートの例である。
【発明を実施するための形態】
【0009】
以下、本発明の実施例を図面を参照しつつ詳細に説明する。なお、実施例において図は適宜簡略化或いは変形されており、各部の寸法比及び形状等は必ずしも正確に描かれていない。
【実施例】
【0010】
図1は、本発明の実施例に係る電子制御装置90が搭載された車両10の概略構成図である。
(【0011】以降は省略されています)
この特許をJ-PlatPat(特許庁公式サイト)で参照する
関連特許
トヨタ自動車株式会社
車両
28日前
トヨタ自動車株式会社
方法
8日前
トヨタ自動車株式会社
車両
8日前
トヨタ自動車株式会社
車体
8日前
トヨタ自動車株式会社
方法
1か月前
トヨタ自動車株式会社
電池
28日前
トヨタ自動車株式会社
車両
15日前
トヨタ自動車株式会社
車両
8日前
トヨタ自動車株式会社
車両
15日前
トヨタ自動車株式会社
車両
17日前
トヨタ自動車株式会社
車両
1か月前
トヨタ自動車株式会社
電池
9日前
トヨタ自動車株式会社
車両
22日前
トヨタ自動車株式会社
方法
23日前
トヨタ自動車株式会社
車両
1か月前
トヨタ自動車株式会社
電池
今日
トヨタ自動車株式会社
電池
21日前
トヨタ自動車株式会社
椅子
1か月前
トヨタ自動車株式会社
方法
21日前
トヨタ自動車株式会社
治具
16日前
トヨタ自動車株式会社
方法
22日前
トヨタ自動車株式会社
車両
21日前
トヨタ自動車株式会社
車両
9日前
トヨタ自動車株式会社
車体
24日前
トヨタ自動車株式会社
方法
22日前
トヨタ自動車株式会社
方法
1か月前
トヨタ自動車株式会社
車両
23日前
トヨタ自動車株式会社
モータ
23日前
トヨタ自動車株式会社
蓄電池
8日前
トヨタ自動車株式会社
モータ
18日前
トヨタ自動車株式会社
サーバ
18日前
トヨタ自動車株式会社
モータ
7日前
トヨタ自動車株式会社
自動車
22日前
トヨタ自動車株式会社
電磁弁
1か月前
トヨタ自動車株式会社
固定子
1か月前
トヨタ自動車株式会社
加熱器
1か月前
続きを見る
他の特許を見る