TOP
|
特許
|
意匠
|
商標
特許ウォッチ
Twitter
他の特許を見る
公開番号
2025166747
公報種別
公開特許公報(A)
公開日
2025-11-06
出願番号
2024070955
出願日
2024-04-24
発明の名称
車両の制御装置
出願人
トヨタ自動車株式会社
代理人
個人
,
個人
主分類
B60L
7/14 20060101AFI20251029BHJP(車両一般)
要約
【課題】交差点を曲がる場合の回生ブレーキ制御において、アクセルペダル操作から直ちにブレーキペダルに足をのせる面倒な操作を不要とする車両の制御装置を提供する。
【解決手段】電子制御装置90は、車両10が、交差点CRを右左折中か否か、及び交差点CRから脱出したか否か、を判定する交差点判定部92と、強回生モードでの走行中に、交差点判定部92が、車両10が交差点CRを右左折中と判定した場合は、通常回生モードに移行し、車両10が交差点CRから脱出したと判定した場合は、強回生モードに移行する制御を行う回生制御部94と、を含む。これにより、車両10が交差点CRを右左折中は、通常回生モードでの回生ブレーキ力となるので、アクセルオフで減速が大きくならず、ブレーキペダルに足を添えておくことができる。したがって、アクセルペダル操作から直ちにブレーキペダルに足をのせる操作が不要となる。
【選択図】図2
特許請求の範囲
【請求項1】
動力源である電動機の回生によって回生ブレーキ力を得る車両の、制御装置であって、
前記回生ブレーキ力を制御する回生ブレーキ制御は、通常回生モードと、前記通常回生モードよりも前記回生ブレーキ力を大きくする強回生モードと、を備えるものであり、
前記車両が、交差点を右左折中か否か、及び前記交差点から脱出したか否か、を判定する交差点判定部と、
前記強回生モードでの走行中に、前記交差点判定部が、前記車両が前記交差点を右左折中と判定した場合は、前記通常回生モードに移行し、前記車両が前記交差点から脱出したと判定した場合は、前記強回生モードに移行する制御を行う回生制御部と、を含む
ことを特徴とする車両の制御装置。
発明の詳細な説明
【技術分野】
【0001】
本発明は、動力源である電動機の回生によって回生ブレーキ力を得る車両の、制御装置に関するものである。
続きを表示(約 1,800 文字)
【背景技術】
【0002】
動力源である電動機の回生によって回生ブレーキ力を得る車両において、前記回生ブレーキ力の強さを運転者が選択可能とする技術が開示されている。例えば、特許文献1に記載された回生ブレーキ制御装置がそれである。近年では、前記回生ブレーキ力の強さを通常より大きくして、アクセルペダルのみの操作で加速と減速とが行える機能(以下、強回生モードとする)を備えた車両が提供されている。
【先行技術文献】
【特許文献】
【0003】
特開2015-29416号公報
【発明の概要】
【発明が解決しようとする課題】
【0004】
ところで、前記強回生モードでの走行中に、交差点を曲がる場合、交差点ではすぐに止まれるようにブレーキペダルに足を添えておきたいが、前記強回生モード状態だと、アクセルオフで減速が大きくなるため、アクセルペダルは踏み続ける必要がある。このような状況で、車両旋回中に車速維持のためのアクセルペダル操作から、直ちにブレーキペダルに足をのせる操作へ切り替える、という面倒な操作が必要とされた。
【0005】
本発明は、以上の事情を背景として為されたものであり、その目的とするところは、交差点を曲がる場合の回生ブレーキ制御において、アクセルペダル操作から直ちにブレーキペダルに足をのせる面倒な操作を不要とする車両の制御装置を提供することにある。
【課題を解決するための手段】
【0006】
本発明の要旨とするところは、(a)動力源である電動機の回生によって回生ブレーキ力を得る車両の、制御装置であって、(b)前記回生ブレーキ力を制御する回生ブレーキ制御は、通常回生モードと、前記通常回生モードよりも前記回生ブレーキ力を大きくする強回生モードと、を備えるものであり、(c)前記車両が、交差点を右左折中か否か、及び前記交差点から脱出したか否か、を判定する交差点判定部と、(d)前記強回生モードでの走行中に、前記交差点判定部が、前記車両が前記交差点を右左折中と判定した場合は、前記通常回生モードに移行し、前記車両が前記交差点から脱出したと判定した場合は、前記強回生モードに移行する制御を行う回生制御部と、を含むことにある。
【発明の効果】
【0007】
本発明によれば、前記制御装置は、前記車両が、前記交差点を右左折中か否か、及び前記交差点から脱出したか否か、を判定する交差点判定部と、前記強回生モードでの走行中に、前記交差点判定部が、前記車両が前記交差点を右左折中と判定した場合は、前記通常回生モードに移行し、前記車両が前記交差点から脱出したと判定した場合は、前記強回生モードに移行する制御を行う回生制御部と、を含む。これにより、前記車両が前記交差点を右左折中は、前記通常回生モードでの前記回生ブレーキ力となるので、アクセルオフで減速が大きくならず、ブレーキペダルに足を添えておくことができる。したがって、アクセルペダル操作から直ちにブレーキペダルに足をのせる操作が不要となる。
【図面の簡単な説明】
【0008】
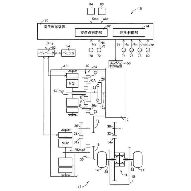
本発明が適用される車両の概略構成を説明する図であると共に、車両における各種制御の為の制御機能及び制御系統の要部を説明する図である。
電子制御装置の制御作動の要部を説明するフローチャートであり、強回生モードでの走行中で、交差点右左折時の、回生ブレーキ制御の制御作動を説明するフローチャートである。
【発明を実施するための形態】
【0009】
以下、本発明の実施例を図面を参照して詳細に説明する。
【実施例】
【0010】
図1は、本発明が適用されるハイブリッド車両(以下、車両とする)10の概略構成を説明する図であると共に、車両10における各種制御の為の制御系統の要部を説明する図である。図1において、車両10は、エンジン12、第1電動機MG1、及び第2電動機MG2を備えている。また、車両10は、駆動輪14と、エンジン12と駆動輪14との間の動力伝達経路に設けられた動力伝達装置16と、を備えている。車両10は、動力源として機能する、エンジン12及び第2電動機MG2を備えたハイブリッド車両である。第2電動機MG2は、本発明の「電動機」に相当する。
(【0011】以降は省略されています)
この特許をJ-PlatPat(特許庁公式サイト)で参照する
関連特許
トヨタ自動車株式会社
方法
9日前
トヨタ自動車株式会社
方法
24日前
トヨタ自動車株式会社
車両
16日前
トヨタ自動車株式会社
車両
23日前
トヨタ自動車株式会社
車両
1か月前
トヨタ自動車株式会社
車両
16日前
トヨタ自動車株式会社
電池
22日前
トヨタ自動車株式会社
車両
10日前
トヨタ自動車株式会社
椅子
1か月前
トヨタ自動車株式会社
方法
22日前
トヨタ自動車株式会社
車両
24日前
トヨタ自動車株式会社
治具
17日前
トヨタ自動車株式会社
方法
23日前
トヨタ自動車株式会社
車両
1か月前
トヨタ自動車株式会社
電池
10日前
トヨタ自動車株式会社
車体
9日前
トヨタ自動車株式会社
車両
9日前
トヨタ自動車株式会社
電池
29日前
トヨタ自動車株式会社
方法
1か月前
トヨタ自動車株式会社
車両
9日前
トヨタ自動車株式会社
車両
18日前
トヨタ自動車株式会社
方法
1か月前
トヨタ自動車株式会社
方法
23日前
トヨタ自動車株式会社
車体
25日前
トヨタ自動車株式会社
車両
29日前
トヨタ自動車株式会社
電池
1日前
トヨタ自動車株式会社
車両
22日前
トヨタ自動車株式会社
車両
1か月前
トヨタ自動車株式会社
電池
1か月前
トヨタ自動車株式会社
モータ
19日前
トヨタ自動車株式会社
電動車
1か月前
トヨタ自動車株式会社
蓄電池
9日前
トヨタ自動車株式会社
サーバ
19日前
トヨタ自動車株式会社
飛行体
29日前
トヨタ自動車株式会社
自動車
23日前
トヨタ自動車株式会社
電磁弁
1か月前
続きを見る
他の特許を見る