TOP
|
特許
|
意匠
|
商標
特許ウォッチ
Twitter
他の特許を見る
公開番号
2025166675
公報種別
公開特許公報(A)
公開日
2025-11-06
出願番号
2024070856
出願日
2024-04-24
発明の名称
ハイブリッド車
出願人
トヨタ自動車株式会社
代理人
弁理士法人アイテック国際特許事務所
主分類
B60W
10/08 20060101AFI20251029BHJP(車両一般)
要約
【課題】第1インバータの三相オン時に第1モータに十分な引き摺りトルクを発生させてエンジンをより確実にクランキングする。
【解決手段】ハイブリッド車は、エンジンと、第1モータと、遊星歯車機構と、第2モータと、第1インバータと、第2インバータと、バッテリと、制御装置と、を備える。制御装置は、第2インバータにより第2モータを駆動して走行すると共に第1インバータを三相オン制御して第1モータに発生する引き摺りトルクによりエンジンをクランキングして始動するときには、エンジンをクランキング可能な大きさの引き摺りトルクが発生する回転数域で第1モータの回転が維持されるようにエンジンの回転数に基づいて第2モータの制限回転数を設定し、制限回転数で第2モータが駆動されるように第2インバータを制御する。
【選択図】図3
特許請求の範囲
【請求項1】
エンジンと、永久磁石が設けられた回転子を有する発電可能な第1モータと、前記エンジンの出力軸と前記第1モータの回転軸と駆動輪に接続された駆動軸とに接続された遊星歯車機構と、前記駆動軸に動力を出力可能な第2モータと、前記第1モータを駆動する第1インバータと、前記第2モータを駆動する第2インバータと、前記第1インバータと前記第2インバータとに電力ラインを介して接続されたバッテリと、前記エンジンと前記第1インバータと前記第2インバータとを制御する制御装置と、を備えるハイブリッド車であって、
前記制御装置は、前記第2インバータにより前記第2モータを駆動して走行すると共に前記第1インバータを三相オン制御して前記第1モータに発生する引き摺りトルクにより前記エンジンをクランキングして始動するときには、前記エンジンをクランキング可能な大きさの引き摺りトルクが発生する回転数域で前記第1モータの回転が維持されるように前記エンジンの回転数に基づいて前記第2モータの制限回転数を設定し、設定した制限回転数で前記第2モータが駆動されるように前記第2インバータを制御する、
ハイブリッド車。
発明の詳細な説明
【技術分野】
【0001】
本開示は、ハイブリッド車に関する。
続きを表示(約 1,900 文字)
【背景技術】
【0002】
従来、この種のハイブリッド車としては、エンジンと、永久磁石が装着されたロータを有する第1回転電機と、エンジンと第1回転電機と駆動輪に接続された出力軸とに機械的に連結される遊星歯車機構と、出力軸に接続された第2回転電気と、バッテリと、バッテリと第1回転電機との間に電気的に接続された第1インバータと、バッテリと第2回転電機との間に電気的に接続された第2インバータと、を備えるものが提案されている(例えば、特許文献1参照)。このハイブリッド車では、第1インバータを正常にPWM制御することができない状態でエンジンを始動するときには、第1インバータの三相オン制御を行ない、三相オン制御によって発生する引き摺りトルクによりエンジンをクランキングする。
【先行技術文献】
【特許文献】
【0003】
特開2017-114222号公報
【発明の概要】
【発明が解決しようとする課題】
【0004】
エンジンをクランキングするには、エンジンフリクションを超える引き摺りトルクを第1回転電機から発生させる必要がある。しかし、近年のレアアースの使用量削減に伴う磁石量の減少によって、インバータの三相オン時に十分な引き摺りトルクを発生することができる回転数域が大幅に減少しているため、エンジンのクランキングに失敗するおそれがある。
【0005】
本開示のハイブリッド車は、第1インバータの三相オン時に第1モータに十分な引き摺りトルクを発生させてエンジンをより確実にクランキングすることを主目的とする。
【課題を解決するための手段】
【0006】
本開示のハイブリッド車は、上述の主目的を達成するために以下の手段を採った。
【0007】
本開示のハイブリッド車は、エンジンと、永久磁石が設けられた回転子を有する発電可能な第1モータと、前記エンジンの出力軸と前記第1モータの回転軸と駆動輪に接続された駆動軸とに接続された遊星歯車機構と、前記駆動軸に動力を出力可能な第2モータと、前記第1モータを駆動する第1インバータと、前記第2モータを駆動する第2インバータと、前記第1インバータと前記第2インバータとに電力ラインを介して接続されたバッテリと、前記エンジンと前記第1インバータと前記第2インバータとを制御する制御装置と、を備えるハイブリッド車であって、前記制御装置は、前記第2インバータにより前記第2モータを駆動して走行すると共に前記第1インバータを三相オン制御して前記第1モータに発生する引き摺りトルクにより前記エンジンをクランキングして始動するときには、前記エンジンをクランキング可能な大きさの引き摺りトルクが発生する回転数域で前記第1モータの回転が維持されるように前記エンジンの回転数に基づいて前記第2モータの制限回転数を設定し、設定した制限回転数で前記第2モータが駆動されるように前記第2インバータを制御する、ことを要旨とする。
【0008】
この本開示のハイブリッド車では、第1モータによる通常のエンジンのクランキングができない場合でも、三相オン時に第1モータに十分な引き摺りトルクを発生させてエンジンをより確実にクランキングして始動することができる。
【図面の簡単な説明】
【0009】
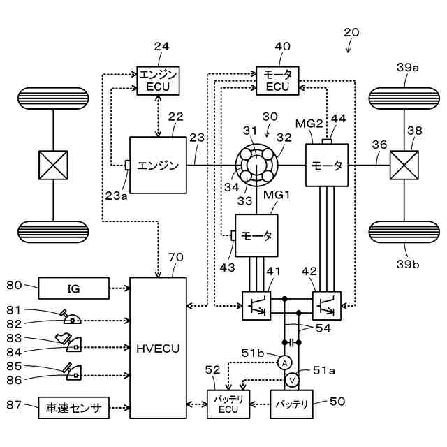
本実施形態のハイブリッド車の概略構成図である。
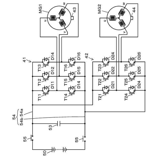
モータMG1,MG2を含む電気駆動系の概略構成図である。
モータMG1異常時エンジン始動処理の一例を示すフローチャートである。
三相オン時のモータMG1の回転数Nm1と引き摺りトルクとの関係を示す説明図および三相オン時のモータMG1の引き摺りトルクによりエンジンをクランキングするときのモータMG2の制限回転数Nm2limを示す説明図である。
【発明を実施するための形態】
【0010】
次に、本開示を実施するための形態について説明する。図1は、本実施形態のハイブリッド車20の概略構成図であり、図2は、モータMG1,MG2を含む電気駆動系の概略構成図である。本実施形態のハイブリッド車20は、図1に示すように、エンジン22と、プラネタリギヤ30と、モータMG1,MG2と、インバータ41,42と、バッテリ50と、ハイブリッド用電子制御ユニット(以下、HVECUという)70とを備える。
(【0011】以降は省略されています)
この特許をJ-PlatPat(特許庁公式サイト)で参照する
関連特許
トヨタ自動車株式会社
車体
1か月前
トヨタ自動車株式会社
車両
19日前
トヨタ自動車株式会社
車両
4日前
トヨタ自動車株式会社
車両
18日前
トヨタ自動車株式会社
車両
1か月前
トヨタ自動車株式会社
電池
18日前
トヨタ自動車株式会社
電池
10日前
トヨタ自動車株式会社
電池
10日前
トヨタ自動車株式会社
方法
3日前
トヨタ自動車株式会社
方法
1か月前
トヨタ自動車株式会社
配管
19日前
トヨタ自動車株式会社
電池
24日前
トヨタ自動車株式会社
電動車
19日前
トヨタ自動車株式会社
蓄電池
1か月前
トヨタ自動車株式会社
ロータ
19日前
トヨタ自動車株式会社
タンク
3日前
トヨタ自動車株式会社
電動車
18日前
トヨタ自動車株式会社
モータ
1か月前
トヨタ自動車株式会社
処理装置
10日前
トヨタ自動車株式会社
制御装置
10日前
トヨタ自動車株式会社
樹脂外板
1か月前
トヨタ自動車株式会社
蓄電装置
10日前
トヨタ自動車株式会社
蓄電装置
10日前
トヨタ自動車株式会社
蓄電装置
10日前
トヨタ自動車株式会社
塗工装置
10日前
トヨタ自動車株式会社
蓄電装置
10日前
トヨタ自動車株式会社
車両装置
10日前
トヨタ自動車株式会社
蓄電装置
10日前
トヨタ自動車株式会社
エンジン
10日前
トヨタ自動車株式会社
蓄電装置
10日前
トヨタ自動車株式会社
蓄電装置
10日前
トヨタ自動車株式会社
蓄電装置
10日前
トヨタ自動車株式会社
蓄電装置
10日前
トヨタ自動車株式会社
蓄電装置
10日前
トヨタ自動車株式会社
蓄電装置
10日前
トヨタ自動車株式会社
電動車両
1か月前
続きを見る
他の特許を見る