TOP
|
特許
|
意匠
|
商標
特許ウォッチ
Twitter
他の特許を見る
10個以上の画像は省略されています。
公開番号
2025164510
公報種別
公開特許公報(A)
公開日
2025-10-30
出願番号
2024068528
出願日
2024-04-19
発明の名称
多ビーム位相差計測装置及びこれを備えたレーザビーム制御システム
出願人
三菱重工業株式会社
,
公益財団法人レーザー技術総合研究所
代理人
個人
,
個人
,
個人
主分類
G01J
9/02 20060101AFI20251023BHJP(測定;試験)
要約
【課題】複数のレーザビームの位相差計測の計測装置の構成を簡便化することにより、計測を効率化することができる多ビーム位相差計測装置及びこれを備えたレーザビーム制御システムを提供する。
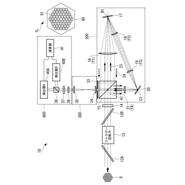
【解決手段】多ビーム位相差計測装置は、複数のレーザビーム束を分岐したうちの一方である第1レーザビームが順方向回りに周回し、複数のレーザビーム束を分岐したうちの他方である第2レーザビームが逆方向回りに周回する周回光路を備え、周回光路を通過した第1レーザビーム及び第2レーザビームのいずれかを参照光として、第1レーザビーム及び第2レーザビームが互いに干渉する干渉レーザビーム束ILを出射するサニャック干渉計200と、干渉レーザビーム束の像の干渉強度を検出する干渉強度検出器400と、サニャック干渉計と干渉強度検出器の間に配置され、干渉レーザビーム束の像を干渉強度検出器に転送する像転送光学系300とを備える。
【選択図】 図3
特許請求の範囲
【請求項1】
複数のレーザビームを有するレーザビーム束を分岐したうちの一方である第1レーザビームが順方向回りに周回するとともに、分岐されたレーザビーム束のうちの前記第1レーザビームとは異なる前記レーザビーム束を分岐したうちの他方である第2レーザビームが逆方向回りに周回する周回光路を備え、前記周回光路を通過した前記第1レーザビーム及び前記第2レーザビームのいずれか一方を参照光として、前記第1レーザビーム及び前記第2レーザビームが互いに干渉する干渉レーザビーム束を出射するサニャック干渉計と、
前記サニャック干渉計から出射される前記干渉レーザビーム束の像の干渉強度を検出する干渉強度検出器と、
前記サニャック干渉計と前記干渉強度検出器の間に配置され、前記干渉レーザビーム束の前記像を前記干渉強度検出器に転送する像転送光学系と
を備える多ビーム位相差計測装置。
続きを表示(約 2,400 文字)
【請求項2】
前記サニャック干渉計は、
前記レーザビーム束が入射され、入射された前記レーザビーム束の像を前記周回光路の各周回向きへ出射するビームスプリッタと、
4個のレンズにより構成される2対のアフォーカルレンズ光学系と、
複数の反射鏡と
を備え、
前記周回光路は、前記アフォーカルレンズ光学系により順方向回り又は逆方向回りのいずれか一方の向きで前記周回光路を通過したレーザビームの像を拡大し、他方の向きで前記周回光路を通過したレーザビームの像を縮小するものであり、
前記サニャック干渉計は、前記レンズの各焦点距離が調整されることにより、拡大されたレーザビームの像である拡大像の所定の中央領域が、縮小されたレーザビームの像である縮小像の全体と重なり、前記拡大像の前記所定の中央領域のレーザビームを参照光として、レーザビーム束全体にわたって、前記参照光との位相差に応じた干渉パターンを有する干渉レーザビーム束を出射する請求項1に記載の多ビーム位相差計測装置。
【請求項3】
前記サニャック干渉計は、前記周回光路を構成する複数の前記反射鏡の各鏡面上に、対応する前記2対のアフォーカルレンズ光学系の各々の焦点を位置させることを特徴とする請求項2に記載の多ビーム位相差計測装置。
【請求項4】
前記サニャック干渉計へ入射されるレーザビーム束が、断面視した際にタイル状とされた複数のレーザビームが近接して形成されるレーザビーム束である場合において、前記サニャック干渉計の像の拡大率が、前記レーザビーム束の中央に位置する1つのレーザビームの内接円の直径に対する前記レーザビーム束の外接円の直径の比の平方根よりも大きいことを特徴とする請求項2に記載の多ビーム位相差計測装置。
【請求項5】
前記サニャック干渉計は、入射部に偏光ビームスプリッタを有し、前記偏光ビームスプリッタへ入射される前記レーザビーム束の入射経路において、前記サニャック干渉計よりも上流側に配置され、前記拡大像及び前記縮小像の単位面積当たりの各光強度を一致させる働きをする半波長板をさらに備える請求項2から請求項4のいずれか1項に記載の多ビーム位相差計測装置。
【請求項6】
前記干渉強度検出器は、
前記干渉レーザビーム束の水平偏光成分及び垂直偏光成分のそれぞれを偏光回転する半波長板と、
水平偏光成分及び垂直偏光成分の間に位相差を与える1/4波長板と、
前記干渉レーザビーム束を水平偏光成分と垂直偏光成分とに分離する偏光ビームスプリッタと、
前記干渉レーザビーム束の各レーザビームの位相差を演算する演算器とを
備え、
前記干渉レーザビーム束の各レーザビームに対応して水平偏光成分ならびに垂直偏光成分の2つの干渉強度の値を出力するとともに、2つの偏光成分の出力の和で規格化した2つの偏光成分の出力の差分を用いて、前記演算器によって前記干渉レーザビーム束の中央に位置するレーザビームを基準とする各レーザビームの位相差を一意的に演算する請求項1に記載の多ビーム位相差計測装置。
【請求項7】
前記干渉強度検出器は、
前記干渉レーザビーム束の水平偏光成分及び垂直偏光成分のそれぞれを偏光回転する半波長板と、
前記干渉レーザビーム束を水平偏光成分と垂直偏光成分とに分離する偏光ビームスプリッタと、
前記干渉レーザビーム束の各レーザビームの位相差を演算する演算器とを
備え、
前記干渉レーザビーム束の各レーザビームに対応して水平偏光成分ならびに垂直偏光成分の2つの干渉強度の値を出力するとともに、2つの偏光成分の出力の和で規格化した2つの偏光成分の出力の差分を用いて、前記演算器によって前記干渉レーザビーム束の中央に位置するレーザビームを基準とする各レーザビームの位相差を一意的に演算する請求項1に記載の多ビーム位相差計測装置。
【請求項8】
前記サニャック干渉計の変形タイプであるゼロエリア型のサニャック干渉計であって、
前記レーザビーム束が入射され、入射された前記レーザビーム束の像を出射するビームスプリッタと、
4個のレンズにより構成される2対のアフォーカルレンズ光学系と、
複数の反射鏡と
をさらに備え、
前記ゼロエリア型のサニャック干渉計は、前記周回光路において、前記第1レーザビーム及び前記第2レーザビームが互いに交差するとともに、複数の前記反射鏡の内の2枚の前記反射鏡の各鏡面上に、対応する前記2対のアフォーカルレンズ光学系の各々の焦点を位置させることを特徴とする請求項1に記載の多ビーム位相差計測装置。
【請求項9】
前記干渉強度検出器は、
前記半波長板を通過した後の前記干渉レーザビーム束の各レーザビームを個々に抽出する偏波保存ファイバーバンドルと、
前記偏波保存ファイバーバンドルによって抽出された各レーザビームの水平偏光成分及び垂直偏光成分の2つの干渉強度を検出する偏波分離検出部と
をさらに備える請求項6又は請求項7に記載の多ビーム位相差計測装置。
【請求項10】
前記干渉強度検出器は、
半波長板と1/4波長板の両方、又は半波長板のみのいずれかを備える波長板を通過した後の前記干渉レーザビーム束の各レーザビームの水平偏光成分及び垂直偏光成分を個々に分離する複屈折結晶と、
前記複屈折結晶によって抽出された各レーザビームの水平偏光成分及び垂直偏光成分の2つの干渉強度を検出するフォトダイオード又はCCDカメラなどの画像記録素子と
をさらに備える請求項6又は請求項7に記載の多ビーム位相差計測装置。
(【請求項11】以降は省略されています)
発明の詳細な説明
【技術分野】
【0001】
本開示は、多ビーム位相差計測装置及びこれを備えたレーザビーム制御システムに関するものである。
続きを表示(約 1,600 文字)
【背景技術】
【0002】
高品質かつ高出力のレーザ光は、レーザ加工、科学研究、核融合、宇宙デブリ除去、安全保障などの分野で必要とされている。しかし、発熱、光学的な破壊、非線形光学効果などの原因により、単独のレーザビームとして可能な出力には限界がある。このため、複数のレーザ光を結合して高出力化を行うビーム結合技術が研究されている。
【0003】
複数のレーザ光を結合する際には、各レーザの位相を合わせることが好ましい。したがって、各レーザビームに時間的な変調および/または復調(周波数シフトや位相変調など)を行うための装置や処理などが必要である。
【0004】
例えば、特許文献1には、レーザ増幅器に関連するサンプリングした出力ビームとサンプリングしたレーザビームを用いて、内側ループフィードバック信号を生成することが開示されている。さらに、内側ループフィードバック信号が各レーザ増幅器に対応する複数の内側ループ位相変調器へ出力され、内側ループ位相変調器が内側ループフィードバック信号に基づいて対応するレーザ増幅器の位相変調を行うことにより、各レーザ増幅器の位相を調整するネストループシステムが開示されている。
【0005】
また、特許文献2には、周波数シフトされた基準ビームと、経路長調整器と増幅器を備える増幅器アームの出力信号とを干渉させた光ビート信号が検出器によって検出することが開示されている。さらに、検出された光ビート信号に基づいて、増幅器アームの最小経路長との差に対応する最大振幅の情報を含むOHD(光ヘテロダイン検出)ビート信号を生成し、OHDビート信号に基づいて経路長調整器がレーザ増幅器の線路長を調整するシステムが開示されている。なお、本システムは、複数の増幅器アームを備え、それぞれの増幅器アームに対して同様の操作が行われる。
【0006】
また、特許文献3には、参照光であるレーザビームの位相分布を変換する光学素子に螺旋位相板を用いることが開示されている。また、螺旋位相板を通過した参照ビームと被検出ビームを合波した検出用ビームを生成し、検出用ビームの干渉パターンの光強度分布と、干渉パターン強度重心の方位角との関係に基づいて、方位角を示す角度θを算出し、被検出用ビームの位相に対してフィードバック制御を行う。なお、特許文献3に開示の構成において、特許文献1及び特許文献2よりも、簡易な構成で被検出用ビームの位相差制御が可能である。
【先行技術文献】
【特許文献】
【0007】
特表2016-502269号公報
米国特許第7884997号明細書
特開2021-163805号公報
【発明の概要】
【発明が解決しようとする課題】
【0008】
ここで、特許文献1及び特許文献2のそれぞれに開示される構成においては、レーザ増幅器の位相を調整する際に、位相変調又は周波数シフトを行う必要があるため、システムを構成する装置数及び工程数の面でコストがかかってしまう。
【0009】
また、特許文献3に開示される構成においては、螺旋位相板を用いることにより、位相検出装置の構成が簡易化されている。しかしながら、レーザビームが複数の場合、各レーザビームの参照光に対応して螺旋位相板の配置を調整する必要があるため、多数のレーザビームを密集して配置する構成の実現が極めて困難である。
【0010】
本開示は、このような事情に鑑みてなされたものであって、複数のレーザビームの位相差計測の計測装置の構成を簡便化することにより、計測を効率化することができる多ビーム位相差計測装置及びこれを備えたレーザビーム制御システムを提供することを目的とする。
【課題を解決するための手段】
(【0011】以降は省略されています)
この特許をJ-PlatPat(特許庁公式サイト)で参照する
関連特許
三菱重工業株式会社
原子炉
18日前
三菱重工業株式会社
清掃装置
1か月前
三菱重工業株式会社
ボイラ壁
1か月前
三菱重工業株式会社
施工方法
24日前
三菱重工業株式会社
加熱装置
1か月前
三菱重工業株式会社
動力装置
1か月前
三菱重工業株式会社
遠心圧縮機
2日前
三菱重工業株式会社
風力発電装置
1か月前
三菱重工業株式会社
皮膜形成装置
1か月前
三菱重工業株式会社
フィルタ装置
1か月前
三菱重工業株式会社
原子力システム
3日前
三菱重工業株式会社
ポンプシステム
1か月前
三菱重工業株式会社
超音波探傷方法
1か月前
三菱重工業株式会社
洗浄水噴射ノズル
1か月前
三菱重工業株式会社
燃焼筒の取付方法
1か月前
三菱重工業株式会社
バッテリ交換装置
1か月前
三菱重工業株式会社
石膏脱水システム
24日前
三菱重工業株式会社
主蒸気管洗浄方法
1か月前
三菱重工業株式会社
メタン酸化触媒装置
1か月前
三菱重工業株式会社
軌道系交通システム
1か月前
三菱重工業株式会社
ガスタービン制御方法
1か月前
三菱重工業株式会社
ガスタービン起動方法
1か月前
三菱重工業株式会社
蒸気タービンシステム
1か月前
三菱重工業株式会社
燃焼設備および制御方法
1か月前
三菱重工業株式会社
アンモニア除害システム
24日前
三菱重工業株式会社
原子炉炉心および原子炉
18日前
三菱重工業株式会社
ガス処理装置および方法
1か月前
三菱重工業株式会社
シール装置及び回転機械
23日前
三菱重工業株式会社
電解セル、及び電解装置
1か月前
三菱重工業株式会社
評価装置および評価方法
3日前
三菱重工業株式会社
デジタル入力モジュール
1か月前
三菱重工業株式会社
炭化炉及びその制御方法
1か月前
三菱重工業株式会社
シール装置および回転機械
1か月前
三菱重工業株式会社
軸流圧縮機、及びその動翼
25日前
三菱重工業株式会社
計測システムおよび計測方法
1か月前
三菱重工業株式会社
水素吸蔵材料および原子力設備
1か月前
続きを見る
他の特許を見る