TOP
|
特許
|
意匠
|
商標
特許ウォッチ
Twitter
他の特許を見る
公開番号
2025163353
公報種別
公開特許公報(A)
公開日
2025-10-29
出願番号
2024066510
出願日
2024-04-17
発明の名称
焼却灰貯留装置
出願人
JFEエンジニアリング株式会社
代理人
弁理士法人酒井国際特許事務所
主分類
B09B
3/00 20220101AFI20251022BHJP(固体廃棄物の処理;汚染土壌の再生)
要約
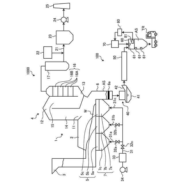
【課題】焼却灰に水を保持させて重金属の溶出を抑える。
【解決手段】本発明に係る焼却灰貯留装置は、廃棄物焼却炉から排出された焼却灰を貯留する貯留槽を備える焼却灰貯留装置であって、前記貯留槽の上部から前記焼却灰が前記貯留槽の内部に供給され、前記貯留槽の下部から前記焼却灰が排出され、前記貯留槽の内部の相対湿度をあらかじめ定めた所定の相対湿度以上に保持し、前記貯留槽に貯留された日数が所定日数を超えた前記焼却灰を排出する。所定の日数を超えるまでは焼却灰が焼却灰貯留装置に保持されるため、水と焼却灰との反応時間を十分に確保し、水と焼却灰とを反応させて重金属の溶出を抑えることができる。
【選択図】図1
特許請求の範囲
【請求項1】
廃棄物焼却炉から排出された焼却灰を貯留する貯留槽を備える焼却灰貯留装置であって、
前記貯留槽の上部から前記焼却灰が前記貯留槽の内部に供給され、前記貯留槽の下部から前記焼却灰が排出され、
前記貯留槽の内部の相対湿度をあらかじめ定めた所定の相対湿度以上に保持し、前記貯留槽に貯留された日数が所定日数を超えた前記焼却灰を排出する
焼却灰貯留装置。
続きを表示(約 470 文字)
【請求項2】
前記焼却灰へ水を供給する水供給手段を備える
請求項1に記載の焼却灰貯留装置。
【請求項3】
所定の測定対象を測定する測定手段と、
前記測定手段の測定結果に応じて前記水供給手段を制御して前記焼却灰へ供給する水の量を制御する制御手段と、
を備える請求項2に記載の焼却灰貯留装置。
【請求項4】
前記測定手段は、前記貯留槽内の相対湿度を測定し、
前記制御手段は、前記相対湿度があらかじめ定めた所定の相対湿度以上となるように前記水供給手段を制御する
請求項3に記載の焼却灰貯留装置。
【請求項5】
加水された前記焼却灰が前記貯留槽の上部から前記貯留槽の内部へ供給される
請求項1に記載の焼却灰貯留装置。
【請求項6】
前記貯留槽の下部にある水を排出する排出部を備える請求項1に記載の焼却灰貯留装置。
【請求項7】
前記貯留槽内の前記焼却灰を撹拌する撹拌翼を備える請求項1に記載の焼却灰貯留装置。
発明の詳細な説明
【技術分野】
【0001】
本発明は、焼却灰貯留装置に関する。
続きを表示(約 1,200 文字)
【背景技術】
【0002】
焼却炉から排出される焼却灰に含まれている重金属類の溶出を抑制する発明として、例えば、特許文献1に開示された焼却灰処理装置がある。この焼却灰処理装置は、焼却炉から排出された焼却灰を灰排出装置に貯留し、貯留された焼却灰をベルトコンベヤへ供給する。焼却灰処理装置は、ベルトコンベヤ上の焼却灰に対してノズルで水を噴射し、水が噴射された焼却灰に対して焼却排ガスを吹き込む。焼却灰は、水が噴射されることで重金属の溶出が抑えられ、焼却排ガスが吹き込まれることで炭酸化される。
【先行技術文献】
【特許文献】
【0003】
特開2021-30121号公報
【発明の概要】
【発明が解決しようとする課題】
【0004】
焼却灰からの重金属の溶出を抑えるためには、焼却灰が水を保持する必要があるが、特許文献1の発明では、ベルトコンベヤ上で焼却灰へ水を噴射した後、二酸化炭素の焼却灰への吹込みを行なって乾燥させているため、水が十分な時間で保持されず、重金属の溶出を抑えられないおそれがある。また、水が加えられた焼却灰は、焼却灰貯留設備で貯留されるが、焼却灰貯留設備では焼却灰から水分が蒸発して乾燥するため、焼却灰が水を保持できず、重金属の溶出を抑えられない。
【0005】
本発明は、上記に鑑みてなされたものであって、焼却灰に水を保持させて重金属の溶出を抑えることを目的とする。
【課題を解決するための手段】
【0006】
本発明の一側面に係る焼却灰貯留装置は、廃棄物焼却炉から排出された焼却灰を貯留する貯留槽を備える焼却灰貯留装置であって、前記貯留槽の上部から前記焼却灰が前記貯留槽の内部に供給され、前記貯留槽の下部から前記焼却灰が排出され、前記貯留槽の内部の相対湿度をあらかじめ定めた所定の相対湿度以上に保持し、前記貯留槽に貯留された日数が所定日数を超えた前記焼却灰を排出する。
【0007】
また、本発明の一側面に係る焼却灰貯留装置は、前記焼却灰へ水を供給する水供給手段を備えるようにしてもよい。
【0008】
また、本発明の一側面に係る焼却灰貯留装置は、所定の測定対象を測定する測定手段と、前記測定手段の測定結果に応じて前記水供給手段を制御して前記焼却灰へ供給する水の量を制御する制御手段と、を備えるようにしてもよい。
【0009】
また、本発明の一側面に係る焼却灰貯留装置においては、前記測定手段は、前記貯留槽内の相対湿度を測定し、前記制御手段は、前記相対湿度があらかじめ定めた所定の相対湿度以上となるように前記水供給手段を制御するようにしてもよい。
【0010】
また、本発明の一側面に係る焼却灰貯留装置は、加水された前記焼却灰が前記貯留槽の上部から前記貯留槽の内部へ供給されるようにしてもよい。
(【0011】以降は省略されています)
この特許をJ-PlatPat(特許庁公式サイト)で参照する
関連特許
トヨタ自動車株式会社
空箱処理装置
3か月前
トヨタ自動車株式会社
空箱処理装置
3か月前
ダイハツ工業株式会社
発酵システム
3か月前
花王株式会社
焼却灰の処理方法
2か月前
花王株式会社
焼却灰の処理方法
2か月前
株式会社クボタ
嫌気性処理方法
5か月前
テクニカ合同株式会社
廃棄鶏の処理方法
2か月前
個人
ビール粕からのセルロース抽出方法
4日前
トヨタ自動車株式会社
バイオ炭製造方法
2か月前
個人
有機材料製造装置
24日前
三菱マテリアル株式会社
被処理物の解体装置
5か月前
株式会社トクヤマ
石膏粒体のか焼方法
3か月前
株式会社シーパーツ
自動車解体破砕方法
1か月前
株式会社マクニカ
乾熱減容処理装置
3か月前
清水建設株式会社
汚染拡散防止構造
3か月前
清水建設株式会社
加熱井戸の設置方法
3か月前
学校法人東京農業大学
メタンガスの製造方法
4か月前
学校法人 中央大学
剥離回収方法
4日前
鹿島建設株式会社
土壌の浄化方法
3か月前
株式会社クリンテック
熱分解炉
1か月前
清水建設株式会社
遮水層構築の降雨対策方法
1か月前
株式会社LIXIL
汚物処理装置
1か月前
個人
太陽光電池モジュール資源回収方法
10日前
株式会社クボタ
メタン発酵装置およびメタン発酵処理方法
5か月前
極東開発工業株式会社
廃棄物処理装置
4か月前
国立大学法人東北大学
重金属の不溶化方法
1か月前
日本シーム株式会社
容器処理装置
11日前
日本シーム株式会社
容器処理装置
11日前
トヨタ自動車株式会社
乾燥処理装置
4か月前
株式会社クボタ
収穫残渣の保管方法およびメタン発酵処理方法
5か月前
九電産業株式会社
樹脂複合製品の製造方法
2か月前
株式会社エネアグリ
乾式メタン発酵システムおよび乾式メタン発酵方法
1か月前
株式会社大林組
有機フッ素化合物の浄化方法
5か月前
王子ホールディングス株式会社
ベールの製造方法
1か月前
株式会社エネアグリ
乾式メタン発酵システムおよび乾式メタン発酵方法
1か月前
株式会社トクヤマ
廃石膏ボードから紙片と石膏粒体を回収する方法
3か月前
続きを見る
他の特許を見る