TOP
|
特許
|
意匠
|
商標
特許ウォッチ
Twitter
他の特許を見る
公開番号
2025160545
公報種別
公開特許公報(A)
公開日
2025-10-23
出願番号
2024063103
出願日
2024-04-10
発明の名称
充電制御装置、及び、電池パック
出願人
ミツミ電機株式会社
代理人
個人
,
個人
主分類
H02J
7/00 20060101AFI20251016BHJP(電力の発電,変換,配電)
要約
【課題】充電制御装置、または、電池パックにおける故障の確率を小さくする。
【解決手段】外部機器に接続される第1端子と、前記第1端子に接続された二次電池と、二次電池の放放電電流経路上に設けられたスイッチ素子を制御することにより、前記二次電池の過充電、過放電を防止する電池保護ICと、を有する電池パックを備えた電源セットに用いられ前記二次電池の充電を制御する充電制御装置において、第1入力端子と第1出力端子を有し、前記第1入力端子が充電器、または、前記充電器に接続可能な充電端子に接続され、前記充電器、または、前記充電端子からの過電流または過電圧に対する保護機能を有する入力保護ICと、前記第1出力端子に接続された第2入力端子と前記外部機器及び前記第1端子に接続された第2出力端子を有し、前記二次電池の充電を制御する機能を有する充電制御ICを有するように構成した。
【選択図】図1
特許請求の範囲
【請求項1】
外部機器に接続される第1端子と、前記第1端子に接続された二次電池と、前記二次電池の放放電電流経路上に設けられたスイッチ素子を制御することにより、前記二次電池の過充電、過放電を防止する電池保護ICと、を有する電池パックを備えた電源セットに用いられ前記二次電池の充電を制御する充電制御装置であって、
第1入力端子と第1出力端子を有し、前記第1入力端子が充電器、または、前記充電器に接続可能な充電端子に接続され、前記充電器、または、前記充電端子からの過電流または過電圧に対する保護機能を有する入力保護ICと、
前記第1出力端子に接続された第2入力端子と前記外部機器及び前記第1端子に接続された第2出力端子を有し、前記二次電池の充電を制御する機能を有する充電制御ICと、
を有する充電制御装置。
続きを表示(約 720 文字)
【請求項2】
第1サーミスタと第2サーミスタを更に有し、
前記入力保護ICは前記第1サーミスタに接続する端子を有し、
前記充電制御ICは前記第2サーミスタに接続する端子を有する
ことを特徴とする請求項1に記載の充電制御装置。
【請求項3】
前記入力保護ICの定格電圧は、前記充電制御ICの定格電圧よりも大きい値に設定されている
ことを特徴とする請求項1に記載の充電制御装置。
【請求項4】
前記入力保護ICの第1出力端子の出力電圧は、前記充電制御ICの定格電圧以下である
ことを特徴とする請求項3に記載の充電制御装置。
【請求項5】
前記充電端子はユニバーサル・シリアル・バスの規格に準拠した端子である
ことを特徴とする請求項3または請求項4に記載の充電制御装置。
【請求項6】
電圧が入力される第1端子と、
電圧を出力する第2端子と、
前記第2端子に接続された高電位端子と、低電位端子を有する二次電池と、
前記二次電池の放放電電流経路上に設けられたスイッチ素子を制御することにより、前記二次電池の過充電、過放電を防止する電池保護ICと、
第1入力端子と第1出力端子を有し、前記第1入力端子が前記第1端子に接続され、前記第1端子からの過電流または過電圧に対する保護機能を有する入力保護ICと、
前記第1出力端子に接続された第2入力端子と前記第2端子及び前記高電位端子に接続された第2出力端子を有し、前記二次電池の充電を制御する機能を有する充電制御ICと、
を有する電池パック。
発明の詳細な説明
【技術分野】
【0001】
本発明は、二次電池の充電制御装置、または、二次電池の充電制御機能を有する電池パックに関し、特に安全性の要求されるリチウム二次電池に有効な技術に関する。
続きを表示(約 1,600 文字)
【背景技術】
【0002】
近年、例えばリチウム二次電池には、高い安全性が要求され、過充電などに対する保護対策が種々提案されている。たとえば特許文献1では、充電制御回路が充電器からの充電電流を制御して二次電池を充電するとともに、異常時の二重保護用に前記充電制御回路とは別途に保護回路を設けるようにした充電制御装置が開示されている。
【0003】
しかしながら、充電制御機能を有する電池パックにあっては、異常により充電時に高い電圧が入力される場合や、電池パックから電源の供給を受ける外部機器の故障により高い電圧が発生する場合には、特許文献1に開示されているような二重保護では不足する場合がある。
【先行技術文献】
【特許文献】
【0004】
特開2007-141572号公報
【発明の概要】
【発明が解決しようとする課題】
【0005】
本発明の課題は、異常などにより高電圧が印加された場合でも故障し難い充電制御装置、または、電池パックを提供することにある。
【課題を解決するための手段】
【0006】
上記課題を解決するため、本発明は、
外部機器に接続される第1端子と、前記第1端子に接続された二次電池と、前記二次電池の放放電電流経路上に設けられたスイッチ素子を制御することにより、前記二次電池の過充電、過放電を防止する電池保護ICと、を有する電池パックを備えた電源セットに用いられの前記二次電池の充電を制御する充電制御装置であって、第1入力端子と第1出力端子を有し、前記第1入力端子が充電器、または、前記充電器に接続可能な充電端子に接続され、前記充電器からの過電流または過電圧に対する保護機能を有する入力保護ICと、前記第1出力端子に接続された第2入力端子と前記外部機器及び前記第1端子に接続された第2出力端子を有し前記二次電池の充電を制御する機能を有する充電制御ICと、を有するようにした。
【発明の効果】
【0007】
本発明によれば、充電制御装置、または、電池パックの故障の確率を小さくすることができるという効果がある。
【図面の簡単な説明】
【0008】
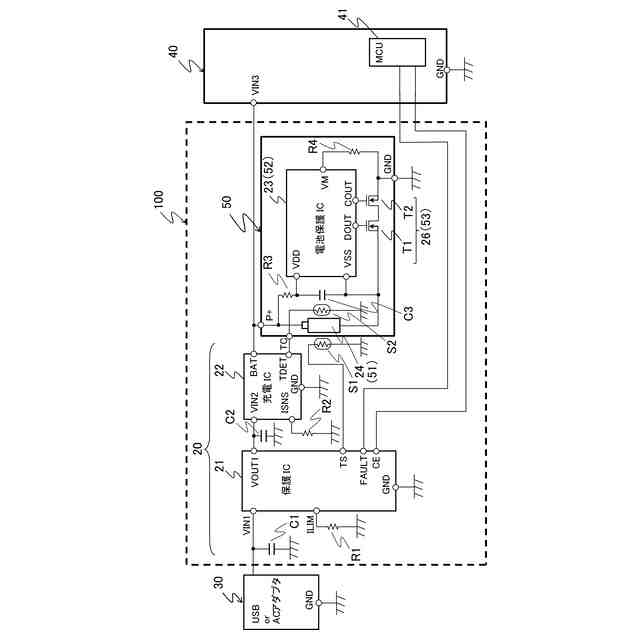
本発明の一実施形態に係る充電制御装置とそれを用いたシステムの一例を示す構成図である。
図1の実施形態に係る充電制御装置に用いられる入力保護ICの一例を示す構成図である。
図1の実施形態に係る充電制御装置に用いられる充電制御ICの一例を示す構成図である。
図1の実施形態に係る充電制御装置に用いられる電池保護ICの一例を示す構成図である。
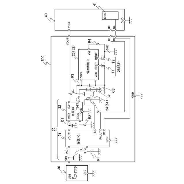
図1の実施形態の変形例に係る電池パックの一例を示す構成図である。
【発明を実施するための形態】
【0009】
以下、本発明の好適な実施の形態を図面に基づいて説明する。
図1は、本発明の一実施形態に係る充電制御装置とそれを用いたシステムの一例を示す構成図である。なお、本実施形態においては、充電制御装置20と電池パック50とを合わせたものを電源セット100と記す。
【0010】
本実施形態の充電制御装置20は、図1に示すように、充電器30と電池パック50との間に設けられた入力保護IC21および充電制御IC22と、入力保護IC21の外部端子に接続された電流制限抵抗R1およびサーミスタS1と、充電制御IC22に接続されたセンス抵抗素子R2と、入力保護IC21と充電制御IC22のそれぞれの外部端子に接続されたコンデンサC1、C2と、を有している。電源セット100の出力側には、電源の供給を受けて動作する外部機器40が接続されている。
(【0011】以降は省略されています)
この特許をJ-PlatPat(特許庁公式サイト)で参照する
関連特許
ミツミ電機株式会社
音響変換装置
1か月前
ミツミ電機株式会社
多方向入力装置
12日前
ミツミ電機株式会社
多方向入力装置
12日前
ミツミ電機株式会社
多方向入力装置
12日前
ミツミ電機株式会社
半導体装置の製造方法
18日前
ミツミ電機株式会社
圧力検出素子及び圧力センサ
11日前
ミツミ電機株式会社
充電制御装置、及び、電池パック
1か月前
ミツミ電機株式会社
駆動装置、カメラモジュールおよびカメラ搭載装置
1か月前
ミツミ電機株式会社
駆動装置、カメラモジュールおよびカメラ搭載装置
1か月前
ミツミ電機株式会社
DC-DCコンバータおよび電源用半導体集積回路
1か月前
ミツミ電機株式会社
羽根駆動装置、カメラモジュール及びカメラ搭載装置
19日前
ミツミ電機株式会社
モーター、羽根駆動装置、カメラモジュール及びカメラ搭載装置
19日前
個人
高圧電気機器の開閉器
19日前
個人
電気を重力で発電装置
1か月前
キヤノン電子株式会社
モータ
1か月前
キヤノン電子株式会社
モータ
1か月前
コーセル株式会社
電源装置
1か月前
株式会社アイドゥス企画
減反モータ
19日前
トヨタ自動車株式会社
モータ
1か月前
株式会社デンソー
端子台
12日前
株式会社デンソー
回転電機
3日前
株式会社ダイヘン
送配電装置
3日前
個人
二次電池繰返パルス放電器用印刷基板
1か月前
株式会社不二越
空冷式油圧装置
3日前
富士電機株式会社
電力変換装置
3日前
株式会社デンソー
電力変換装置
1か月前
富士電機株式会社
電力変換装置
3日前
本田技研工業株式会社
回転電機
5日前
ローム株式会社
半導体集積回路
10日前
トヨタ自動車株式会社
固定子の加熱装置
1か月前
株式会社日立製作所
回転電機
10日前
矢崎総業株式会社
電源回路
18日前
株式会社TMEIC
制御装置
11日前
矢崎総業株式会社
給電装置
11日前
ローム株式会社
モータドライバ回路
26日前
トヨタ自動車株式会社
ステータの製造装置
1か月前
続きを見る
他の特許を見る