TOP
|
特許
|
意匠
|
商標
特許ウォッチ
Twitter
他の特許を見る
10個以上の画像は省略されています。
公開番号
2025158002
公報種別
公開特許公報(A)
公開日
2025-10-16
出願番号
2024060416
出願日
2024-04-03
発明の名称
過給システム
出願人
三菱重工マリンマシナリ株式会社
代理人
SSIP弁理士法人
主分類
F02B
39/16 20060101AFI20251008BHJP(燃焼機関;熱ガスまたは燃焼生成物を利用する機関設備)
要約
【課題】過給機におけるコンプレッサのサージングを早期に検知することができる過給システムを提供する。
【解決手段】コンプレッサと、コンプレッサに回転軸を介して連結されたタービンとを含む過給機と、コンプレッサの入口圧力を計測するための圧力センサと、圧力センサによって計測したコンプレッサの入口圧力に基づいて、コンプレッサのサージングの発生を検知するように構成されたサージング検知部と、を備える。
【選択図】図2
特許請求の範囲
【請求項1】
コンプレッサと、前記コンプレッサに回転軸を介して連結されたタービンとを含む過給機と、
前記コンプレッサの入口圧力を計測するための圧力センサと、
前記圧力センサによって計測した前記コンプレッサの前記入口圧力に基づいて、前記コンプレッサのサージングの発生を検知するように構成されたサージング検知部と、
を備える、過給システム。
続きを表示(約 1,200 文字)
【請求項2】
前記サージング検知部は、前記入口圧力の時間変化率である入口圧力変化率を算出するように構成された入口圧力変化率算出部を含み、
前記サージング検知部は、前記入口圧力変化率算出部によって算出した前記入口圧力変化率が閾値を下回った場合に、前記コンプレッサの前記サージングの発生を検知するように構成された、請求項1に記載の過給システム。
【請求項3】
前記コンプレッサの入口に取り付けられたサイレンサを更に備え、
前記圧力センサは、前記サイレンサの内部空間又は前記サイレンサの内部空間に連通する空間に面して配置された、請求項1に記載の過給システム。
【請求項4】
前記サイレンサの外壁には貫通孔が形成されており、
前記圧力センサは、前記サイレンサの前記外壁の前記貫通孔に取り付けられた、請求項3に記載の過給システム
【請求項5】
前記貫通孔は、洗浄液を噴射する洗浄ノズルを挿通するためのノズル挿通孔である、請求項4に記載の過給システム。
【請求項6】
洗浄液を噴射するための洗浄ノズルを更に備え、
前記サイレンサの外壁には貫通孔が形成されており、
前記洗浄ノズルは、前記サイレンサの前記外壁の前記貫通孔に挿通されており、
前記圧力センサは、前記洗浄ノズルに接続された、請求項3に記載の過給システム。
【請求項7】
前記過給機に接続されたエンジンを制御するためのエンジン制御部を更に備え、
前記コンプレッサの前記サージングの発生を前記サージング検知部が検知した場合に、前記エンジン制御部は、前記エンジンの負荷を低下させ又は前記エンジンを停止させるように構成された、請求項1に記載の過給システム。
【請求項8】
前記コンプレッサから吐出された空気をエンジンに供給する給気ラインと、
前記給気ラインから前記空気の一部を前記エンジンに供給せずに放出するための空気バイパスバルブと、
前記コンプレッサの前記サージングの発生を前記サージング検知部が検知した場合に、前記空気バイパスバルブのバルブ開度を大きくするように構成された空気バイパスバルブ制御部と、
を更に備える、請求項1に記載の過給システム。
【請求項9】
エンジンの排気ガスを前記タービンに供給する排気ラインと、
前記排気ラインにおける前記タービンの上流側から分岐して、前記排気ラインにおける前記タービンの下流側に接続するウェイストゲートラインと、
前記ウェイストゲートラインに設けられたウェイストゲートバルブと、
前記コンプレッサの前記サージングの発生を前記サージング検知部が検知した場合に、前記ウェイストゲートバルブのバルブ開度を大きくするように構成されたウェイストゲートバルブ制御部と、
を更に備える、請求項1に記載の過給システム。
発明の詳細な説明
【技術分野】
【0001】
本開示は、過給システムに関する。
続きを表示(約 2,100 文字)
【背景技術】
【0002】
特許文献1には、過給機の過回転を抑制する方法として、過給機の回転数を監視し、回転数が閾値を超過した場合にウェイストゲートバルブを開放する方法が開示されている。
【先行技術文献】
【特許文献】
【0003】
実開昭62-176442号公報
【発明の概要】
【発明が解決しようとする課題】
【0004】
特許文献1に記載の上記方法では、例えばエンジンの高回転数領域でコンプレッサのサージングが発生した場合や複数の過給機の中の1台の過給機でサージングが発生した場合等には、過給機の回転数が瞬時に上昇するため、ウェイストゲートバルブを開放させる制御が間に合わず、過給機の過回転が発生してしまう懸念がある。したがって、過給機の過回転の発生を抑制するために、過給機の過回転の予兆であるコンプレッサのサージングの発生を早期に検知する必要がある。
【0005】
上述の事情に鑑みて、本開示の少なくとも一実施形態は、過給機におけるコンプレッサのサージングの発生を早期に検知することができる過給システムを提供することを目的とする。
【課題を解決するための手段】
【0006】
上記目的を達成するため、本開示の少なくとも一実施形態に係る過給システムは、
コンプレッサと、前記コンプレッサに回転軸を介して連結されたタービンとを含む過給機と、
前記コンプレッサの入口圧力を計測するための圧力センサと、
前記圧力センサによって計測した前記コンプレッサの前記入口圧力に基づいて、前記コンプレッサのサージングの発生を検知するように構成されたサージング検知部と、
を備える。
【発明の効果】
【0007】
本開示の少なくとも一実施形態によれば、過給機におけるコンプレッサのサージングの発生を早期に検知することができる過給システムが提供される。
【図面の簡単な説明】
【0008】
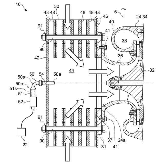
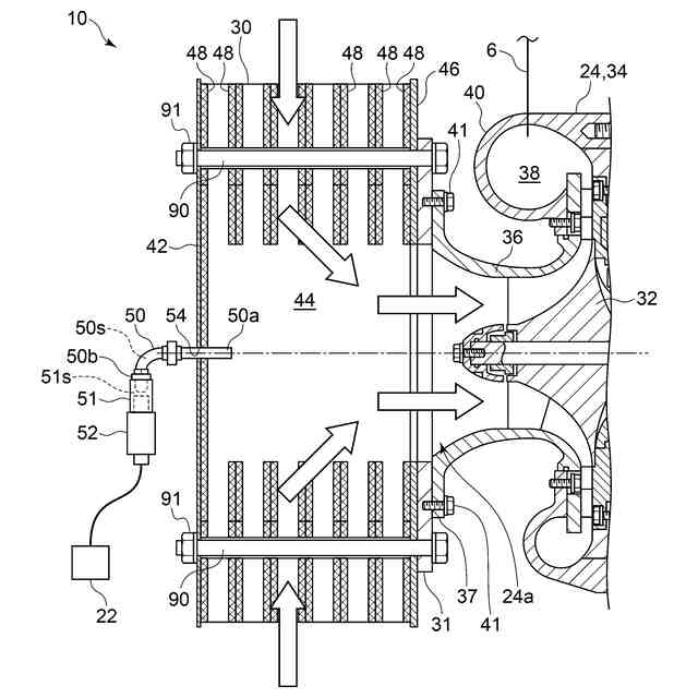
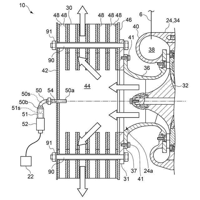
本開示の一実施形態に係る過給システム2の構成を模式的に示す図である。
過給機10における軸方向に沿った断面の一部を示す概略断面図である。
制御装置22のハードウェア構成の一例を示す図である。
制御装置22の機能的な構成の一例を示すブロック図である。
制御装置22の制御フローの一例を示す図である。
コンプレッサ24のサージングが発生した場合の空気の流れを示す図である。
過給システム2における図5に示す制御を行わない場合について、過給機10の回転数と入口圧力Pの経時変化の一例を示す図である。
過給システム2における図5に示す制御を行わない場合について、図7に示した期間と同一の期間における過給機10の回転数と入口圧力変化率dP/dtの経時変化を示す図である。
圧力センサ52の設置方法の他の一例を示す図であり、過給機10における軸方向に沿った断面の一部を示す概略断面図である。
圧力センサ52の設置方法の更に他の一例を示す図であり、過給機10における軸方向に沿った断面の一部を示す概略断面図である。
【発明を実施するための形態】
【0009】
以下、添付図面を参照して本開示の幾つかの実施形態について説明する。ただし、実施形態として記載されている又は図面に示されている構成部品の寸法、材質、形状、その相対的配置等は、発明の範囲をこれに限定する趣旨ではなく、単なる説明例にすぎない。
例えば、「ある方向に」、「ある方向に沿って」、「平行」、「直交」、「中心」、「同心」或いは「同軸」等の相対的或いは絶対的な配置を表す表現は、厳密にそのような配置を表すのみならず、公差、若しくは、同じ機能が得られる程度の角度や距離をもって相対的に変位している状態も表すものとする。
例えば、「同一」、「等しい」及び「均質」等の物事が等しい状態であることを表す表現は、厳密に等しい状態を表すのみならず、公差、若しくは、同じ機能が得られる程度の差が存在している状態も表すものとする。
例えば、四角形状や円筒形状等の形状を表す表現は、幾何学的に厳密な意味での四角形状や円筒形状等の形状を表すのみならず、同じ効果が得られる範囲で、凹凸部や面取り部等を含む形状も表すものとする。
一方、一の構成要素を「備える」、「具える」、「具備する」、「含む」、又は、「有する」という表現は、他の構成要素の存在を除外する排他的な表現ではない。
【0010】
図1は、本開示の一実施形態に係る過給システム2の構成を模式的に示す図である。
図1に示すように、過給システム2は、エンジン4、給気ライン6、排気ライン8、過給機10、空気バイパスライン14、空気バイパスバルブ16、ウェイストゲートライン18、ウェイストゲートバルブ20及び制御装置22を備える。
(【0011】以降は省略されています)
この特許をJ-PlatPat(特許庁公式サイト)で参照する
関連特許
個人
擬似オイル発電装置
23日前
個人
バンケル型内燃機関の改良
1か月前
個人
ガバナー
10日前
スズキ株式会社
車両の制御装置
1か月前
スズキ株式会社
車両の制御装置
1か月前
ダイハツ工業株式会社
発電装置
18日前
株式会社クボタ
作業車
1か月前
トヨタ自動車株式会社
電磁弁
1か月前
株式会社ミクニ
二次空気供給システム
3日前
トヨタ自動車株式会社
制御装置
2日前
株式会社クボタ
作業車両
1か月前
株式会社ミクニ
インテークマニホールド
2日前
株式会社ミクニ
インテークマニホールド
2日前
トヨタ自動車株式会社
車両制御装置
1か月前
トヨタ自動車株式会社
制御装置
17日前
国立大学法人 名古屋工業大学
小型化無振動機構機器
9日前
トヨタ自動車株式会社
エンジン制御装置
1か月前
トヨタ自動車株式会社
燃料噴射制御装置
11日前
Astemo株式会社
内燃機関の制御装置
17日前
川崎重工業株式会社
ガスタービンエンジン
1か月前
日産自動車株式会社
吸気装置
11日前
トヨタ自動車株式会社
内燃機関の制御装置
17日前
トヨタ自動車株式会社
フレックス燃料車両
1か月前
トヨタ自動車株式会社
内燃機関の制御装置
1か月前
ダイハツ工業株式会社
副燃焼室付きエンジン
9日前
トヨタ自動車株式会社
水素エンジンの制御装置
1か月前
三菱重工業株式会社
燃焼筒の取付方法
1か月前
富士電機株式会社
駆動回路
1か月前
三菱重工業株式会社
動力装置
1か月前
トヨタ自動車株式会社
車両制御装置
4日前
株式会社SUBARU
弁装置
2日前
スズキ株式会社
多気筒エンジンの制御装置
1か月前
愛三工業株式会社
燃料ポンプ
2日前
ヤンマーホールディングス株式会社
エンジン装置
10日前
スズキ株式会社
車両用制御装置
2日前
株式会社デンソー
燃料噴射装置
10日前
続きを見る
他の特許を見る