TOP
|
特許
|
意匠
|
商標
特許ウォッチ
Twitter
他の特許を見る
公開番号
2025157902
公報種別
公開特許公報(A)
公開日
2025-10-16
出願番号
2024060251
出願日
2024-04-03
発明の名称
モータ制御装置
出願人
トヨタ自動車株式会社
代理人
弁理士法人 快友国際特許事務所
主分類
H02P
29/024 20160101AFI20251008BHJP(電力の発電,変換,配電)
要約
【課題】 監視回路の検出電圧に異常が発生したとしても、処理回路の基準電圧を正常に維持するための技術を提供する。
【解決手段】 モータ制御装置は、第1の処理回路と、第2の処理回路と、前記第1の処理回路に供給される電力の電圧を監視する第1の監視回路と、前記第2の処理回路に供給される電力の電圧を監視する第2の監視回路と、を備え、前記第1の処理回路は、前記第1の監視回路による検出電圧が正常である場合に、前記第1の監視回路による検出電圧を基準電圧として利用し、前記第1の監視回路による前記検出電圧が前記正常でないとともに、前記第2の監視回路による検出電圧が正常である場合に、前記第2の監視回路による前記検出電圧を前記基準電圧として利用する。
【選択図】図2
特許請求の範囲
【請求項1】
モータ制御装置であって、
第1の処理回路と、
第2の処理回路と、
前記第1の処理回路に供給される電力の電圧を監視する第1の監視回路と、
前記第2の処理回路に供給される電力の電圧を監視する第2の監視回路と、
を備え、
前記第1の処理回路は、
前記第1の監視回路による検出電圧が正常である場合に、前記第1の監視回路による検出電圧を基準電圧として利用し、
前記第1の監視回路による前記検出電圧が前記正常でないとともに、前記第2の監視回路による検出電圧が正常である場合に、前記第2の監視回路による前記検出電圧を前記基準電圧として利用する、
モータ制御装置。
発明の詳細な説明
【技術分野】
【0001】
本明細書は、少なくとも2個の処理回路を備えるモータ制御装置に関する。
続きを表示(約 1,500 文字)
【背景技術】
【0002】
特許文献1には、2個の処理回路を備えるモータ制御装置が開示されている。モータ制御装置は、一方の処理回路の動作が停止する場合に、他方の処理回路の動作を停止する。
【先行技術文献】
【特許文献】
【0003】
特開2019-004682号公報
【発明の概要】
【発明が解決しようとする課題】
【0004】
一般に、処理回路に供給される電力の電圧は、監視回路によって監視され、監視回路の検出電圧は、処理回路の基準電圧として利用される。しかし、処理回路に供給される電力の電圧の低下等に起因して、監視回路の検出電圧に異常が発生すると、基準電圧が正常な値から変化する可能性がある。本明細書では、監視回路の検出電圧に異常が発生したとしても、処理回路の基準電圧を正常に維持するための技術を提供する。
【課題を解決するための手段】
【0005】
本明細書で開示するモータ制御装置は、第1の処理回路と、第2の処理回路と、前記第1の処理回路に供給される電力の電圧を監視する第1の監視回路と、前記第2の処理回路に供給される電力の電圧を監視する第2の監視回路と、を備え、前記第1の処理回路は、前記第1の監視回路による検出電圧が正常である場合に、前記第1の監視回路による検出電圧を基準電圧として利用し、前記第1の監視回路による前記検出電圧が前記正常でないとともに、前記第2の監視回路による検出電圧が正常である場合に、前記第2の監視回路による前記検出電圧を前記基準電圧として利用する。
【0006】
上記の構成によれば、第1の監視回路の検出電圧が異常である場合であっても、第1の処理回路の基準電圧として、正常な別の第2の監視回路の検出電圧を利用することができる。第1の監視回路の検出電圧が異常であったとしても、第1の処理回路の基準電圧を正常に維持することができる。
【0007】
本明細書が開示する技術の詳細とさらなる改良は以下の「発明を実施するための形態」にて説明する。
【図面の簡単な説明】
【0008】
車両のブロック図である。
異常判断処理を示すフローチャート図である。
【発明を実施するための形態】
【0009】
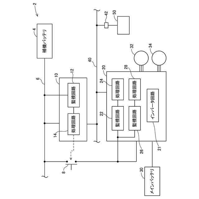
(車両2の構成;図1)
車両2は、補機バッテリ4と、リレースイッチ8と、上位制御装置10と、モータ制御装置20と、メインバッテリ30と、走行用モータ32と、発電用モータ34と、備える。補機バッテリ4から延びる電力線6には、上位制御装置10とモータ制御装置20を含む複数個の補機が接続されている。各補機は、補機バッテリ4の電力で駆動する。リレースイッチ8は、電力線6のうち、モータ制御装置20へ分岐する電力線に設置されている。
【0010】
上位制御装置10は、監視回路12と、処理回路14と、を備える。処理回路14は、CPUを含み、リレースイッチ8のON/OFFを制御するとともに、各種の指令値をモータ制御装置20に供給する。処理回路14は、車両2のイグニションスイッチ(図示省略)のONをトリガとして、リレースイッチ8をONする。監視回路12は、処理回路14に供給される補機バッテリ4の電力の電圧を監視する。処理回路14は、監視回路12の検出電圧を基準電圧として利用する。基準電圧は、例えば、各種センサ(例えば温度センサ)の基準となる電圧であり、処理回路14は、各種センサの計測値に基づき各処理を実行する。
(【0011】以降は省略されています)
この特許をJ-PlatPat(特許庁公式サイト)で参照する
関連特許
個人
単極モータ
1か月前
個人
電気を重力で発電装置
9日前
キヤノン電子株式会社
モータ
16日前
キヤノン電子株式会社
モータ
8日前
株式会社アイシン
ロータ
1か月前
株式会社アイシン
ロータ
1か月前
日星電気株式会社
ケーブル組立体
24日前
コーセル株式会社
電源装置
17日前
トヨタ自動車株式会社
モータ
8日前
株式会社デンソー
回転機
1か月前
株式会社アイシン
ステータ
1か月前
株式会社アイシン
ステータ
1か月前
株式会社アイシン
ステータ
1か月前
株式会社アイシン
ステータ
1か月前
株式会社ダイヘン
充電装置
1か月前
個人
二次電池繰返パルス放電器用印刷基板
22日前
株式会社kaisei
発電システム
1か月前
株式会社デンソー
電力変換装置
1か月前
株式会社ミツバ
回転電機
1か月前
株式会社ミツバ
回転電機
29日前
株式会社デンソー
電力変換装置
23日前
株式会社ダイヘン
インバータ装置
1か月前
トヨタ自動車株式会社
固定子の加熱装置
19日前
株式会社デンソー
非接触受電装置
25日前
山洋電気株式会社
モータ
22日前
トヨタ自動車株式会社
ステータの製造装置
9日前
矢崎総業株式会社
ワイヤーハーネス
1か月前
日産自動車株式会社
ロータシャフト
3日前
ローム株式会社
モータドライバ回路
3日前
個人
非対称鏡像力を有する4層PWB電荷搬送体
3日前
日産自動車株式会社
ロータシャフト
3日前
トヨタ自動車株式会社
可変界磁ロータ
11日前
株式会社明治ゴム化成
ワイヤレス給電用部品
18日前
株式会社竹内製作所
作業用車両
1か月前
株式会社デンソー
ステータ及びモータ
1か月前
トヨタ紡織株式会社
ロータの製造装置
17日前
続きを見る
他の特許を見る