TOP
|
特許
|
意匠
|
商標
特許ウォッチ
Twitter
他の特許を見る
公開番号
2025156859
公報種別
公開特許公報(A)
公開日
2025-10-15
出願番号
2024059585
出願日
2024-04-02
発明の名称
蓄電装置の管理システム
出願人
トヨタ自動車株式会社
代理人
弁理士法人深見特許事務所
主分類
G01R
19/00 20060101AFI20251007BHJP(測定;試験)
要約
【課題】蓄電装置に含まれる各蓄電セルの電圧を個別に求める場合に、ノイズに起因した検出誤差を低減する。
【解決手段】第1セルおよび第2セルを含む蓄電装置を管理するシステムが、電圧検出回路を備える。電圧検出回路は、第1セルの電圧を検出する第1検出器(検出器201)と、第1セルの電圧と第2セルの電圧との和に相当する第1合計電圧を検出する第2検出器(検出器202)とを含む。当該システムは、第2検出器による検出結果(電圧V2)から第1検出器による検出結果(電圧V1)を減算した値に基づいて、第2セルの電圧を取得するように構成される。
【選択図】図4
特許請求の範囲
【請求項1】
複数の蓄電セルを含む蓄電装置を管理するシステムであって、
前記複数の蓄電セルは、第1セルおよび第2セルを含み、
前記システムは、電圧検出回路を備え、
前記電圧検出回路は、
前記第1セルの電圧を検出する第1検出器と、
前記第1セルの電圧と前記第2セルの電圧との和に相当する第1合計電圧を検出する第2検出器と、
を含み、
前記システムは、前記第2検出器による検出結果から前記第1検出器による検出結果を減算した値に基づいて、前記第2セルの電圧を取得するように構成される、蓄電装置の管理システム。
続きを表示(約 1,100 文字)
【請求項2】
前記複数の蓄電セルは、第3セルをさらに含み、
前記電圧検出回路は、前記第2セルの電圧と前記第3セルの電圧との和に相当する第2合計電圧を検出する第3検出器をさらに含み、
前記システムは、前記第1セルの電圧と、前記第1合計電圧と、前記第2合計電圧とを用いて、前記第2セルおよび前記第3セルの各々の電圧を取得するように構成される、請求項1に記載の蓄電装置の管理システム。
【請求項3】
前記複数の蓄電セルは、前記第1セル、前記第2セル、前記第3セルの順に第1方向に並び、
前記第1セルは、前記第1方向に直交する第2方向の一方側に第1端子、前記第2方向の他方側に第2端子を有し、
前記第2セルは、前記第2方向の一方側に第3端子、前記第2方向の他方側に第4端子を有し、
前記第3セルは、前記第2方向の一方側に第5端子、前記第2方向の他方側に第6端子を有し、
前記蓄電装置は、
前記第2端子と前記第4端子とを電気的に接続する第1導電部材と、
前記第3端子と前記第5端子とを電気的に接続する第2導電部材と、
をさらに含み、
前記第1検出器は、前記第1セルの電圧として、前記第1端子と前記第1導電部材との電位差を検出するように構成され、
前記第2検出器は、前記第1合計電圧として、前記第1端子と前記第2導電部材との電位差を検出するように構成され、
前記第3検出器は、前記第2合計電圧として、前記第1導電部材と前記第6端子との電位差を検出するように構成される、請求項2に記載の蓄電装置の管理システム。
【請求項4】
前記システムは、プロセッサを含む情報処理装置をさらに備え、
前記情報処理装置は、
前記第1合計電圧から前記第1セルの電圧を減算することにより、前記第2セルの電圧を取得し、
前記第2合計電圧から前記第2セルの電圧を減算することにより、前記第3セルの電圧を取得するように構成される、請求項2または3に記載の蓄電装置の管理システム。
【請求項5】
前記電圧検出回路は、
前記第1検出器により検出された前記第1セルの電圧と、前記第1合計電圧とが入力され、前記第1合計電圧から前記第1セルの電圧を減算した値を出力する第1減算回路と、
前記第1減算回路の出力値と前記第2合計電圧とが入力され、前記第2合計電圧から前記第1減算回路の出力値を減算した値を出力する第2減算回路と、
をさらに含む、請求項2または3に記載の蓄電装置の管理システム。
発明の詳細な説明
【技術分野】
【0001】
本開示は、蓄電装置の管理システムに関する。
続きを表示(約 1,300 文字)
【背景技術】
【0002】
特許第6168813号公報(特許文献1)には、複数の電池セル(蓄電セル)の各々の電圧を検出する技術が開示されている。
【先行技術文献】
【特許文献】
【0003】
特許第6168813号公報
【発明の概要】
【発明が解決しようとする課題】
【0004】
特許文献1に記載される技術では、ノイズを除去するフィルタ回路を設けることで、電圧の検出精度を高めている。しかしながら、フィルタ回路によって全てのノイズを除去できるとは限らない。また、フィルタの追加は、回路スペースの不足や、コスト上昇を招く可能性がある。
【0005】
本開示は、上記課題を解決するためになされたものであり、その目的は、蓄電装置に含まれる各蓄電セルの電圧を個別に求める場合に、ノイズに起因した検出誤差を低減することである。
【課題を解決するための手段】
【0006】
本開示の一形態によれば、以下に示す蓄電装置の管理システムが提供される。
【0007】
当該蓄電装置の管理システム(以下、単に「システム」とも称する)は、複数の蓄電セルを含む蓄電装置を管理するように構成される。複数の蓄電セルは、第1セルおよび第2セルを含む。当該システムは、電圧検出回路を備える。電圧検出回路は、第1セルの電圧を検出する第1検出器と、第1セルの電圧と第2セルの電圧との和に相当する第1合計電圧を検出する第2検出器とを含む。当該システムは、第2検出器による検出結果から第1検出器による検出結果を減算した値に基づいて、第2セルの電圧を取得するように構成される。
【0008】
第1検出器および第2検出器の各々による検出結果には、電磁ノイズに起因した誤差が含まれる可能性がある。この点、上記構成によれば、第2検出器による検出結果から第1検出器による検出結果を減算することによって電磁ノイズの影響が相殺され、検出誤差が低減される。このため、上記蓄電装置の管理システムは、蓄電装置に含まれる各蓄電セルの電圧を個別に求める場合に、ノイズに起因した検出誤差を低減することができる。
【発明の効果】
【0009】
本開示によれば、蓄電装置に含まれる各蓄電セルの電圧を個別に求める場合に、ノイズに起因した検出誤差を低減することが可能になる。
【図面の簡単な説明】
【0010】
本開示の実施形態に係る蓄電装置の管理システムの構成を示す図である。
本実施形態に係る蓄電装置に含まれるセルの構成の一例を示す図である。
蓄電装置の管理システムに関する課題について説明するための図である。
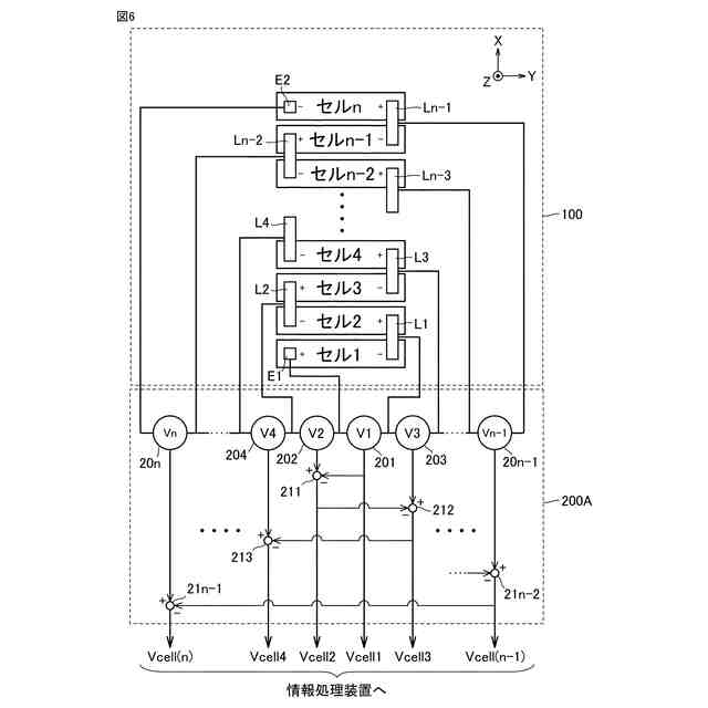
本実施形態に係る蓄電装置の管理システムによって奏される作用および効果について説明するための図である。
本実施形態に係る蓄電装置の管理システムの第1変形例を示す図である。
本実施形態に係る蓄電装置の管理システムの第2変形例を示す図である。
【発明を実施するための形態】
(【0011】以降は省略されています)
この特許をJ-PlatPat(特許庁公式サイト)で参照する
関連特許
個人
メジャー文具
1か月前
個人
採尿及び採便具
10日前
日本精機株式会社
検出装置
4日前
個人
高精度同時多点測定装置
25日前
個人
アクセサリー型テスター
26日前
日本精機株式会社
位置検出装置
1か月前
日本精機株式会社
位置検出装置
1か月前
日本精機株式会社
位置検出装置
1か月前
株式会社ミツトヨ
測定器
16日前
甲神電機株式会社
電流検出装置
4日前
ユニパルス株式会社
ロードセル
1か月前
アズビル株式会社
圧力センサ
1か月前
アズビル株式会社
電磁流量計
19日前
トヨタ自動車株式会社
監視装置
1か月前
エイブリック株式会社
磁気センサ回路
1か月前
ダイキン工業株式会社
監視装置
1か月前
株式会社チノー
放射光測温装置
1か月前
株式会社ヨコオ
ソケット
1か月前
株式会社ヨコオ
ソケット
1か月前
TDK株式会社
ガスセンサ
1か月前
TDK株式会社
ガスセンサ
1か月前
双庸電子株式会社
誤配線検査装置
5日前
大和製衡株式会社
組合せ計量装置
13日前
大和製衡株式会社
組合せ計量装置
13日前
愛知電機株式会社
軸部材の外観検査装置
13日前
愛知時計電機株式会社
ガスメータ
16日前
TDK株式会社
ガスセンサ
1か月前
個人
システム、装置及び実験方法
19日前
ローム株式会社
半導体装置
24日前
株式会社東芝
重量測定装置
1か月前
長崎県
形状計測方法
26日前
個人
非接触による電磁パルスの測定方法
2日前
ローム株式会社
半導体装置
24日前
TDK株式会社
磁気センサ
1か月前
日本信号株式会社
距離画像センサ
2日前
TDK株式会社
電磁波センサ
1か月前
続きを見る
他の特許を見る