TOP
|
特許
|
意匠
|
商標
特許ウォッチ
Twitter
他の特許を見る
公開番号
2025153909
公報種別
公開特許公報(A)
公開日
2025-10-10
出願番号
2024056622
出願日
2024-03-29
発明の名称
ヒートポンプ給湯装置
出願人
株式会社ノーリツ
代理人
個人
主分類
F24H
15/136 20220101AFI20251002BHJP(加熱;レンジ;換気)
要約
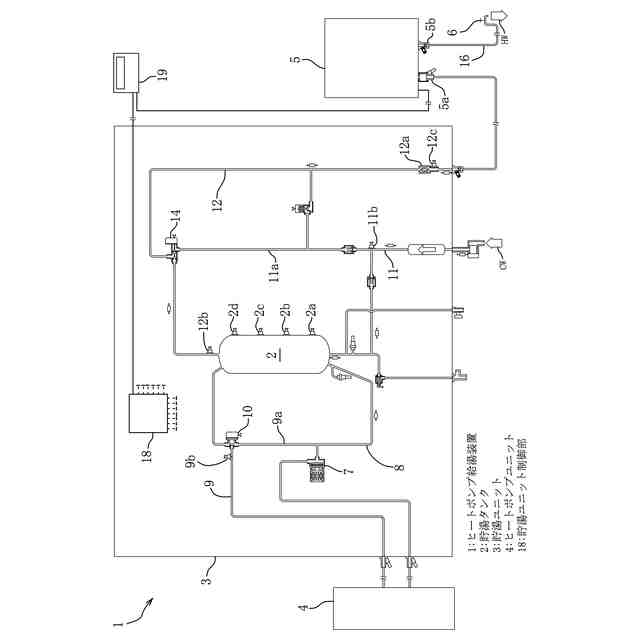
【課題】除霜終了直前から圧縮機の吐出温度を低下させる吐出温度低下運転を行うようにしたヒートポンプ給湯装置を提供する。
【解決手段】ヒートポンプ給湯装置(1)は、ヒートポンプユニット(4)と、ヒートポンプユニット(4)で加熱した湯水を貯湯する貯湯タンク(2)を有する貯湯ユニット(3)と、貯湯タンク(2)に貯湯する貯湯運転及び蒸発熱交換器に付いた霜を除去する除霜運転を制御する制御手段とを備え、貯湯運転中に蒸発熱交換器に着霜したときに、貯湯タンク(2)から凝縮熱交換器への湯水の流入を停止し、蒸発熱交換器のファンを停止し、膨張弁の開度を拡大して冷媒を循環させて除霜運転を実施するように構成されており、蒸発熱交換器の出口温度が除霜終了直前を示す所定条件を満足する場合には圧縮機からの吐出温度を下げる吐出温度低下運転を行う。
【選択図】図1
特許請求の範囲
【請求項1】
圧縮機と凝縮熱交換器と膨張弁と蒸発熱交換器とを冷媒回路により接続して構成されたヒートポンプユニットと、前記ヒートポンプユニットで加熱した湯水を貯湯する貯湯タンクを有する貯湯ユニットと、前記貯湯タンクに貯湯する貯湯運転及び前記蒸発熱交換器に付いた霜を除去する除霜運転を制御する制御手段とを備えたヒートポンプ給湯装置において、
貯湯運転中に蒸発熱交換器に着霜したときに、貯湯タンクから凝縮熱交換器への湯水の流入を停止し、蒸発熱交換器のファンを停止し、膨張弁の開度を拡大して冷媒を循環させて除霜運転を実施するように構成されており、蒸発熱交換器の出口温度が除霜終了直前を示す所定条件を満足する場合には前記圧縮機からの吐出温度を下げるための吐出温度低下運転を行うことを特徴とするヒートポンプ給湯装置。
続きを表示(約 160 文字)
【請求項2】
前記吐出温度低下運転として圧縮機の回転数を所定回転数だけ下げた運転を実施することを特徴とする請求項1に記載のヒートポンプ給湯装置。
【請求項3】
前記吐出温度低下運転の実行中には膨張弁の開度を除霜運転中よりも拡大することを特徴とする請求項1又は2に記載のヒートポンプ給湯装置。
発明の詳細な説明
【技術分野】
【0001】
本発明は、ヒートポンプユニットで加熱して貯湯タンクに貯湯した湯水を給湯に使用するヒートポンプ給湯装置に関する。
続きを表示(約 1,200 文字)
【背景技術】
【0002】
従来から、ヒートポンプユニットで加熱した湯水を貯湯タンクに貯湯する貯湯運転を行い、この貯湯した湯水を給湯に使用するヒートポンプ給湯装置が広く利用されている。ヒートポンプユニットは、圧縮機と凝縮熱交換器と膨張弁と蒸発熱交換器とを冷媒回路により接続して構成されている。
【0003】
ヒートポンプユニットは、エネルギー効率が高いが、加熱能力が小さいため瞬間的に湯水を加熱することが困難である。それ故、ヒートポンプ給湯装置は、貯湯運転によって給湯に必要な熱量を貯湯タンクに貯湯して給湯に備えている。このとき、ヒートポンプ給湯装置は、例えば過去の出湯履歴に基づいて出湯(給湯)の時刻及び必要な熱量等を予測し、予測した出湯時刻までに必要な熱量を貯湯するように貯湯運転を行っている。
【0004】
貯湯運転は、蒸発熱交換器で外気から冷媒に吸熱させ、この冷媒を圧縮し、圧縮された冷媒の熱を凝縮熱交換器での湯水の加熱に利用する。外気温度が低いときには、吸熱されて温度が下がった外気に含まれていた水分が凝縮し、蒸発熱交換器に着霜し易くなる。蒸発熱交換器に付いた霜は外気からの吸熱を妨げるので、着霜が検知されるとこの霜を除去する除霜運転が行われる。
【0005】
この除霜運転は、貯湯タンクから凝縮熱交換器への湯水の流入を停止し、膨張弁の開度を拡大した状態で冷媒を循環させることにより行う。
【0006】
ところで、除霜運転から通常運転に復帰する際に、貯湯タンク内の湯水の温度低下を防ぐために膨張弁の復帰作動に対して循環ポンプを遅延させて所定能力に復帰させることが特許文献1に記載されている。
【0007】
また、除霜運転の後に蓄熱運転を再開する前に、貯湯タンク内の湯水の温度低下を防ぐための復帰運転を行うことが特許文献2に記載されている。
【先行技術文献】
【特許文献】
【0008】
特許第3737357号公報
特許第7211512号公報
【発明の概要】
【発明が解決しようとする課題】
【0009】
特許文献1,2では、貯湯タンクへの貯湯温度が80℃以上とする貯湯運転を行う場合に、除霜運転の間は凝縮熱交換器内の湯水の温度が低下していき、通常運転への復帰の際に低温水が貯湯タンクへ流入することを課題としている。
【0010】
これに対して、貯湯タンクへの貯湯温度が65℃程度とする貯湯運転を行うときに除霜運転する場合、凝縮熱交換器への湯水の循環は停止しているため、ヒートポンプユニットの圧縮機で加熱された冷媒が凝縮熱交換器を通過する際にその滞留水を加熱するため、通常運転への復帰時に高温出湯が発生する虞がある。
また、滞留水の高温化を抑制するため、除霜運転中の冷媒温度を下げる場合は蒸発熱交換器への供給熱量が低下して除霜時間が長くなってしまう。
(【0011】以降は省略されています)
この特許をJ-PlatPat(特許庁公式サイト)で参照する
関連特許
株式会社ノーリツ
ふろ装置
22日前
株式会社ノーリツ
温水装置
1か月前
株式会社ノーリツ
温水装置
1か月前
株式会社ノーリツ
給湯装置
1か月前
株式会社ノーリツ
貯湯式熱源器
23日前
株式会社ノーリツ
貯湯給湯装置
23日前
株式会社ノーリツ
貯湯給湯装置
24日前
株式会社ノーリツ
貯湯給湯装置
24日前
株式会社ノーリツ
浴室除菌システム
1か月前
株式会社ノーリツ
住設機器の取付構造
1か月前
株式会社ノーリツ
ヒートポンプ給湯装置
1か月前
株式会社ノーリツ
入浴システムおよびプログラム
22日前
個人
エアコン室内機
5か月前
個人
集熱器具
22日前
株式会社トヨトミ
五徳
1か月前
株式会社コロナ
空調装置
1か月前
株式会社コロナ
加湿装置
2か月前
株式会社コロナ
給湯装置
4か月前
個人
油ハネ防止カーテン
25日前
株式会社コロナ
空調装置
3か月前
株式会社コロナ
空調装置
5か月前
株式会社コロナ
空調装置
1か月前
株式会社コロナ
空調装置
2か月前
株式会社コロナ
空調装置
1か月前
個人
UFO型空気清浄機
10日前
株式会社コロナ
空調装置
2か月前
株式会社コロナ
空気調和機
3か月前
株式会社コロナ
空気調和機
4か月前
個人
太陽光パネル傾斜装置
1か月前
株式会社コロナ
風呂給湯機
2か月前
個人
住宅換気空調システム
3か月前
株式会社コロナ
温水暖房装置
1か月前
株式会社コロナ
直圧式給湯機
3か月前
個人
シンプルクーラー
1か月前
ホーコス株式会社
排気フード
3か月前
株式会社コロナ
暖房システム
2か月前
続きを見る
他の特許を見る