TOP
|
特許
|
意匠
|
商標
特許ウォッチ
Twitter
他の特許を見る
10個以上の画像は省略されています。
公開番号
2025153422
公報種別
公開特許公報(A)
公開日
2025-10-10
出願番号
2024055900
出願日
2024-03-29
発明の名称
冷凍装置を備えた機器およびショーケース
出願人
三菱電機株式会社
,
三菱電機冷熱応用システム株式会社
代理人
弁理士法人きさ特許商標事務所
主分類
F25B
45/00 20060101AFI20251002BHJP(冷凍または冷却;加熱と冷凍との組み合わせシステム;ヒートポンプシステム;氷の製造または貯蔵;気体の液化または固体化)
要約
【課題】冷媒を効率良く回収できる冷凍装置を備えた機器およびショーケースを提供する。
【解決手段】冷凍装置を備えた機器は、圧縮機、凝縮器、減圧装置および蒸発器が配管で接続され、冷媒が循環する冷媒回路を有する冷凍装置を備えた機器であって、冷凍装置を収容する筐体と、凝縮器と減圧装置との間の配管に連通して設けられ、冷媒を回収する冷媒回収ボンベが着脱自在に接続されるボンベ接続部と、を備え、筐体の内部は、蒸発器を収容する冷却室と、凝縮器を収容する機械室と、に分けられており、ボンベ接続部は、冷媒回収ボンベがボンベ接続部に接続された状態で、冷媒回収ボンベの容器本体の少なくとも一部を冷却室の内部に位置させる位置に設けられているものである。
【選択図】図3
特許請求の範囲
【請求項1】
圧縮機、凝縮器、減圧装置および蒸発器が配管で接続され、冷媒が循環する冷媒回路を有する冷凍装置を備えた機器であって、
前記冷凍装置を収容する筐体と、
前記凝縮器と前記減圧装置との間の配管に連通して設けられ、冷媒を回収する冷媒回収ボンベが着脱自在に接続されるボンベ接続部と、を備え、
前記筐体の内部は、前記蒸発器を収容する冷却室と、前記凝縮器を収容する機械室と、に分けられており、
前記ボンベ接続部は、前記冷媒回収ボンベが前記ボンベ接続部に接続された状態で、前記冷媒回収ボンベの容器本体の少なくとも一部を前記冷却室の内部に位置させる位置に設けられている
冷凍装置を備えた機器。
続きを表示(約 1,500 文字)
【請求項2】
前記蒸発器と前記圧縮機との間の配管に接続され、前記蒸発器から前記圧縮機へ向かう前記冷媒の流通を許可し、前記圧縮機から前記蒸発器に向かう冷媒の流通を阻止する逆止弁と、
前記冷凍装置を制御する制御装置と、を備え、
前記制御装置は、前記冷媒回路において前記逆止弁と前記減圧装置との間の部分である高圧部に冷媒を回収するポンプダウン運転を行う冷媒回収モードを有する
請求項1記載の冷凍装置を備えた機器。
【請求項3】
前記制御装置は、前記冷媒回収モードにおいて、前記ポンプダウン運転を開始する前に、前記冷却室の温度を低下させるように前記冷凍装置を制御する
請求項2記載の冷凍装置を備えた機器。
【請求項4】
前記蒸発器に送風する蒸発器用送風機を備え、
前記制御装置は、前記冷媒回収モードの運転中、前記蒸発器用送風機を運転させる
請求項2または請求項3記載の冷凍装置を備えた機器。
【請求項5】
前記凝縮器と前記減圧装置との間の配管と、前記ボンベ接続部と、の間の配管部分に設けられ、前記冷媒回路と前記ボンベ接続部に接続された前記冷媒回収ボンベとの連通を遮断する遮断弁と、
前記冷媒回路からの冷媒漏れを検知する漏洩検知装置と、を備え、
前記遮断弁は、前記制御装置によって開閉される電磁弁で構成されており、
前記制御装置は、前記漏洩検知装置により冷媒漏れが検知された場合に前記遮断弁を開いて前記冷媒回収モードの運転を開始する
請求項2または請求項3記載の冷凍装置を備えた機器。
【請求項6】
前記凝縮器と前記減圧装置との間の配管と、前記ボンベ接続部と、の間の配管部分に設けられ、前記冷媒回路と前記ボンベ接続部に接続された前記冷媒回収ボンベとの連通を遮断する遮断弁と、
前記機器の寿命を検知する寿命検知装置を備え、
前記遮断弁は、前記制御装置によって開閉される電磁弁で構成されており、
前記制御装置は、前記寿命検知装置により前記機器の寿命が検知された場合に前記遮断弁を開いて前記冷媒回収モードの運転を開始する
請求項2または請求項3記載の冷凍装置を備えた機器。
【請求項7】
前記筐体は、側方に開口した箱状で前記機械室を内部に形成する本体と、前記本体の開口を着脱自在に塞ぐ側面パネルと、を有し、
前記ボンベ接続部は、前記機械室において、前記側面パネルが前記本体から取り外されることで露出する位置に設けられている
請求項1~請求項3のいずれか一項に記載の冷凍装置を備えた機器。
【請求項8】
前記筐体は、前記冷却室と前記機械室とを連通する貫通孔を有し、
前記冷媒回収ボンベは、前記ボンベ接続部に接続された状態において、前記貫通孔を通って前記機械室と前記冷却室とに跨がって配置される請求項1~請求項3のいずれか一項に記載の冷凍装置を備えた機器。
【請求項9】
前記ボンベ接続部は、前記冷却室に配置されており、
前記冷媒回収ボンベは、前記ボンベ接続部に接続された状態において、前記容器本体の全体が前記冷却室に位置する
請求項1~請求項3のいずれか一項に記載の冷凍装置を備えた機器。
【請求項10】
前記蒸発器で発生したドレン水を受けるドレンパンを備え、
前記ボンベ接続部に接続された前記冷媒回収ボンベは、前記ドレンパンの内部空間に位置する
請求項1~請求項3のいずれか一項に記載の冷凍装置を備えた機器。
(【請求項11】以降は省略されています)
発明の詳細な説明
【技術分野】
【0001】
本開示は、冷媒が循環する冷媒回路を有する冷凍装置を備えた機器およびショーケースに関するものである。
続きを表示(約 2,000 文字)
【背景技術】
【0002】
従来、冷媒回路を循環する冷媒として可燃性の冷媒を用いた冷凍装置がある。この種の冷凍装置として、冷媒回路内を循環する可燃性の冷媒を廃棄等するために、冷媒回路を備えた冷凍装置の冷媒を回収する冷媒回収システムがある(例えば、特許文献1参照)。
【0003】
特許文献1の冷媒回収システムは、圧縮機、凝縮器、キャピラリチューブおよび蒸発器を順次接続して構成した冷媒回路と、圧縮機と凝縮器との間の配管に設けられた第1開閉弁と、凝縮器とキャピラリチューブとの間の配管に設けられた第2開閉弁と、を備えている。特許文献1の冷媒回収システムは、冷媒回収時、第2開閉弁を閉じたまま圧縮機の運転を続け、所定の時間経過後に第1開閉弁を閉じて圧縮機の運転を停止し、冷媒回路の高圧部に冷媒を回収する。冷媒回路の高圧部は、第1開閉弁と第2開閉弁との間であって、凝縮器を介した回路部である。高圧部に回収された冷媒は、第1開閉弁と第2開閉弁との間の配管に外部の公知の回収設備が連結され、この回収設備の冷媒回収ボンベに回収される。
【先行技術文献】
【特許文献】
【0004】
特開2000-105028号公報
【発明の概要】
【発明が解決しようとする課題】
【0005】
特許文献1の冷媒回収システムでは、高圧部に回収された高温高圧の冷媒が回収設備の冷媒回収ボンベに回収されるが、冷媒は、温度が上がるとガス化して冷媒回収ボンベの容量を超える可能性がある。特許文献1の冷媒回収システムでは、ガス化した冷媒が冷媒回収ボンベの容量を超えて冷媒回収ボンベで回収しきれなくなる恐れがあり、効率的な回収作業性の観点で課題があった。また、特許文献1の冷媒回収システムは、外部の回収設備のある場所に移送して冷媒を回収する必要があり、この面においても、効率的な回収作業性の観点で課題があった。
【0006】
本開示は、上記のような課題を解決するためのものであり、冷媒を効率良く回収できる冷凍装置を備えた機器およびショーケースを提供することを目的とする。
【課題を解決するための手段】
【0007】
本開示に係る冷凍装置を備えた機器は、圧縮機、凝縮器、減圧装置および蒸発器が配管で接続され、冷媒が循環する冷媒回路を有する冷凍装置を備えた機器であって、冷凍装置を収容する筐体と、凝縮器と減圧装置との間の配管に連通して設けられ、冷媒を回収する冷媒回収ボンベが着脱自在に接続されるボンベ接続部と、を備え、筐体の内部は、蒸発器を収容する冷却室と、凝縮器を収容する機械室と、に分けられており、ボンベ接続部は、冷媒回収ボンベがボンベ接続部に接続された状態で、冷媒回収ボンベの容器本体の少なくとも一部を冷却室の内部に位置させる位置に設けられているものである。
【0008】
本開示に係るショーケースは、上記冷凍装置を備えた機器の筐体のうち冷却室を構成する部分が、一部を開口した箱状に構成されているものである。
【発明の効果】
【0009】
本開示によれば、冷媒回収ボンベがボンベ接続部に接続された状態で、冷媒回収ボンベの容器本体の少なくとも一部が冷却室の内部に位置して冷却されることで、冷媒回収ボンベに回収された冷媒の凝縮を促進でき、冷媒を効率良く回収できる。
【図面の簡単な説明】
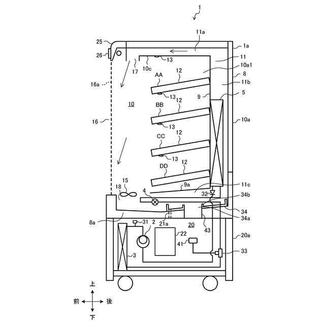
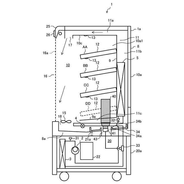
【0010】
実施の形態1に係るショーケースを示す概略断面図である。
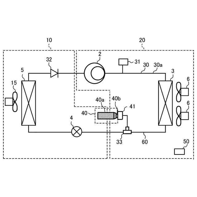
実施の形態1に係るショーケースの冷媒回路図である。
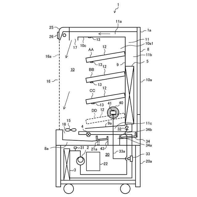
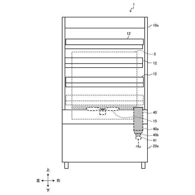
実施の形態1に係るショーケースにおいて冷媒回収ボンベを接続した状態の概略断面図である。
実施の形態1に係るショーケースにおいて冷媒回収ボンベを接続した状態の概略正面図である。
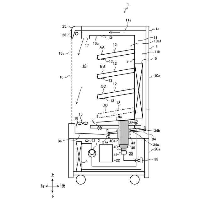
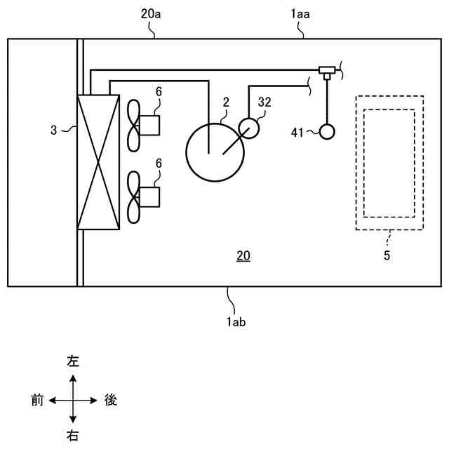
実施の形態1に係るショーケースの機械室の概略平面図である。
実施の形態1に係るショーケースの冷媒回収ボンベの配置例の変形例1を示す概略断面図である。
実施の形態1に係るショーケースの冷媒回収ボンベの配置例の変形例1を示す概略正面図である。
実施の形態1に係るショーケースの冷媒回収ボンベの配置例の変形例2を示す概略断面図である。
実施の形態1に係るショーケースの冷媒回収ボンベの配置例の変形例2を示す概略正面図である。
実施の形態1に係るショーケースの冷媒回収ボンベの配置例の変形例3を示す概略断面図である。
実施の形態1に係るショーケースの冷媒回収ボンベの配置例の変形例4を示す概略断面図である。
実施の形態2に係るショーケースを示す概略断面図である。
実施の形態2に係るショーケースの制御に係るブロック図である。
【発明を実施するための形態】
(【0011】以降は省略されています)
この特許をJ-PlatPat(特許庁公式サイト)で参照する
関連特許
三菱電機株式会社
換気扇
25日前
三菱電機株式会社
冷蔵庫
12日前
三菱電機株式会社
扇風機
10日前
三菱電機株式会社
増幅器
16日前
三菱電機株式会社
換気扇
25日前
三菱電機株式会社
換気扇
25日前
三菱電機株式会社
電子機器
26日前
三菱電機株式会社
収集装置
23日前
三菱電機株式会社
照明装置
3日前
三菱電機株式会社
空気調和機
18日前
三菱電機株式会社
半導体装置
11日前
三菱電機株式会社
保護リレー
11日前
三菱電機株式会社
制御システム
3日前
三菱電機株式会社
ねじ締め装置
16日前
三菱電機株式会社
炊飯システム
12日前
三菱電機株式会社
貯湯式給湯機
12日前
三菱電機株式会社
点検管理装置
10日前
三菱電機株式会社
調理システム
12日前
三菱電機株式会社
空調システム
5日前
三菱電機株式会社
貯湯式給湯機
13日前
三菱電機株式会社
空調システム
16日前
三菱電機株式会社
光源デバイス
3日前
三菱電機株式会社
貯湯式給湯機
3日前
三菱電機株式会社
移動体監視装置
2日前
三菱電機株式会社
樹脂成形用金型
16日前
三菱電機株式会社
誘導加熱調理器
25日前
三菱電機株式会社
ヒートポンプ装置
19日前
三菱電機株式会社
回転電機ユニット
2日前
三菱電機株式会社
回転電機ユニット
2日前
三菱電機株式会社
レンズモジュール
23日前
三菱電機株式会社
運転支援システム
10日前
三菱電機株式会社
道路情報補正装置
18日前
三菱電機株式会社
全館空調システム
23日前
三菱電機株式会社
空気調和システム
3日前
三菱電機株式会社
加熱調理システム
2日前
三菱電機株式会社
電子機器の冷却装置
3日前
続きを見る
他の特許を見る