TOP
|
特許
|
意匠
|
商標
特許ウォッチ
Twitter
他の特許を見る
10個以上の画像は省略されています。
公開番号
2025153206
公報種別
公開特許公報(A)
公開日
2025-10-10
出願番号
2024055551
出願日
2024-03-29
発明の名称
半導体装置、電力変換装置、および半導体装置の製造方法
出願人
三菱電機株式会社
代理人
個人
,
個人
主分類
H01L
25/07 20060101AFI20251002BHJP(基本的電気素子)
要約
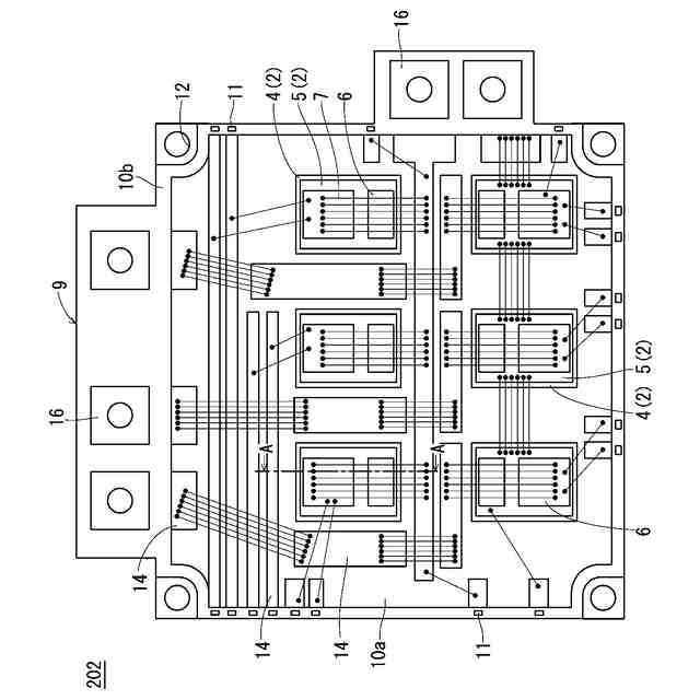
【課題】基板とケースとを備える半導体装置において、大電流用の大面積の半導体素子を搭載した場合にも、基板の反りを抑制することが可能な技術を提供することを目的とする。
【解決手段】半導体装置202は、回路を担う基板パターン5を含むセラミック基板2と、基板パターン5上に搭載された半導体素子6と、上面視においてセラミック基板2を囲うように設けられた樹脂ケース9と、樹脂ケース9上におけるセラミック基板2の周囲に設けられ、回路を担う複数のケースパターン14と、樹脂ケース9の外縁部に設けられた端子11と、半導体素子6、基板パターン5、および複数のケースパターン14を電気的に接続する内部配線7とを備えている。複数のケースパターン14の一部と端子11は電気的に接続されている。
【選択図】図1
特許請求の範囲
【請求項1】
回路を担う基板パターンを含む基板と、
前記基板パターン上に搭載された半導体素子と、
上面視において前記基板を囲うように設けられたケースと、
前記ケース上における前記基板の周囲に設けられ、前記回路を担う複数のケースパターンと、
前記ケースの外縁部に設けられた端子と、
前記半導体素子、前記基板パターン、および複数の前記ケースパターンを電気的に接続する内部配線と、を備え、
複数の前記ケースパターンの一部と前記端子は電気的に接続されている、半導体装置。
続きを表示(約 1,000 文字)
【請求項2】
前記基板パターンは、前記半導体素子を搭載するためのダイボンド部以外を含まない、請求項1に記載の半導体装置。
【請求項3】
前記基板を複数備えている、請求項1に記載の半導体装置。
【請求項4】
前記ケースの裏面側に設けられたケース放熱板をさらに備え、
前記ケース放熱板は、前記基板の裏面に固定されている、請求項1に記載の半導体装置。
【請求項5】
前記ケース上における前記基板の周囲に設けられたダミーパターンをさらに備え、
前記ダミーパターンと複数の前記ケースパターンは並存しており、
前記ダミーパターンには前記内部配線が接続されていない、請求項1に記載の半導体装置。
【請求項6】
前記ケースは、基板用ケースと、上面視において前記基板用ケースを囲うように前記基板用ケースの外縁部に取り付け可能な端子用ケースとを有し、
前記基板用ケースには複数の前記ケースパターンが設けられ、
複数の前記ケースパターンの一部は前記端子の周囲に設けられ、
前記端子用ケースには、前記端子用ケースの表面から上方に突出する一端部と、前記端子用ケースの裏面から露出する他端部とを有する前記端子が設けられ、
前記端子の前記他端部と、前記端子の周囲に設けられた複数の前記ケースパターンの一部は接合材により接合されている、請求項1に記載の半導体装置。
【請求項7】
前記端子用ケースには、当該端子用ケースの上下方向の面を貫通したソケットを複数有し、
複数の前記ソケットの一部に前記端子が挿入されている、請求項6に記載の半導体装置。
【請求項8】
前記半導体素子は、ワイドバンドギャップ半導体材料により構成されている、請求項1に記載の半導体装置。
【請求項9】
前記ワイドバンドギャップ半導体材料は、炭化珪素、窒化ガリウム系材料、またはダイヤモンドのうちのいずれかである、請求項8に記載の半導体装置。
【請求項10】
請求項1から請求項9のいずれか1項に記載の半導体装置を有し、入力される電力を変換して出力する主変換回路と、
前記主変換回路を制御する制御信号を前記主変換回路に出力する制御回路と、
を備えた、電力変換装置。
(【請求項11】以降は省略されています)
発明の詳細な説明
【技術分野】
【0001】
本開示は、半導体装置、電力変換装置、および半導体装置の製造方法に関するものである。
続きを表示(約 1,600 文字)
【背景技術】
【0002】
電鉄、自動車、およびFA機器に搭載されるインバータには半導体装置が実装されている。半導体装置では、半導体素子および配線を搭載したセラミック基板に樹脂ケースが固定され、半導体素子がシリコーンゲルにより封止されている。
【0003】
半導体装置の基板にセラミック基板を採用すると、半導体素子を回路上にはんだ付けする場合に基板が反る。反りが大きいと半導体装置を外部の放熱部材に実装するときに、基板の反りが矯正されて、基板が割れるという懸念がある。このため、基板の反りはできるだけ小さい方が望ましい。
【0004】
特許文献1では、基板の反りを低減するために、基板の回路面とは反対側の面にダミー回路を形成して、基板における上下面のひずみを合わせることで反りを抑制する手法を採用している。
【先行技術文献】
【特許文献】
【0005】
特開2003-100966号公報
【発明の概要】
【発明が解決しようとする課題】
【0006】
しかしながら、ダミー回路を設けた場合でも半導体素子を回路にはんだ付けすると、半導体素子とはんだの影響により、半導体素子直下の基板はわずかに反る。半導体素子が複数個搭載されると半導体素子直下の反りが積み重なって、基板の反りが大きくなることがある。特に大電流用の半導体素子は面積が大きいため、基板の反りの影響が大きくなる。このため、半導体素子が大きくなるほど、基板全体の反りをダミー回路で制御することは難しくなっていた。
【0007】
そこで、本開示は、基板とケースとを備える半導体装置において、大電流用の大面積の半導体素子を搭載した場合にも、基板の反りを抑制することが可能な技術を提供することを目的とする。
【課題を解決するための手段】
【0008】
本開示に係る半導体装置は、回路を担う基板パターンを含む基板と、前記基板パターン上に搭載された半導体素子と、上面視において前記基板を囲うように設けられたケースと、前記ケース上における前記基板の周囲に設けられ、前記回路を担う複数のケースパターンと、前記ケースの外縁部に設けられた端子と、前記半導体素子、前記基板パターン、および複数の前記ケースパターンを電気的に接続する内部配線と、を備え、複数の前記ケースパターンの一部と前記端子は電気的に接続されている。
【発明の効果】
【0009】
本開示によれば、基板パターンだけでなくケースパターンにも回路を担わせることで、基板パターンの面積を縮小できるため、基板の面積を縮小することができる。これにより、基板の反りを抑制することができる。
【図面の簡単な説明】
【0010】
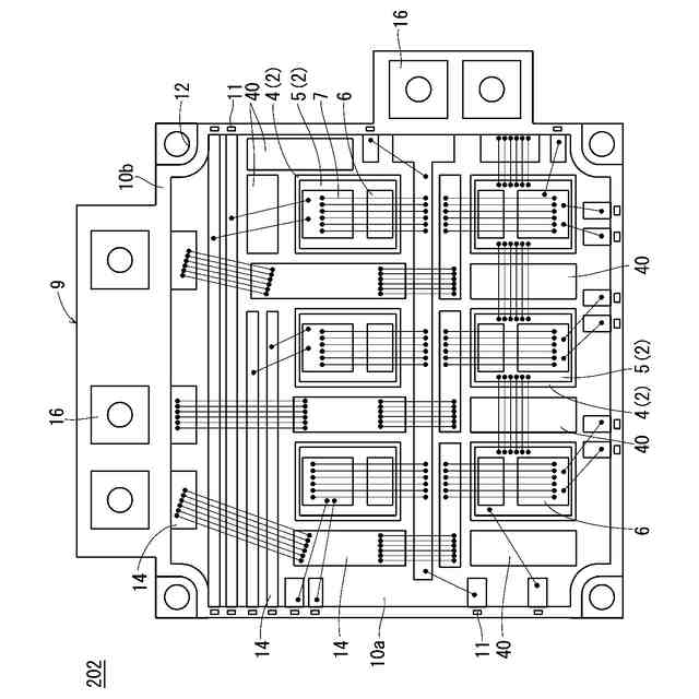
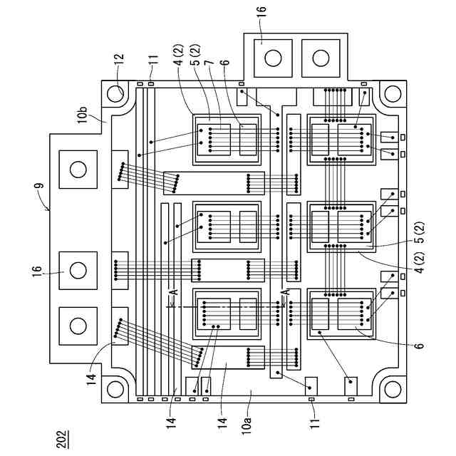
実施の形態1に係る半導体装置の上面図である。
図1のA-A線断面図である。
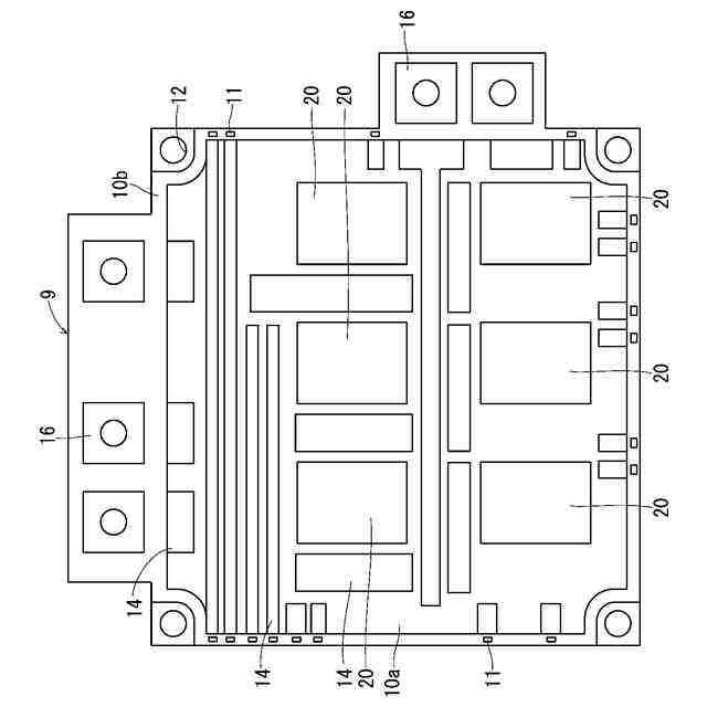
実施の形態1に係る半導体装置が備える樹脂ケースの上面図である。
実施の形態1に係る半導体装置の製造方法を示すフローチャートである。
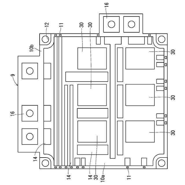
実施の形態2に係る半導体装置が備える樹脂ケースの上面図である。
実施の形態2の図2相当図である。
実施の形態3に係る半導体装置の上面図である。
実施の形態4に係る半導体装置が備える基板用ケースの上面図である。
実施の形態4に係る半導体装置が備える端子用ケースの上面図である。
実施の形態4に係る半導体装置が備える信号端子周辺の断面図である。
実施の形態4において端子用ケースに設けられたソケットに信号端子を挿入する工程を示す断面図である。
実施の形態5に係る電力変換装置を適用した電力変換システムの構成を示すブロック図である。
【発明を実施するための形態】
(【0011】以降は省略されています)
この特許をJ-PlatPat(特許庁公式サイト)で参照する
関連特許
三菱電機株式会社
増幅器
17日前
三菱電機株式会社
換気扇
26日前
三菱電機株式会社
冷蔵庫
13日前
三菱電機株式会社
換気扇
26日前
三菱電機株式会社
扇風機
11日前
三菱電機株式会社
換気扇
26日前
三菱電機株式会社
電子機器
27日前
三菱電機株式会社
照明装置
4日前
三菱電機株式会社
収集装置
24日前
三菱電機株式会社
半導体装置
1か月前
三菱電機株式会社
空気調和機
19日前
三菱電機株式会社
保護リレー
12日前
三菱電機株式会社
半導体装置
12日前
三菱電機株式会社
貯湯式給湯機
4日前
三菱電機株式会社
空調システム
6日前
三菱電機株式会社
制御システム
4日前
三菱電機株式会社
空調システム
17日前
三菱電機株式会社
光源デバイス
4日前
三菱電機株式会社
貯湯式給湯機
13日前
三菱電機株式会社
照明システム
1か月前
三菱電機株式会社
点検管理装置
11日前
三菱電機株式会社
ねじ締め装置
17日前
三菱電機株式会社
貯湯式給湯機
14日前
三菱電機株式会社
貯湯式給湯機
1か月前
三菱電機株式会社
炊飯システム
13日前
三菱電機株式会社
調理システム
13日前
三菱電機株式会社
樹脂成形用金型
17日前
三菱電機株式会社
誘導加熱調理器
26日前
三菱電機株式会社
移動体監視装置
3日前
三菱電機株式会社
電動機制御装置
1か月前
三菱電機株式会社
換気空調システム
1か月前
三菱電機株式会社
空気調和システム
4日前
三菱電機株式会社
照明制御システム
1か月前
三菱電機株式会社
道路情報補正装置
19日前
三菱電機株式会社
ヒートポンプ装置
20日前
三菱電機株式会社
回転電機ユニット
3日前
続きを見る
他の特許を見る