TOP
|
特許
|
意匠
|
商標
特許ウォッチ
Twitter
他の特許を見る
10個以上の画像は省略されています。
公開番号
2025152690
公報種別
公開特許公報(A)
公開日
2025-10-10
出願番号
2024054715
出願日
2024-03-28
発明の名称
電力変換装置及び駆動システム
出願人
株式会社デンソー
代理人
個人
,
個人
主分類
H02M
7/48 20070101AFI20251002BHJP(電力の発電,変換,配電)
要約
【課題】通電経路や電流センサの異常を検出することができる電力変換装置及び駆動システムを提供する。
【解決手段】電力変換回路4は、インバータ8,9を有している。インバータ8は、出力線13を介して巻線3U,3V,3Wの一端に接続されている。インバータ9は、出力線13を介して巻線3U,3V,3Wの他端に接続されている。出力電流センサ123は、巻線3U,3V,3Wに流れる電流として、出力線14に流れる電流を検出する。出力電流センサ123は、出力線14に設けられている一方で、出力線13に設けられていない。配線5A,6Aは、巻線3U,3V,3Wを介さずにインバータ8とインバータ9とを接続している。切替電流センサ124は、配線5A,6Aに流れる電流を検出する。切替電流センサ124は、配線5A及び配線6Aのそれぞれに設けられている。
【選択図】図1
特許請求の範囲
【請求項1】
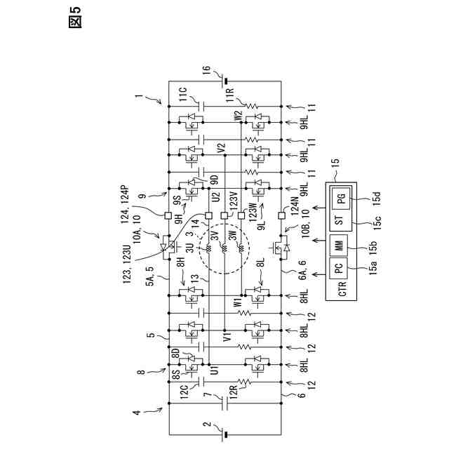
回転電機(3)に供給される電力を変換する電力変換装置(4)であって、
前記回転電機の巻線の一端に接続される第1インバータ(8)と、
前記巻線の他端に接続される第2インバータ(9)と、
前記巻線を流れる電流を検出する巻線電流センサ(123)と、
前記巻線を介さずに前記第1インバータと前記第2インバータとをつなぐ直接経路(5,6)に流れる電流を検出する直接電流センサ(124)と、
を備えている電力変換装置。
続きを表示(約 2,000 文字)
【請求項2】
前記第1インバータは、第1経路(8)を介して前記巻線の一端に接続されており、
前記第2インバータは、第2経路(9)を介して前記巻線の他端に接続されており、
前記巻線電流センサは、前記巻線に流れる電流として、前記第1経路及び前記第2経路のうち前記第2経路に流れる電流を検出する、請求項1に記載の電力変換装置。
【請求項3】
前記第1インバータは、第1経路(8)を介して前記巻線の一端に接続されており、
前記第2インバータは、第2経路(9)を介して前記巻線の他端に接続されており、
前記巻線電流センサは、前記巻線に流れる電流として、前記第1経路及び前記第2経路のうち前記第1経路に流れる電流を検出する、請求項1に記載の電力変換装置。
【請求項4】
前記巻線に流れる電流及び前記直接経路に流れる電流のそれぞれを推定する電流推定部(S102)と、
前記巻線電流センサ及び前記直接電流センサのそれぞれの検出結果(Id)と前記電流推定部の推定結果(Ic)とを用いて、前記巻線電流センサ及び前記直接電流センサの少なくとも一方に異常が発生したか否かを判定する異常判定部(S102~S104)と、
を備えている請求項1~3のいずれか1つに記載の電力変換装置。
【請求項5】
前記電流推定部は、前記巻線に流れる電流を推定した巻線推定値(IcU,IcV,IcW)と、前記直接経路に流れる電流を推定した直接推定値(IcP,IcN)と、を算出し、
前記異常判定部は、
前記巻線電流センサの検出結果である巻線検出値(IdU,IdV,IdW)と前記巻線推定値とを用いて、前記巻線電流センサに異常が発生したか否かを判定し、
前記直接電流センサの検出結果である直接検出値(IdP,IdN)と前記直接推定値とを用いて、前記直接電流センサに異常発生したか否かを判定する、請求項4に記載の電力変換装置。
【請求項6】
前記直接経路は、
前記第1インバータの上アーム(8H)と前記第2インバータの上アーム(9H)とをつなぐ上直接経路(5A)と、
前記第1インバータの下アーム(8L)と前記第2インバータの下アーム(9L)とをつなぐ下直接経路(6A)と、
を含んでおり、
前記巻線電流センサは、
3相の前記巻線のうち第1相の巻線(3U)に流れる電流を検出する第1相センサ(123U)と、
第2相の巻線(3V)に流れる電流を検出する第2相センサ(123V)と、
第3相の巻線(3W)に流れる電流を検出する第3相センサ(123W)と、
を含んでおり、
前記直接電流センサは、
前記上直接経路に流れる電流を検出する上センサ(124P)と、
前記下直接経路に流れる電流を検出する下センサ(124N)と、
を有している請求項1~3のいずれか1つに記載の電力変換装置。
【請求項7】
前記第1相センサ、前記第2相センサ、前記第3相センサ、前記上センサ及び前記下センサのそれぞれの検出結果である検出値(Id)を取得する電流取得部(S101)と、
前記第1相センサ、前記第2相センサ、前記第3相センサ、前記上センサ及び前記下センサのうち4つの検出結果を用いて、残り1つの検出結果を推定した推定値(Ic)を算出する電流推定部(S102)と、
前記第1相センサ、前記第2相センサ、前記第3相センサ、前記上センサ及び前記下センサのそれぞれの前記検出値及び前記推定値を用いて、前記第1相センサ、前記第2相センサ、前記第3相センサ、前記上センサ及び前記下センサのそれぞれについて異常が発生したか否かの判定を行う異常判定部(S103,S104)と、
を備えている請求項6に記載の電力変換装置。
【請求項8】
前記直接経路に設けられ、閉状態で電源部(2)と前記第2インバータとを接続し、開状態で前記電源部と前記第2インバータとの接続を遮断する切替スイッチ(10)、を備えている請求項1~3のいずれか1つに記載の電力変換装置。
【請求項9】
回転電機(3)と、
前記回転電機に供給される電力を変換する電力変換装置(4)と、
を備え、前記電力変換装置により前記回転電機を駆動させる駆動システム(1)であって、
前記回転電機の巻線の一端に接続される3相の第1インバータ(8)と、
前記巻線の他端に接続される3相の第2インバータ(9)と、
前記巻線を流れる電流を検出する巻線電流センサ(123)と、
前記巻線を介さずに前記第1インバータと前記第2インバータとをつなぐ直接経路(5,6)に流れる電流を検出する直接電流センサ(124)と、
を備えている駆動システム。
発明の詳細な説明
【技術分野】
【0001】
この明細書における開示は、電力変換装置及び駆動システムに関する。
続きを表示(約 1,500 文字)
【背景技術】
【0002】
特許文献1は、回転電機の巻線の一端に接続される第1インバータと、巻線の他端に接続される第2インバータと、を備えた電力変換装置を開示している。第1インバータと巻線とを接続する接続経路には、電流センサが設けられている。電流センサは、3相の接続経路のそれぞれに1個ずつ設けられている。先行技術文献の記載内容は、この明細書における技術的要素の説明として、参照により援用される。
【先行技術文献】
【特許文献】
【0003】
特開2022-177342号公報
【発明の概要】
【発明が解決しようとする課題】
【0004】
しかしながら、上記特許文献1では、接続経路などの通電経路や電流センサに異常が発生しても、通電経路や電流センサの異常を検出できないことが懸念される。上記した観点において、または言及されていない他の観点において、電力変換モジュールにはさらなる改良が求められている。
【0005】
開示されるひとつの目的は、通電経路や電流センサの異常を検出することができる電力変換装置及び駆動システムを提供することにある。
【課題を解決するための手段】
【0006】
開示のひとつの態様は、
回転電機(3)に供給される電力を変換する電力変換装置(4)であって、
回転電機の巻線の一端に接続される第1インバータ(8)と、
巻線の他端に接続される第2インバータ(9)と、
巻線を流れる電流を検出する巻線電流センサ(123)と、
巻線を介さずに第1インバータと第2インバータとをつなぐ直接経路(5,6)に流れる電流を検出する直接電流センサ(124)と、
を備えている電力変換装置である。
【0007】
上記電力変換装置によれば、巻線を流れる電流が巻線電流センサにより検出され、直接経路を流れる電流が直接電流センサにより検出される。この構成では、巻線等の通電経路や、巻線電流センサ、直接電流センサに異常が発生したか否かを、巻線電流センサの検出結果や直接電流センサの検出結果を用いて判定可能である。したがって、通電経路や電流センサの異常を検出することができる。
【0008】
開示のひとつの態様は、
回転電機(3)と、
回転電機に供給される電力を変換する電力変換装置(4)と、
を備え、電力変換装置により回転電機を駆動させる駆動システム(1)であって、
回転電機の巻線の一端に接続される3相の第1インバータ(8)と、
巻線の他端に接続される3相の第2インバータ(9)と、
巻線を流れる電流を検出する巻線電流センサ(123)と、
巻線を介さずに第1インバータと第2インバータとをつなぐ直接経路(5,6)に流れる電流を検出する直接電流センサ(124)と、
を備えている駆動システムである。
【0009】
上記駆動システムによれば、上記電力変換装置と同様に、電流センサの異常を検出することができる。
【0010】
この明細書における開示された複数の態様は、それぞれの目的を達成するために、互いに異なる技術的手段を採用する。請求の範囲およびこの項に記載した括弧内の符号は、後述する実施形態の部分との対応関係を例示的に示すものであって、技術的範囲を限定することを意図するものではない。この明細書に開示される目的、特徴、および効果は、後続の詳細な説明、および添付の図面を参照することによってより明確になる。
【図面の簡単な説明】
(【0011】以降は省略されています)
この特許をJ-PlatPat(特許庁公式サイト)で参照する
関連特許
株式会社デンソーウェーブ
筐体
25日前
株式会社デンソー
電動弁
4日前
株式会社デンソー
回転機
25日前
株式会社デンソー
電子装置
1か月前
株式会社デンソー
電子装置
1か月前
株式会社デンソー
撮像装置
3日前
株式会社デンソー
制御装置
6日前
株式会社デンソー
電解装置
5日前
株式会社デンソー
電子装置
14日前
株式会社デンソー
反力装置
1か月前
株式会社デンソー
ステータ
1か月前
株式会社デンソー
電子装置
4日前
株式会社デンソー
検出装置
24日前
株式会社デンソー
摺動機構
3日前
株式会社デンソー
撮像装置
3日前
株式会社デンソー
摺動機構
3日前
株式会社デンソー
熱交換器
3日前
株式会社デンソー
ステータ
1か月前
株式会社デンソー
農業用装置
1か月前
株式会社デンソー
センサ装置
11日前
株式会社デンソー
半導体装置
5日前
株式会社デンソー
熱交換部材
5日前
株式会社デンソー
センサ装置
11日前
株式会社デンソートリム
鞍乗り車両
12日前
株式会社デンソー
半導体装置
13日前
株式会社デンソー
レーダ装置
1か月前
株式会社デンソー
電流センサ
25日前
株式会社デンソー
半導体装置
20日前
株式会社デンソーテン
インバータ
1か月前
株式会社デンソー
熱交換装置
18日前
株式会社デンソー
ヒータ装置
12日前
株式会社デンソー
半導体装置
3日前
株式会社デンソー
電気化学セル
3日前
株式会社デンソー
電力変換装置
1か月前
株式会社デンソー
電力変換装置
18日前
株式会社デンソー
電圧検出回路
18日前
続きを見る
他の特許を見る