TOP
|
特許
|
意匠
|
商標
特許ウォッチ
Twitter
他の特許を見る
10個以上の画像は省略されています。
公開番号
2025152689
公報種別
公開特許公報(A)
公開日
2025-10-10
出願番号
2024054714
出願日
2024-03-28
発明の名称
電力変換装置及び駆動システム
出願人
株式会社デンソー
代理人
個人
,
個人
主分類
H02M
7/48 20070101AFI20251002BHJP(電力の発電,変換,配電)
要約
【課題】電流センサの異常を検出することができる電力変換装置及び駆動システムを提供する。
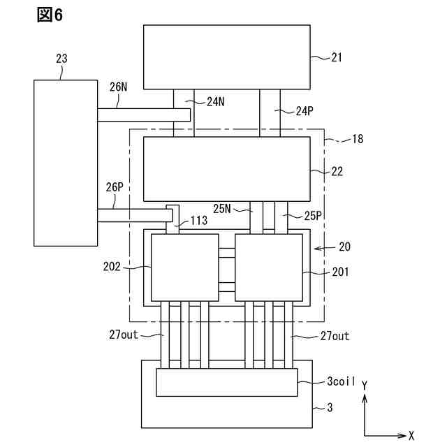
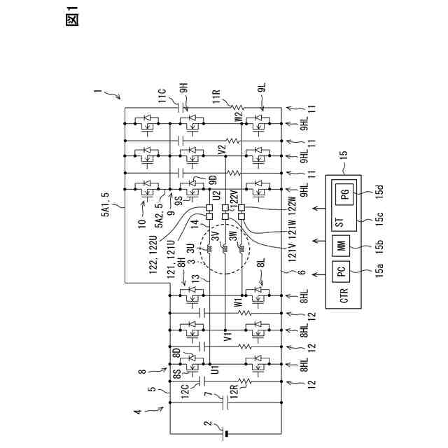
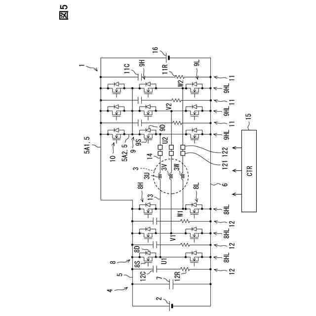
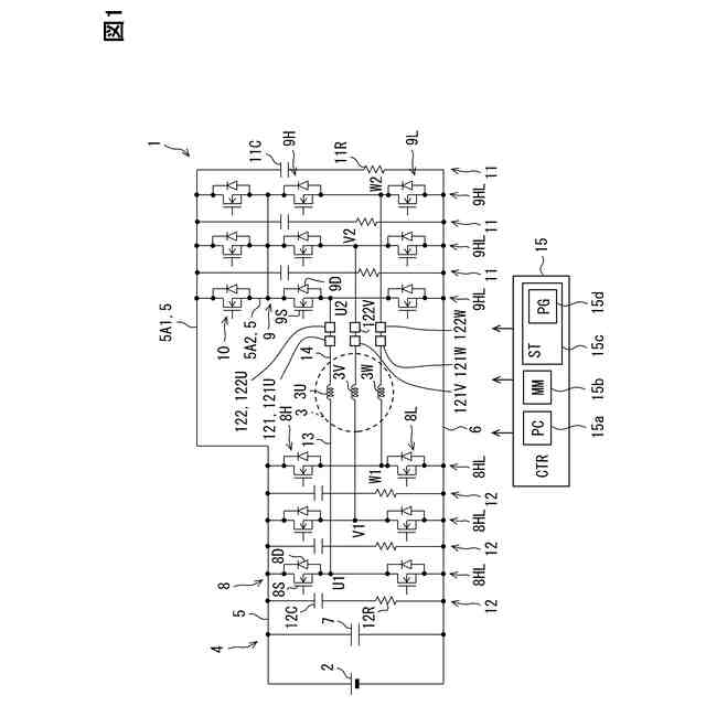
【解決手段】電力変換回路4は、インバータ8,9を有している。インバータ8は、出力線13を介して巻線3U,3V,3Wの一端に接続されている。インバータ9は、出力線13を介して巻線3U,3V,3Wの他端に接続されている。電流センサ121,122は、巻線3U,3V,3Wに流れる電流を出力線14において検出する。第1電流センサ121及び第2電流センサ122は、出力線14に設けられている一方で、出力線13に設けられていない。制御部15は、電流センサ121,122の検出値I1,I2を用いて、電流センサ121,122に異常が発生したことを検出する。制御部15は、第1検出値I1及び第2検出値I2のうち一方を用いて回転電機3の制御を行う。
【選択図】図1
特許請求の範囲
【請求項1】
回転電機(3)に供給される電力を変換する電力変換装置(4)であって、
第1経路(13)を介して前記回転電機の巻線の一端に接続される第1インバータ(8)と、
第2経路(14)を介して前記巻線の他端に接続される第2インバータ(9)と、
複数相の少なくとも1相において、前記第1経路及び前記第2経路のうち一方である対象経路に流れる電流を検出する第1電流センサ(121)と、
前記第1電流センサが電流を検出する相と同じ相において、前記対象経路に流れる電流を検出する第2電流センサ(122)と、
を備えている電力変換装置。
続きを表示(約 1,400 文字)
【請求項2】
前記第2インバータは、前記第1経路及び前記第2経路により前記巻線を介して電源部(2)に接続されており、
前記第1電流センサ及び前記第2電流センサは、前記第1経路及び前記第2経路のうち前記第2経路に流れる電流を検出する、請求項1に記載の電力変換装置。
【請求項3】
前記第1インバータ及び前記第2インバータは、前記第2インバータを中性点化するスター結線駆動することが可能である、請求項2に記載の電力変換装置。
【請求項4】
前記第2インバータは、前記第1経路及び前記第2経路により前記巻線を介して電源部(2)に接続されており、
前記第1電流センサ及び前記第2電流センサは、前記第1経路及び前記第2経路のうち前記第1経路に流れる電流を検出する、請求項1~3のいずれか1つに記載の電力変換装置。
【請求項5】
前記第1インバータを構成する第1半導体素子(61H,61L)と、
前記第2インバータを構成する第2半導体素子(62H,62L)と、
前記第1インバータと前記第2インバータとをつなぐ経路に設けられ、閉状態で電源部(2)と前記第2インバータとを接続し、開状態で前記電源部と前記第2インバータとの接続を遮断する切替スイッチ(80)と、
を備え、
前記切替スイッチは、前記第1半導体素子よりも前記第2半導体素子に近い位置に設けられている、請求項4に記載の電力変換装置。
【請求項6】
前記第1電流センサ及び前記第2電流センサは、3相のそれぞれにおいて、前記第1経路及び前記第2経路のうち一方の経路に流れる電流を検出する、請求項1~3のいずれか1つに記載の電力変換装置。
【請求項7】
前記第1電流センサの検出結果及び前記第2電流センサの検出結果を用いて、前記第1電流センサ及び前記第2電流センサのうち少なくとも一方の電流センサに異常が発生したか否かを判定する異常判定部(S103)、を備えている請求項1~3のいずれか1つに記載の電力変換装置。
【請求項8】
3相のうち1相において前記第1電流センサ及び前記第2電流センサのうち少なくとも一方の電流センサに異常が発生したと前記異常判定部により判断された場合に、残り2相のそれぞれでの前記第1電流センサの検出結果及び前記第2電流センサの検出結果を用いて、前記1相において前記第1電流センサ及び前記第2電流センサのいずれに異常が発生したのかを特定する異常特定部(S108~S110)、を備えている請求項7に記載の電力変換装置。
【請求項9】
回転電機(3)と、
前記回転電機に供給される電力を変換する電力変換装置(4)と、
を備え、前記電力変換装置により前記回転電機を駆動させる駆動システム(1)であって、
第1経路(13)を介して前記回転電機の巻線の一端に接続される第1インバータ(8)と、
第2経路(14)を介して前記巻線の他端に接続される第2インバータ(9)と、
複数相の少なくとも1相において、前記第1経路及び前記第2経路のうち一方である対象経路に流れる電流を検出する第1電流センサ(121)と、
前記第1電流センサが電流を検出する相と同じ相において、前記対象経路に流れる電流を検出する第2電流センサ(122)と、
を備えている駆動システム。
発明の詳細な説明
【技術分野】
【0001】
この明細書における開示は、電力変換装置及び駆動システムに関する。
続きを表示(約 1,600 文字)
【背景技術】
【0002】
特許文献1は、回転電機の巻線の一端に接続される第1インバータと、巻線の他端に接続される第2インバータと、を備えた電力変換装置を開示している。第1インバータと巻線とを接続する接続経路には、電流センサが設けられている。電流センサは、3相の接続経路のそれぞれに1個ずつ設けられている。先行技術文献の記載内容は、この明細書における技術的要素の説明として、参照により援用される。
【先行技術文献】
【特許文献】
【0003】
特開2022-177342号公報
【発明の概要】
【発明が解決しようとする課題】
【0004】
しかしながら、上記特許文献1では、電流センサの異常が発生しても、電流センサの異常を検出できないことが懸念される。上記した観点において、または言及されていない他の観点において、電力変換モジュールにはさらなる改良が求められている。
【0005】
開示されるひとつの目的は、電流センサの異常を検出することができる電力変換装置及び駆動システムを提供することにある。
【課題を解決するための手段】
【0006】
開示のひとつの態様は、
回転電機(3)に供給される電力を変換する電力変換装置(4)であって、
第1経路(13)を介して回転電機の巻線の一端に接続される第1インバータ(8)と、
第2経路(14)を介して巻線の他端に接続される第2インバータ(9)と、
複数相の少なくとも1相において、第1経路及び第2経路のうち一方である対象経路に流れる電流を検出する第1電流センサ(121)と、
第1電流センサが電流を検出する相と同じ相において、対象経路に流れる電流を検出する第2電流センサ(122)と、
を備えている電力変換装置である。
【0007】
上記電力変換装置によれば、第1電流センサ及び第2電流センサの両方が、第1経路及び第2経路のうち一方である対象経路に流れる電流を検出する。この構成では、第1電流センサ及び第2電流センサのうち一方に異常が発生したことを、他方の検出結果を用いて検出することができる。
【0008】
しかも、この構成では、第1電流センサと第2電流センサとの間に巻線が存在しないことなどにより、第1電流センサの検出結果と第2電流センサの検出結果とに差が生じにくい。このため、第1電流センサの検出結果及び第2電流センサの検出結果のうち一方が回転電機の制御に使用された場合と、他方が回転電機の制御に使用された場合とで、回転電機の駆動態様が変化するということが生じにくい。したがって、電流センサの異常を検出すること、及び回転電機の駆動に対する信頼性を高めること、の両方を実現できる。
【0009】
開示のひとつの態様は、
回転電機(3)と、
回転電機に供給される電力を変換する電力変換装置(4)と、
を備え、電力変換装置により回転電機を駆動させる駆動システム(1)であって、
第1経路(13)を介して回転電機の巻線の一端に接続される第1インバータ(8)と、
第2経路(14)を介して巻線の他端に接続される第2インバータ(9)と、
複数相の少なくとも1相において、第1経路及び第2経路のうち一方である対象経路に流れる電流を検出する第1電流センサ(121)と、
第1電流センサが電流を検出する相と同じ相において、対象経路に流れる電流を検出する第2電流センサ(122)と、
を備えている駆動システムである。
【0010】
上記駆動システムによれば、上記電力変換装置と同様に、電流センサの異常を検出すること、及び回転電機の駆動に対する信頼性を高めること、の両方を実現できる。
(【0011】以降は省略されています)
この特許をJ-PlatPat(特許庁公式サイト)で参照する
関連特許
株式会社デンソーウェーブ
筐体
25日前
株式会社デンソー
回転機
25日前
株式会社デンソー
電動弁
4日前
株式会社デンソー
制御装置
6日前
株式会社デンソー
摺動機構
3日前
株式会社デンソー
摺動機構
3日前
株式会社デンソー
撮像装置
3日前
株式会社デンソー
熱交換器
3日前
株式会社デンソー
電解装置
5日前
株式会社デンソー
検出装置
24日前
株式会社デンソー
電子装置
4日前
株式会社デンソー
撮像装置
3日前
株式会社デンソー
電子装置
14日前
株式会社デンソー
熱交換部材
5日前
株式会社デンソー
センサ装置
11日前
株式会社デンソー
センサ装置
11日前
株式会社デンソー
ヒータ装置
12日前
株式会社デンソートリム
鞍乗り車両
12日前
株式会社デンソー
半導体装置
13日前
株式会社デンソー
半導体装置
5日前
株式会社デンソー
熱交換装置
18日前
株式会社デンソー
電流センサ
25日前
株式会社デンソー
半導体装置
3日前
株式会社デンソー
半導体装置
20日前
株式会社デンソー
電圧検出回路
18日前
株式会社デンソー
電子制御装置
3日前
株式会社デンソー
電気化学セル
3日前
株式会社デンソー
電気化学セル
3日前
株式会社デンソー
圧電デバイス
11日前
株式会社デンソーテン
車載表示装置
3日前
株式会社デンソー
電力変換装置
18日前
株式会社デンソー
巻線界磁ロータ
17日前
株式会社デンソー
非接触受電装置
20日前
株式会社デンソー
スパークプラグ
20日前
株式会社デンソー
部品の当接構造
19日前
株式会社デンソー
巻線界磁ロータ
17日前
続きを見る
他の特許を見る