TOP
|
特許
|
意匠
|
商標
特許ウォッチ
Twitter
他の特許を見る
公開番号
2025151440
公報種別
公開特許公報(A)
公開日
2025-10-09
出願番号
2024052868
出願日
2024-03-28
発明の名称
電源制御装置及び画像形成装置
出願人
沖電気工業株式会社
代理人
個人
,
個人
主分類
H02M
3/00 20060101AFI20251002BHJP(電力の発電,変換,配電)
要約
【課題】通常モードと省電力モードの切替後の期間に安定した電圧を出力する。
【解決手段】本発明の電源制御装置は、電源制御部と、第1の動作モード時に第1の電圧値の電圧を出力し、第2の動作モード時に第2の電圧値の電圧を出力する電源部と、第1の動作モード時には電源部から第1の電圧値の電圧を第2の電圧値に変換して出力する直流電圧変換回路と、直流電圧変換回路の出力側と接続する並列回路に接続された出力電圧安定化回路と、動作モードを移行した際、直流電圧変換回路の出力不安定期間に、電源部と出力電圧安定化回路とを接続させた並列回路を形成させ、第2の電圧値の電圧を供給し、直流電圧変換回路の出力不安定期間の経過後に、稼働部による出力電圧安定化回路との接続を断ち、第2の電圧値の電圧を供給する。
【選択図】 図1
特許請求の範囲
【請求項1】
電源制御部と、
第1の動作モード時に第1の電圧値の電圧を出力し、第2の動作モード時に前記第1の電圧値よりも低い第2の電圧値の電圧を出力する電源部と、
前記第1の動作モード時には前記電源部からの前記第1の電圧値の電圧を前記第2の電圧値に変換して出力する直流電圧変換回路と、
前記直流電圧変換回路の出力側と接続する並列回路に接続された出力電圧安定化回路と、
動作モードを移行した際、前記直流電圧変換回路の出力不安定期間に、前記電源制御部からの駆動信号に基づき、前記電源部と前記出力電圧安定化回路とを接続させた前記並列回路を形成させ、前記電源部からの前記第2の電圧値の電圧を供給する稼働部と、
動作モードを移行した際、前記直流電圧変換回路の出力不安定期間の経過後に、前記電源制御部からの駆動信号に基づき、前記稼働部による前記出力電圧安定化回路との接続を断ち、前記電源部からの前記第2の電圧値の電圧を供給する切替供給部と
を備えることを特徴とする電源制御装置。
続きを表示(約 1,000 文字)
【請求項2】
前記稼働部が、
前記直流電圧変換回路と並列に接続され、前記電源制御部からの駆動信号に基づいてオン/オフする第1のスイッチング素子と、
前記第1のスイッチング素子と前記出力電圧安定化回路との間に直列に接続される抵抗と
を有し、
前記切替供給部が、第1のスイッチング素子と並列に接続され、前記電源制御部からの駆動信号に基づいてオン/オフする第2のスイッチング素子を有する
ことを特徴とする請求項1に記載の電源制御装置。
【請求項3】
前記稼働部が、
前記直流電圧変換回路と並列に接続され、前記電源制御部からの駆動信号に基づいてオンとオフとを切替可能な第1のスイッチング素子と、
前記出力電圧安定化回路と接続する前記第1のスイッチング素子と直列に接続される抵抗と
を有し、
前記切替供給部が、前記抵抗の後段に設けられ、前記直流電圧変換回路の出力不安定期間に、前記出力電圧安定化回路との接続に切替え、前記直流電圧変換回路の出力不安定期間の経過後に、前記第1のスイッチング素子の出力側と接続に切替えるスイッチ部である
ことを特徴とする請求項1に記載の電源制御装置。
【請求項4】
前記稼働部が、前記直流電圧変換回路と並列に接続され、前記電源制御部からの駆動信号に基づいてオンとオフとを切替可能な第1のスイッチング素子を有し、
前記切替供給部が、
前記第1のスイッチング素子の後段に設けられ、前記直流電圧変換回路の出力不安定期間に、前記出力電圧安定化回路と直列接続する抵抗との接続に切替え、前記直流電圧変換回路の出力不安定期間の経過後に、接続断とするスイッチ部と、
前記直流電圧変換回路の出力不安定期間の経過後に前記第1のスイッチング素子に電流を流す整流器と
を有することを特徴とする請求項1に記載の電源制御装置。
【請求項5】
媒体の表面に画像を形成する画像形成装置において、
画像形成に係る構成部に駆動力を伝達する駆動部と、
画像形成処理を制御する制御部と
前記駆動部及び前記制御部に電圧を供給するものであって、請求項1~4のいずれかに記載の電源制御装置と
を備えることを特徴とする画像形成装置。
発明の詳細な説明
【技術分野】
【0001】
本発明は、電源制御装置及び画像形成装置に関し、例えば、低い消費電力で動作する動作モードを制御する電源制御装置と、この電源制御装置を備える画像形成装置に適用し得るものである。
続きを表示(約 1,600 文字)
【背景技術】
【0002】
特許文献1に記載の電源制御装置は、通常モード時は、電源生成部が第1電圧(例えば24V)をDC/DCコンバータに供給しDC/DCコンバータが5Vに降圧して負荷に供給し、省電力モード時は、電源生成部が第1電圧よりも低い第2電圧(例えば5V)を出力し、DC/DCコンバータを停止させ、第2電圧をそのまま負荷に供給するものである。
【先行技術文献】
【特許文献】
【0003】
特開2022-28201号公報
【発明の概要】
【発明が解決しようとする課題】
【0004】
しかしながら、省電力モードから通常モードに切り替える際に、DC/DCコンバータの入出力電圧差が小さくなると、DC/DCコンバータの出力が低下し、制御部のリセット検出電圧を下回る可能性が生じ得る。
【0005】
そこで、本発明は、上述した課題に鑑み、通常モード(第1の動作モード)と省電力モード(第2の動作モード)との間の切り替え時に生じ得る出力電圧の不安定な期間に、安定した電源電圧を出力することができる電源制御装置及び画像形成装置を提供しようとするものである。
【課題を解決するための手段】
【0006】
かかる課題を解決するために、第1の本発明に係る電源制御装置は、(1)電源制御部と、(2)第1の動作モード時に第1の電圧値の電圧を出力し、第2の動作モード時に第1の電圧値よりも低い第2の電圧値の電圧を出力する電源部と、(3)第1の動作モード時には電源部からの第1の電圧値の電圧を第2の電圧値に変換して出力する直流電圧変換回路と、(4)直流電圧変換回路の出力側と接続する並列回路に接続された出力電圧安定化回路と、(5)動作モードを移行した際、直流電圧変換回路の出力不安定期間に、電源制御部からの駆動信号に基づき、稼働部による電源部と出力電圧安定化回路とを接続させた並列回路を形成させ、電源部からの第2の電圧値の電圧を供給する稼働部と、(6)動作モードを移行した際、直流電圧変換回路の出力不安定期間の経過後に、電源制御部からの駆動信号に基づき、出力電圧安定化回路との接続を断ち、電源部からの第2の電圧値の電圧を供給する切替供給部とを備えることを特徴とする。
【0007】
第2の本発明に係る画像形成装置は、媒体の表面に画像を形成する画像形成装置において、(1)画像形成に係る構成部に駆動力を伝達する駆動部と、(2)画像形成処理を制御する制御部と、(3)駆動部及び制御部に電圧を供給するものであって、第1の本発明に記載の電源制御装置とを備えることを特徴とする。
【発明の効果】
【0008】
本発明によれば、通常モードと省電力モードとの間の切り替え時に生じ得る出力電圧の不安定な期間に、安定した電源電圧を出力することができる。
【図面の簡単な説明】
【0009】
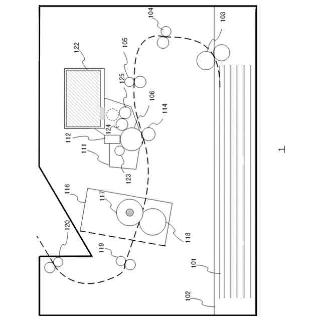
実施形態に係る電源制御装置を備える画像形成装置の内部構成を示す内部構成図である。
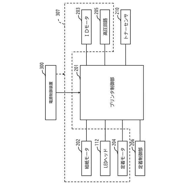
実施形態に係る画像形成装置1の制御系の構成を示す構成図である。
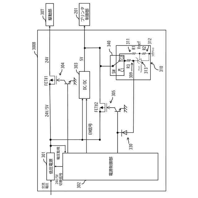
実施形態に係る電源制御装置の構成を示す回路図である。
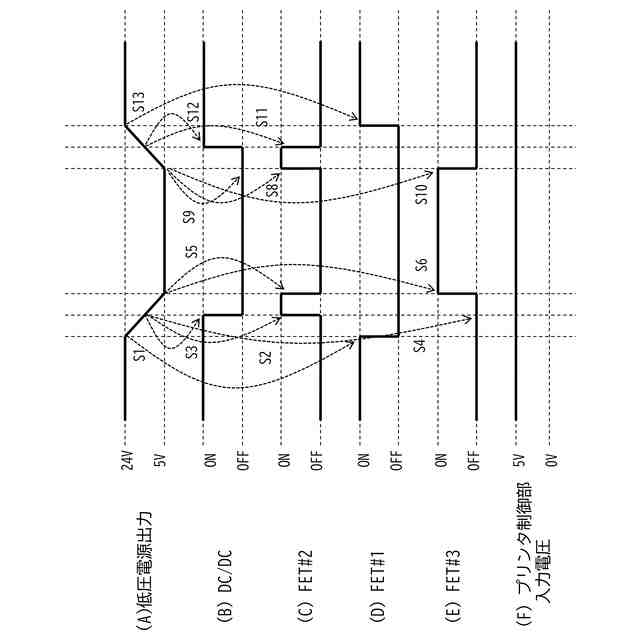
実施形態における省電力モードへの移行時及び通常モードの復帰時のタイミングチャートである。
変形実施形態に係る電源制御装置の構成を示す回路図である(その1)。
変形実施形態に係る電源制御装置の構成を示す回路図である(その2)。
【発明を実施するための形態】
【0010】
(A)主たる実施形態
以下では、本発明に係る電源制御装置及び画像形成装置の実施形態を、図面を参照しながら詳細に説明する。
(【0011】以降は省略されています)
この特許をJ-PlatPat(特許庁公式サイト)で参照する
関連特許
沖電気工業株式会社
画像形成装置
1か月前
沖電気工業株式会社
媒体処理装置
1か月前
沖電気工業株式会社
画像形成装置
2日前
沖電気工業株式会社
画像形成装置
1か月前
沖電気工業株式会社
画像形成装置
1か月前
沖電気工業株式会社
画像形成装置
1日前
沖電気工業株式会社
処理システム
1か月前
沖電気工業株式会社
画像形成装置
1か月前
沖電気工業株式会社
定着装置及び画像形成装置
1か月前
沖電気工業株式会社
定着装置及び画像形成装置
1か月前
沖電気工業株式会社
処理装置および処理システム
22日前
沖電気工業株式会社
紙葉類取扱装置及び現金処理装置
1か月前
沖電気工業株式会社
画像形成装置および媒体種別報知方法
23日前
沖電気工業株式会社
通信装置、通信方法、及び通信プログラム
1か月前
沖電気工業株式会社
画像形成装置、画像形成媒体及び画像形成方法
1日前
沖電気工業株式会社
情報処理装置、情報処理方法およびプログラム
9日前
沖電気工業株式会社
情報処理システム、情報処理方法およびプログラム
24日前
沖電気工業株式会社
情報処理装置、情報処理方法、及び情報処理システム
1か月前
沖電気工業株式会社
現像剤収容体、画像形成ユニットおよび画像形成装置
1か月前
沖電気工業株式会社
情報処理方法、情報処理プログラム及び情報処理システム
1日前
沖電気工業株式会社
画像形成装置、画像形成システム、状態提示方法、及び状態提示プログラム
1か月前
沖電気工業株式会社
情報処理装置、情報処理プログラム、情報処理方法、及び情報処理システム
22日前
沖電気工業株式会社
情報処理方法、情報処理プログラム、及び情報処理装置
22日前
個人
高圧電気機器の開閉器
10日前
個人
電気を重力で発電装置
23日前
キヤノン電子株式会社
モータ
22日前
キヤノン電子株式会社
モータ
1か月前
コーセル株式会社
電源装置
1か月前
日星電気株式会社
ケーブル組立体
1か月前
株式会社アイドゥス企画
減反モータ
10日前
トヨタ自動車株式会社
モータ
22日前
株式会社デンソー
端子台
3日前
個人
二次電池繰返パルス放電器用印刷基板
1か月前
株式会社デンソー
電力変換装置
1か月前
ローム株式会社
半導体集積回路
1日前
株式会社TMEIC
制御装置
2日前
続きを見る
他の特許を見る