TOP
|
特許
|
意匠
|
商標
特許ウォッチ
Twitter
他の特許を見る
公開番号
2025148832
公報種別
公開特許公報(A)
公開日
2025-10-08
出願番号
2024049149
出願日
2024-03-26
発明の名称
量子鍵配送システム及び量子鍵配送方法
出願人
NTT株式会社
,
国立大学法人大阪大学
代理人
弁理士法人谷・阿部特許事務所
主分類
H04L
9/12 20060101AFI20251001BHJP(電気通信技術)
要約
【課題】ビット誤り率を利用せずに盗聴を検知することが可能な量子鍵配送システム及び量子鍵配送方法を提供する。
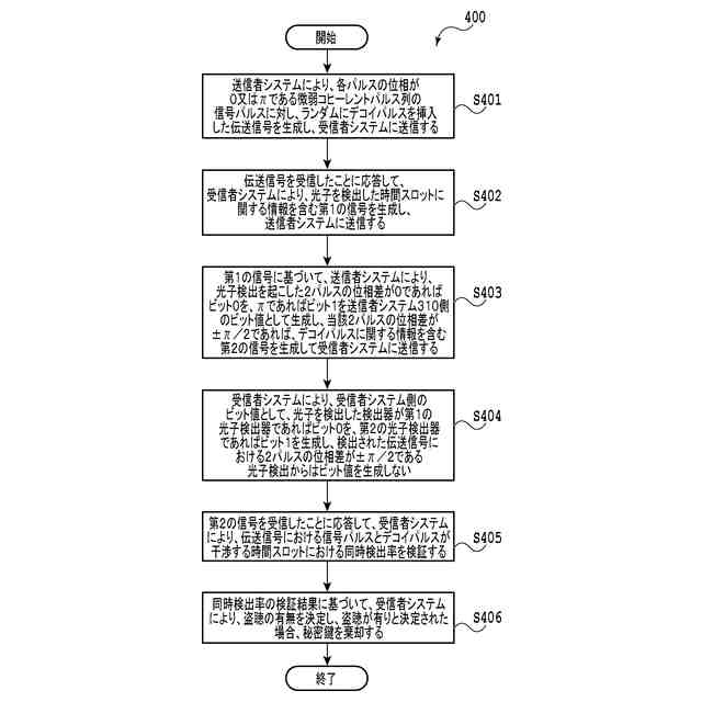
【解決手段】本発明による量子鍵配送システムでは、送信者システムは、各パルスの位相が0又はπである信号パルスに対し、ランダムにデコイパルスが挿入された伝送信号を受信者システムに送信する伝送信号発生装置と、光子検出された時間スロットに関する第1の信号に基づいて、デコイパルスに関する第2の信号を生成し、第2の信号を受信者システムに送信するデコイパルス情報送信装置とを備え、受信者システムは、遅延時間を与えた伝送信号の位相に応じて光子検出を行う伝送信号検出装置と、第2の信号を受信したことに応答して、信号パルスとデコイパルスが干渉する時間スロットにおける同時光子検出率を検証するように構成された、同時光子検出率検証装置とを備える。
【選択図】図3
特許請求の範囲
【請求項1】
送信者システムと受信者システムとを含む量子鍵配送システムであって、
前記送信者システムは、
各パルスの位相が0又はπである微弱コヒーレントパルス列の信号パルスに対し、ランダムに、位相がπ/2であり、振幅が前記信号パルスの振幅以上であるデコイパルスが挿入された伝送信号を生成し、前記受信者システムに送信する伝送信号発生装置と、
前記受信者システムから送信される、光子検出された時間スロットに関する情報を含む第1の信号に基づいて、デコイパルスに関する情報を含む第2の信号を生成し、前記第2の信号を前記受信者システムに送信するデコイパルス情報送信装置と、
を備え、
前記受信者システムは、
前記送信者システムが送信した前記伝送信号を受信し、前記伝送信号に対して遅延時間を与えた後、前記伝送信号の位相に応じて光子検出を行うように構成された伝送信号検出装置と、
前記第2の信号を受信したことに応答して、前記伝送信号における前記信号パルスと前記デコイパルスが干渉する時間スロットにおける同時光子検出率を検証し、前記検証の結果、盗聴が有りと決定された場合、秘密鍵を棄却するように構成された、同時光子検出率検証装置と、
を備える、
量子鍵配送システム。
続きを表示(約 1,100 文字)
【請求項2】
前記受信者システムは、前記信号パルス同士の干渉が検出された時間スロットにおける同時光子検出率と、前記信号パルスと前記デコイパルスの干渉が検出された時間スロットにおける同時光子検出率とを比較する同時光子検出率比較装置をさらに備える、請求項1に記載の量子鍵配送システム。
【請求項3】
量子鍵配送方法であって、
送信者システムから、各パルスの位相が0又はπである微弱コヒーレントパルス列の信号パルスに対し、ランダムに、位相がπ/2であり、振幅が前記信号パルスの振幅以上であるデコイパルスが挿入された伝送信号を受信者システムに送信することと、
前記伝送信号を受信したことに応答して、前記受信者システムから、光子を検出した時間スロットに関する情報を含む第1の信号を生成し、前記送信者システムに送信することと、
前記第1の信号に基づいて、前記送信者システムにより、送信者側のビット値又はデコイパルスに関する情報を含む第2の信号を生成することであって、
前記光子の検出を起こした2パルスの位相差が0であればビット「0」を生成し、
前記光子の検出を起こした2パルスの位相差がπであればビット「1」を生成し、
前記2パルスの位相差が±π/2であれば、前記第2の信号を生成し、前記第2の信号を前記受信者システムに送信する、
ことを含むことと、
前記受信者システムにより、受信者側のビット値を生成することであって、
前記光子を検出した検出器が第1の光子検出器であればビット「0」を生成し、
前記光子を検出した検出器が第2の光子検出器であればビット「1」を生成し、
検出された前記伝送信号における2パルスの位相差が±π/2である光子検出からはビット値を生成しない、
ことを含むことと、
前記第2の信号を受信したことに応答して、前記受信者システムにより、前記伝送信号における前記信号パルスと前記デコイパルスが干渉する時間スロットにおける同時光子検出率を検証することと、
前記信号パルスと前記デコイパルスが干渉する時間スロットにおける同時光子検出率の検証結果に基づいて、前記受信者システムにより、盗聴の有無を決定し、前記盗聴が有りと決定された場合、秘密鍵を棄却することと、
を備える、量子鍵配送方法。
【請求項4】
前記信号パルス同士の干渉が検出された時間スロットにおける同時光子検出率と前記信号パルスと前記デコイパルスの干渉が検出された時間スロットにおける同時光子検出率とを比較することをさらに備える、請求項3に記載の量子鍵配送方法。
発明の詳細な説明
【技術分野】
【0001】
本発明は、量子鍵配送システム及び量子鍵配送方法に関し、より詳細には、差動位相シフト方式の量子鍵配送システム及び量子鍵配送方法に関する。
続きを表示(約 2,900 文字)
【背景技術】
【0002】
暗号通信を行う2者に対し、通信データを暗号化/復号化するための共通秘密鍵を安全に供給するシステムとして、量子暗号又は量子鍵配送(Quantum Key Distribution:以下、QKDという)に関する研究開発が進められている。QKDシステムとしてはいくつかの方式が知られているが、そのうちの1つに、差動位相シフト(Differential Phase Shift:以下、DPSという)と呼ばれる方式がある(例えば、非特許文献1参照)。
【0003】
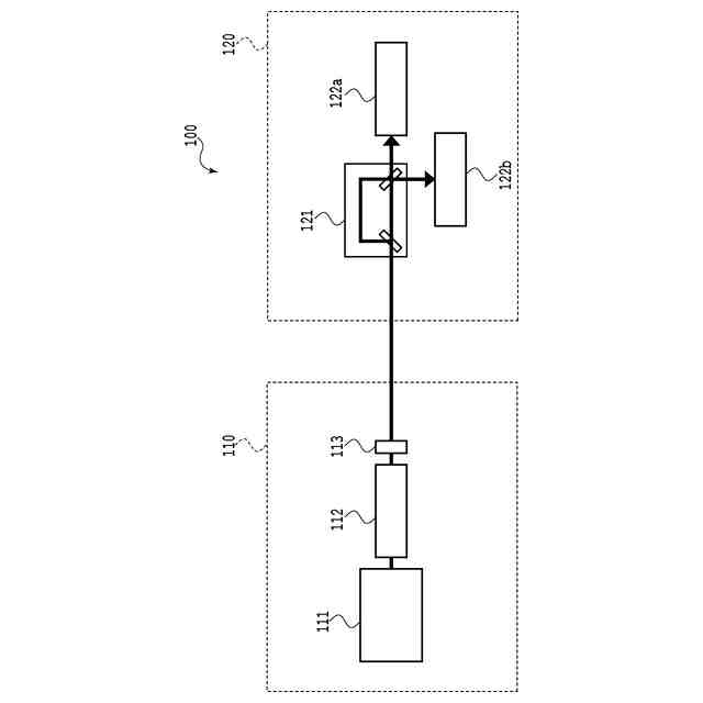
図1は、従来技術によるDPS方式のQKDシステム100の概略的な構成を示す図である。図1に示される通り、従来技術によるQKDシステム100は、伝送信号を送信する送信者システム110と、伝送信号を受信する受信者システム120を含む。さらに、送信者システム110は、コヒーレントパルス光源111と、位相変調器112と、減衰器113とを含み、受信者システム120は、遅延マッハツェンダー干渉計121と、第1の光子検出器122aと、第2の光子検出器122bとを含む。
【0004】
位相変調器112は、コヒーレントパルス光源111から出力されたコヒーレントパルス列の伝送信号に対し、各パルスの位相が0又はπとなるように位相変調する。減衰器113は、各パルスの平均光子数が1パルスあたり1未満となるように、伝送信号を減衰させる。
【0005】
遅延マッハツェンダー干渉計121は、受信した伝送信号のパルス列のパルス時間間隔と等しい遅延時間を伝送信号に付与する。また、遅延マッハツェンダー干渉計121は、この遅延による伝搬位相差が2πの整数倍となるように構成される。第1の光子検出器122a、及び第2の光子検出器122bの各々は、遅延マッハツェンダー干渉計121から出力された伝送信号に対し、光子検出を行う。また、第1の光子検出器122a、及び第2の光子検出器122bの各々は、光子検出が起こった場合、その時間スロットにおける時間に関する情報を含む信号を生成し、送信者システム110へ送信するように構成される。
【0006】
このような構成を有するQKDシステム100では、送信者システム110から、各パルスの位相が0又はπである微弱コヒーレントパルス列が伝送信号として送信される。この伝送信号を受信者システム120が受信すると、遅延マッハツェンダー干渉計121により、伝送信号において隣接した2パルスが重なり合う。この干渉の結果、当該2パルスの位相差が0である場合、伝送信号は、第1の光子検出器122aで光子検出され、位相差がπである場合、伝送信号は、第2の光子検出器122bで光子検出される。但し、伝送信号は、上述の通り、そもそも微弱パルス列であるため、第1の光子検出器122a又は第2の光子検出器122bにおいて光子が検出されることは稀であり、且つランダムである。
【0007】
図2は、従来技術によるDPS方式のQKDシステム100を用いたQKD方法200を示すフローチャートである。図2に示される通り、従来技術によるQKD方法200は、送信者システム110により、各パルスの位相が0又はπである微弱コヒーレントパルス列の伝送信号を生成し、受信者システム120に送信することS201と、伝送信号を受信したことに応答して、受信者システム120により、光子が検出された時間スロットに関する情報を含む信号(当該信号は、光子が検出された時間に関する情報を含む)を生成し、送信者システム110に送信することS202と、当該光子が検出された時間スロットに関する情報を含む信号に基づいて、送信者システム110により、送信者システム110側のビット値として、光子検出を起こした2パルスの位相差が0であればビット「0」を、πであればビット「1」を生成することS203と、受信者システム120により、受信者システム120側のビット値として、光子を検出した検出器が第1の光子検出器122aであればビット「0」を、第2の光子検出器122bであればビット「1」を生成することS204と、を含む。このようにして生成されたビット値は、送信者システム110側と受信者システム120側との間で一致し、これが秘密鍵ビットとなる。
【0008】
QKD方法200により共有された秘密鍵ビットの安全性は、伝送信号が微弱コヒーレントパルス列であることにより保障される。例えば、盗聴者が、秘密鍵ビットに関する情報を得るために、伝送信号の一部を抜き取って伝送信号のパルス間の位相差を測定しようとする場合を想定する。このような場合、QKDシステム100では伝送信号の平均光子数が微少であるため、盗聴者は、全ての位相差を知ることはできず、一部の位相差しか知ることしかできない。ここで、盗聴者が位相差を知り得た2パルスは、受信者システム120が光子検出により秘密鍵ビットを生成した2パルスと同じであるとは限らないため、この測定から全ての秘密鍵ビットを知ることはできない。たまたま、盗聴者の測定パルスと受信者システム120の光子検出パルスが一致する場合もあり得るが、その確率はコヒーレント光の光子数統計から定量的に見積もることができ、その分を秘匿性増強と呼ばれるデータ圧縮技術により削除すれば、十分に安全な秘密鍵とすることが可能となる。
【0009】
また、他の盗聴法として、インターセプト・リセンド攻撃と呼ばれる手法があり、これは、盗聴者が伝送路に割り込んで伝送信号を測定し、その測定結果に基づいて偽装信号を受信者システム120に再送する盗聴法である。このインターセプト・リセンド攻撃を実行した盗聴者が、仮に、受信者システム120の受信結果が無盗聴時と変わらないような偽装信号を再送することができれば、盗聴に気付かれることはなく秘密鍵ビットの情報を得ることは可能である。
【0010】
しかしながら、微弱コヒーレントパルス列については、このような偽装信号を再送することはできず、上述のように、盗聴者が測定結果を得るのは稀である。したがって、盗聴者が受信者システム120に再送する偽装信号は、測定された位相差を有する2パルスとなる。このような信号が受信者システム120の遅延マッハツェンダー干渉計121に入力されると、遅延マッハツェンダー干渉計121の出力では、3つの時間スロットで光子が検出され得る。すなわち、第1パルスが短経路を経て出力される時間スロット、長経路を経た第1パルスと短経路を経た第2パルスが出力される時間スロット、第2パルスが長経路を経て出力される時間スロット、の3つである。このうち、両端スロットでの光子検出は、干渉相手がいないため、2つの検出器(第1の光子検出器122a、又は第2の光子検出器122b)でランダムに光子検出される。すると、この光子検出事象から受信者システム120が生成するビット値は、送信者システム110が生成するビット値と異なるものとなる。
(【0011】以降は省略されています)
この特許をJ-PlatPat(特許庁公式サイト)で参照する
関連特許
NTT株式会社
光デバイス
27日前
NTT株式会社
圧力センサ
20日前
NTT株式会社
信号送信装置
28日前
NTT株式会社
光信号処理装置
29日前
NTT株式会社
推定装置及び推定方法
13日前
NTT株式会社
復号装置及び復号方法
5日前
NTT株式会社
解析装置および解析方法
19日前
NTT株式会社
通信システム、及び通信方法
1か月前
NTT株式会社
音声抽出装置及び音声抽出方法
1か月前
NTT株式会社
通信システム、方法及びプログラム
5日前
NTT株式会社
通信システム、方法及びプログラム
5日前
NTT株式会社
映像処理装置、方法及びプログラム
9日前
NTT株式会社
秘匿計算システム及び秘匿計算方法
27日前
NTT株式会社
検索装置、検索方法及びプログラム
27日前
NTT株式会社
秘匿計算システム及び秘匿計算方法
27日前
NTT株式会社
無線通信方法及び無線通信システム
1か月前
NTT株式会社
交通量推定装置及び交通量推定方法
13日前
NTT株式会社
光ファイバの群遅延時間測定システム
19日前
NTT株式会社
情報処理装置、方法およびプログラム
27日前
NTT株式会社
イオン伝送装置、及びイオン伝送方法
29日前
NTT株式会社
量子鍵配送システム及び量子鍵配送方法
今日
NTT株式会社
座屈剥離構造の予測装置および予測方法
5日前
NTT株式会社
電子署名システム、方法及びプログラム
5日前
NTT株式会社
データ解析装置、方法およびプログラム
27日前
NTT株式会社
単一光子生成装置、及び単一光子生成方法
1か月前
NTT株式会社
生成システム、生成装置、および生成方法
1か月前
NTT株式会社
微生物の土壌中での生存性を調節する方法
今日
NTT株式会社
情報処理装置、情報処理方法及びプログラム
1か月前
NTT株式会社
測定装置、測定方法、及び、測定プログラム
1日前
NTT株式会社
情報処理装置、情報処理方法及びプログラム
1か月前
NTT株式会社
周期検出装置、周期検出方法及びプログラム
1か月前
NTT株式会社
推論装置、学習装置、推論方法、及びプログラム
19日前
NTT株式会社
情報処理システム、情報処理装置および情報処理方法
6日前
NTT株式会社
修辞構造解析装置、修辞構造解析方法及びプログラム
1か月前
NTT株式会社
組合せ最適化方法、組合せ最適化装置、及びプログラム
9日前
NTT株式会社
情報処理装置、情報処理方法および情報処理プログラム
1か月前
続きを見る
他の特許を見る