TOP
|
特許
|
意匠
|
商標
特許ウォッチ
Twitter
他の特許を見る
公開番号
2025147534
公報種別
公開特許公報(A)
公開日
2025-10-07
出願番号
2024047825
出願日
2024-03-25
発明の名称
油圧ショベルの油圧システムおよびブーム制御弁
出願人
川崎重工業株式会社
代理人
弁理士法人有古特許事務所
主分類
F15B
11/04 20060101AFI20250930BHJP(流体圧アクチュエータ;水力学または空気力学一般)
要約
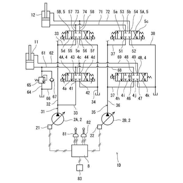
【課題】簡単な構成で車体の浮き上がりを防止することができる油圧ショベルの油圧システムを提供する。
【解決手段】一実施形態に係る油圧ショベルの油圧システム1Aは、アーム制御弁装置5とブーム制御弁装置4を含む。ブーム制御弁装置4はヘッド側ライン61およびロッド側ライン62によりブームシリンダ11と接続され、ヘッド側ライン61は逆止弁67が設けられたメイクアップライン66によりタンクと接続される。ブーム制御弁装置4は、中立状態と駆動状態と排出制限状態との間で切り換えられ、駆動状態では、油圧ポンプ2からブームシリンダ11への作動油の供給およびブームシリンダ11からタンクへの作動油の排出を許可し、排出制限状態では、油圧ポンプ2からブームシリンダ11への作動油の供給を禁止する一方、ブームシリンダ11からタンクへの作動油の排出に対して絞りとして機能する。
【選択図】図1
特許請求の範囲
【請求項1】
少なくとも1つの油圧ポンプと、
アームシリンダと、
前記少なくとも1つの油圧ポンプと前記アームシリンダとの間に介在するアーム制御弁装置と、
ブームシリンダと、
前記少なくとも1つの油圧ポンプと前記ブームシリンダとの間に介在する、ヘッド側ラインおよびロッド側ラインにより前記ブームシリンダと接続されたブーム制御弁装置と、
前記ヘッド側ラインをタンクと接続する、前記タンクから前記ヘッド側ラインへ向かう流れは許容するが、前記ヘッド側ラインから前記タンクへ向かう流れは禁止する逆止弁が設けられたメイクアップラインと、を備え、
前記ブーム制御弁装置は、前記少なくとも1つの油圧ポンプから前記ブームシリンダへの作動油の供給および前記ブームシリンダから前記タンクへの作動油の排出を禁止する中立状態と、前記少なくとも1つの油圧ポンプから前記ブームシリンダへの作動油の供給および前記ブームシリンダから前記タンクへの作動油の排出を許可する駆動状態と、前記少なくとも1つの油圧ポンプから前記ブームシリンダへの作動油の供給を禁止する一方、前記ブームシリンダから前記タンクへの作動油の排出に対して絞りとして機能する排出制限状態と、の間で切り換えられる、油圧ショベルの油圧システム。
続きを表示(約 2,000 文字)
【請求項2】
前記ブーム制御弁装置は、前記ヘッド側ラインが接続されるヘッドポート、前記ロッド側ラインが接続されるロッドポート、ポンプラインが接続されるポンプポート、およびタンクラインが接続されるタンクポートを有するブーム制御弁と、前記ポンプラインに設けられたメータインカット弁を含み、
前記中立状態では、前記ブーム制御弁が前記ポンプポート、前記タンクポート、前記ヘッドポートおよび前記ロッドポートをブロックする中立位置に位置し、
前記駆動状態では、前記ブーム制御弁が前記ヘッドポートを前記ポンプポートと連通させるとともに前記ロッドポートを前記タンクポートと連通させる第1駆動位置に位置するか、前記ロッドポートを前記ポンプポートと連通させるとともに前記ヘッドポートを前記タンクポートと連通させる第2駆動位置に位置し、かつ、前記メータインカット弁が前記ポンプラインを開き、
前記排出制限状態では、前記ブーム制御弁が前記ヘッドポートを前記ポンプポートと連通させるとともに前記ロッドポートを前記タンクポートと最大開度の1%以上30%以下の開度で連通させる排出制限位置に位置し、かつ、前記メータインカット弁が前記ポンプラインを閉じる、請求項1に記載の油圧ショベルの油圧システム。
【請求項3】
前記少なくとも1つの油圧ポンプは、第1油圧ポンプと第2油圧ポンプを含み、
前記ブーム制御弁は、前記第1油圧ポンプと前記ブームシリンダとの間に介在する第1ブーム制御弁であり、
前記ブーム制御弁装置は、前記第2油圧ポンプと前記ブームシリンダとの間に介在する第2ブーム制御弁を含む、請求項2に記載の油圧ショベルの油圧システム。
【請求項4】
前記少なくとも1つの油圧ポンプは、第1油圧ポンプと第2油圧ポンプを含み、
前記ブーム制御弁装置は、前記第1油圧ポンプと前記ブームシリンダとの間に介在する第1ブーム制御弁と、前記第2油圧ポンプと前記ブームシリンダとの間に介在する第2ブーム制御弁を含み、
前記第2ブーム制御弁は、ヘッド側補助ラインが接続されるヘッドポート、ロッド側補助ラインが接続されるロッドポート、ポンプラインが接続されるポンプポート、およびタンクラインが接続されるタンクポートを有し、
前記中立状態では、前記第2ブーム制御弁が前記ポンプポート、前記タンクポート、前記ヘッドポートおよび前記ロッドポートをブロックする中立位置に位置し、
前記駆動状態では、前記第2ブーム制御弁が前記ヘッドポートを前記ポンプポートと連通させるとともに前記ロッドポートを前記タンクポートと連通させる駆動位置に位置し、
前記排出制限状態では、前記第2ブーム制御弁が前記ポンプポートおよび前記ヘッドポートをブロックするとともに前記ロッドポートを前記タンクポートと最大開度の1%以上30%以下の開度で連通させる排出制限位置に位置する、請求項1に記載の油圧ショベルの油圧システム。
【請求項5】
浮き上がり防止機能のオンとオフの選択を受け付ける選択器をさらに備え、
前記ブーム制御弁装置は、前記選択器が浮き上がり防止機能のオンの選択を受け付けた場合に前記排出制限状態に切り換えられる、請求項1乃至4の何れか一項に記載の油圧ショベルの油圧システム。
【請求項6】
油圧ショベルのブームシリンダ用のブーム制御弁であって、
ポンプポート、タンクポート、ヘッドポートおよびロッドポートを備え、
前記ポンプポート、前記タンクポート、前記ヘッドポートおよび前記ロッドポートをブロックする中立位置と、前記ヘッドポートを前記ポンプポートと連通させるとともに前記ロッドポートを前記タンクポートと連通させる駆動位置と、前記ヘッドポートを前記ポンプポートと連通させるか、前記ポンプポートおよび前記ヘッドポートをブロックするとともに、前記ロッドポートを前記タンクポートと最大開度の1%以上30%以下の開度で連通させる排出制限位置との間で切り換えられる、ブーム制御弁。
【請求項7】
前記ブーム制御弁は、当該ブーム制御弁が前記中立位置に位置する状態から一方向または双方向に移動可能なスプールを含むスプール弁であり、
前記排出制限位置は前記駆動位置と前記中立位置の間にある、請求項6に記載のブーム制御弁。
【請求項8】
前記駆動位置は第1駆動位置であり、
前記ブーム制御弁は、前記中立位置と、前記第1駆動位置と、前記排出制限位置と、前記ロッドポートを前記ポンプポートと連通させるとともに前記ヘッドポートを前記タンクポートと連通させる第2駆動位置との間で切り換えられる、請求項6または7に記載のブーム制御弁。
発明の詳細な説明
【技術分野】
【0001】
本開示は、油圧ショベルの油圧システム、および油圧ショベルのブームシリンダ用のブーム制御弁に関する。
続きを表示(約 1,600 文字)
【背景技術】
【0002】
油圧ショベルでは、土砂を掘削する際に、掘削反力によって車体が浮き上がることがある。このとき、操縦者は、ブーム上げ操作を行って車体の浮き上がりを解消する。
【0003】
近年では、油圧ショベルの車体の浮き上がりを防止することが可能な油圧システムが提案されている。例えば、特許文献1には、ブーム再生弁の開口を制御することで車体の浮き上がりを防止する油圧システムが開示されている。
【0004】
具体的に、特許文献1の油圧システムでは、ブームシリンダがヘッド側ラインおよびロッド側ラインによりブーム制御弁と接続され、ヘッド側ラインとロッド側ラインとが再生ラインにより接続されている。前記再生ラインに前記再生弁が設けられている。
【0005】
前記再生弁は、アーム引き操作が単独で行われる場合に、ブームシリンダのロッド側室の圧力が目標圧に達したときに開かれる。また、再生弁の開口は、ブームシリンダのロッド側室の圧力が前記目標圧に維持されるように制御される。
【先行技術文献】
【特許文献】
【0006】
特許第6953216号公報
【発明の概要】
【発明が解決しようとする課題】
【0007】
特許文献1の油圧システムは、油圧ショベルの車体の浮き上がりを防止するために、ブーム再生弁の開口の制御という複雑な構成を採用する。
【0008】
そこで、本開示は、簡単な構成で車体の浮き上がりを防止することができる油圧ショベルの油圧システムを提供すること、および前記油圧システムに好適なブーム制御弁を提供することを目的とする。
【課題を解決するための手段】
【0009】
本開示は、一つの側面から、少なくとも1つの油圧ポンプと、アームシリンダと、前記少なくとも1つの油圧ポンプと前記アームシリンダとの間に介在するアーム制御弁装置と、ブームシリンダと、前記少なくとも1つの油圧ポンプと前記ブームシリンダとの間に介在する、ヘッド側ラインおよびロッド側ラインにより前記ブームシリンダと接続されたブーム制御弁装置と、前記ヘッド側ラインをタンクと接続する、前記タンクから前記ヘッド側ラインへ向かう流れは許容するが、前記ヘッド側ラインから前記タンクへ向かう流れは禁止する逆止弁が設けられたメイクアップラインと、を備え、前記ブーム制御弁装置は、前記少なくとも1つの油圧ポンプから前記ブームシリンダへの作動油の供給および前記ブームシリンダから前記タンクへの作動油の排出を禁止する中立状態と、前記少なくとも1つの油圧ポンプから前記ブームシリンダへの作動油の供給および前記ブームシリンダから前記タンクへの作動油の排出を許可する駆動状態と、前記少なくとも1つの油圧ポンプから前記ブームシリンダへの作動油の供給を禁止する一方、前記ブームシリンダから前記タンクへの作動油の排出に対して絞りとして機能する排出制限状態と、の間で切り換えられる、油圧ショベルの油圧システムを提供する。
【0010】
本開示は、別の側面から、油圧ショベルのブームシリンダ用のブーム制御弁であって、ポンプポート、タンクポート、ヘッドポートおよびロッドポートを備え、前記ポンプポート、前記タンクポート、前記ヘッドポートおよび前記ロッドポートをブロックする中立位置と、前記ヘッドポートを前記ポンプポートと連通させるとともに前記ロッドポートを前記タンクポートと連通させる駆動位置と、前記ヘッドポートを前記ポンプポートと連通させるか、前記ポンプポートおよび前記ヘッドポートをブロックするとともに、前記ロッドポートを前記タンクポートと最大開度の1%以上30%以下の開度で連通させる排出制限位置との間で切り換えられる、ブーム制御弁を提供する。
【発明の効果】
(【0011】以降は省略されています)
この特許をJ-PlatPat(特許庁公式サイト)で参照する
関連特許
川崎重工業株式会社
水中構造体
23日前
川崎重工業株式会社
遠心式ターボ機械
22日前
川崎重工業株式会社
多段遠心ターボ機械
28日前
川崎重工業株式会社
バーナおよび燃焼器
23日前
川崎重工業株式会社
ダイクッション装置
22日前
川崎重工業株式会社
多段ラジアルタービン
14日前
川崎重工業株式会社
ガスタービンエンジン
24日前
川崎重工業株式会社
航空機の電気機械システム
24日前
川崎重工業株式会社
付加製造方法及び付加製造装置
22日前
川崎重工業株式会社
クローズドインペラの製造方法
25日前
川崎重工業株式会社
付加製造方法及び付加製造装置
22日前
川崎重工業株式会社
熱交換器の製造方法及び熱交換器
22日前
横浜ゴム株式会社
多層空洞音響材
14日前
川崎重工業株式会社
多段遠心圧縮機および圧縮機システム
22日前
川崎重工業株式会社
廃棄物処理システムおよび廃棄物用振動装置
24日前
川崎重工業株式会社
多段遠心圧縮機のケーシング、及び、多段遠心圧縮機
1日前
川崎重工業株式会社
基板搬送ロボットおよび基板搬送ロボットの制御方法
22日前
川崎重工業株式会社
二酸化炭素排出システム及び方法、並びに水中航走体
17日前
川崎重工業株式会社
レーダ反射断面積切換装置及びレーダ反射断面積切換方法
22日前
川崎重工業株式会社
ロボット
16日前
川崎重工業株式会社
学習済モデルの構築方法
21日前
川崎重工業株式会社
水素航空機の燃料供給システム
1か月前
横浜ゴム株式会社
水中音響材の被取り付け面への取り付け構造および水中音響材
14日前
株式会社Eサーモジェンテック
熱電発電システムの製造方法
14日前
川崎重工業株式会社
手術支援システム、手術支援システムの制御方法およびプログラム
7日前
横浜ゴム株式会社
水中音響材の被取り付け面への取り付け構造および水中構造体の被取り付け面を水中音響材で覆う構造ならびに水中音響材
14日前
豊和工業株式会社
クランプ装置
6か月前
株式会社豊田自動織機
流体圧シリンダ
2か月前
三和テッキ株式会社
油圧アクチュエータ
1か月前
株式会社不二越
電磁切替弁
2か月前
株式会社コスメック
シリンダ装置
3か月前
SMC株式会社
増圧装置
14日前
個人
省エネ改良型油圧リバースブースター
2か月前
株式会社不二越
油圧システム
6か月前
日立建機株式会社
作業機械
7か月前
学校法人東海大学
流れ制御装置
7か月前
続きを見る
他の特許を見る