TOP
|
特許
|
意匠
|
商標
特許ウォッチ
Twitter
他の特許を見る
公開番号
2025147393
公報種別
公開特許公報(A)
公開日
2025-10-07
出願番号
2024047625
出願日
2024-03-25
発明の名称
ベルトコンベアの監視方法、粉体の搬送方法及びプログラム
出願人
栗田工業株式会社
代理人
弁理士法人IPX
主分類
B65G
43/02 20060101AFI20250930BHJP(運搬;包装;貯蔵;薄板状または線条材料の取扱い)
要約
【課題】粉体搬送時のエラーを効果的に検知することが可能なベルトコンベアの監視方法等を提供する。
【解決手段】本発明の一態様によれば、ベルトコンベアの監視方法が提供される。この監視方法は、第1取得工程と、特定工程と、を備える。第1取得工程では、ベルトコンベアの上方からベルトコンベアのベルト表面に落下する過程にある粉体の計測データを取得する。ここで、計測データは、粉体の落下方向に交差する方向から、光学センサにより粉体を計測することで取得されるものである。特定工程では、計測データに基づき、粉体の落下位置を特定する。
【選択図】図1
特許請求の範囲
【請求項1】
ベルトコンベアの監視方法であって、
第1取得工程と、特定工程と、を備え、
前記第1取得工程では、前記ベルトコンベアの上方から前記ベルトコンベアのベルト表面に落下する過程にある粉体の計測データを取得し、
ここで、前記計測データは、前記粉体の落下方向に交差する方向から、光学センサにより前記粉体を計測することで取得されるものであり、
前記特定工程では、前記計測データに基づき、前記粉体の落下位置を特定する、監視方法。
続きを表示(約 1,100 文字)
【請求項2】
請求項1に記載のベルトコンベアの監視方法において、
推定工程をさらに備え、
前記推定工程では、特定された前記落下位置に基づき、前記ベルトの蛇行の度合い又は前記ベルトの片寄りの度合いを推定する、監視方法。
【請求項3】
請求項1に記載のベルトコンベアの監視方法において、
前記光学センサは、LiDARセンサである、監視方法。
【請求項4】
請求項3に記載のベルトコンベアの監視方法において、
前記第1取得工程において、前記LiDARセンサは、前記粉体が落下する領域を含む所定領域を連続的に計測し、
前記特定工程では、前記所定領域を連続的に計測することで得られた前記計測データに基づき、前記粉体の落下位置を特定する、監視方法。
【請求項5】
請求項4に記載のベルトコンベアの監視方法において、
前記特定工程では、所定の時間帯に計測される前記所定領域内の累積距離又は平均距離に基づき、前記落下位置を特定し、
前記累積距離又は平均距離は、前記LiDARセンサから計測対象までの距離に関連する、監視方法。
【請求項6】
請求項5に記載のベルトコンベアの監視方法において、
前記特定工程では、前記LiDARセンサによって計測された前記累積距離又は平均距離が、所定の閾値を超過した場合に、前記粉体が落下していないことを判定する、監視方法。
【請求項7】
請求項4に記載のベルトコンベアの監視方法において、
前記特定工程では、計測時における前記粉体の頻度に基づき、前記落下位置を特定し、
ここで、前記粉体の頻度は、前記LiDARセンサからの距離が所定の範囲にある粉体の個数に関連する、監視方法。
【請求項8】
請求項7に記載のベルトコンベアの監視方法において、
前記特定工程では、前記頻度が所定の閾値未満であった場合に、前記粉体が落下していないことを判定する、監視方法。
【請求項9】
請求項1に記載の監視方法において、
警告工程をさらに備え、
前記警告工程では、前記粉体の落下位置が所定範囲内にない場合に、警告を発する、監視方法。
【請求項10】
請求項1に記載の監視方法において、
第2取得工程と、評価工程と、をさらに備え、
前記第2取得工程では、前記ベルトコンベアのベルト表面に関する位置情報を取得し、
前記評価工程では、特定した前記粉体の落下位置と、前記ベルト表面に関する位置情報から、前記粉体の搬送過程におけるエラーの有無を評価する、監視方法。
(【請求項11】以降は省略されています)
発明の詳細な説明
【技術分野】
【0001】
本発明は、ベルトコンベアの監視方法、粉体の搬送方法及びプログラムに関する。
続きを表示(約 1,000 文字)
【背景技術】
【0002】
特許文献1には、ベルトコンベアの蛇行を検出する装置が開示されている。
【先行技術文献】
【特許文献】
【0003】
特開2000-118663号公報
【発明の概要】
【発明が解決しようとする課題】
【0004】
特許文献1に開示された技術は、ベルトコンベアそのものにセンサを取り付けるものである。そのため、センサの取り付け自体に人的又は金銭的負担があり、センサの取り付け個数に制限が課される。このような背景もあり、従来、効率的に粉体搬送時のエラーを検知することが求められていた。
【0005】
本発明では上記事情に鑑み、粉体搬送時のエラーを効果的に検知することが可能なベルトコンベアの監視方法等を提供することとした。
【課題を解決するための手段】
【0006】
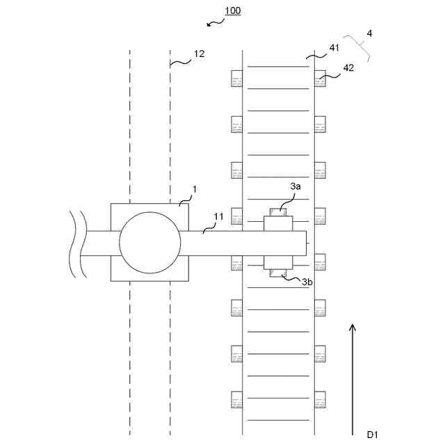
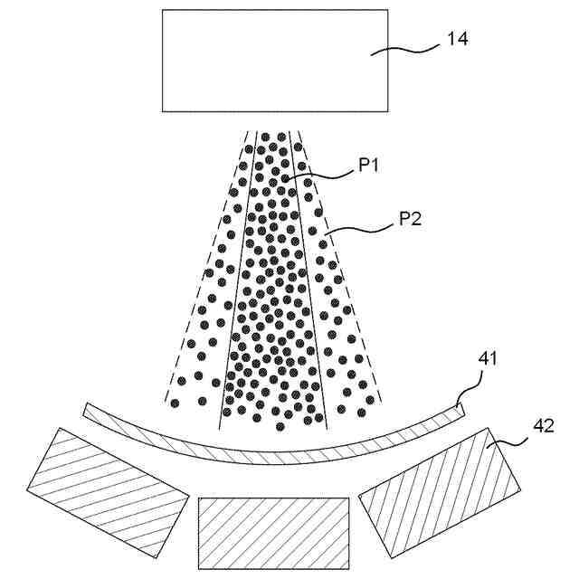
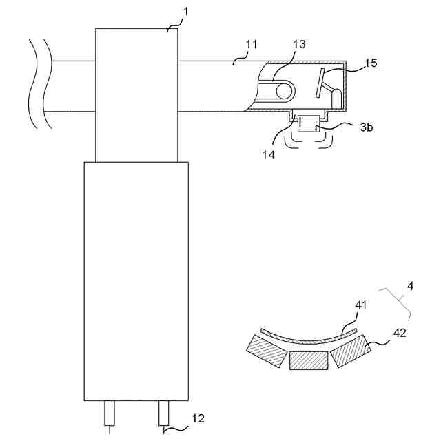
本発明の一態様によれば、ベルトコンベアの監視方法が提供される。この監視方法は、第1取得工程と、特定工程と、を備える。第1取得工程では、ベルトコンベアの上方からベルトコンベアのベルト表面に落下する過程にある粉体の計測データを取得する。ここで、計測データは、粉体の落下方向に交差する方向から、光学センサにより粉体を計測することで取得されるものである。特定工程では、計測データに基づき、粉体の落下位置を特定する。
【0007】
上記態様によれば、粉体搬送時のエラーを効果的に検知することが可能なベルトコンベアの監視方法等が提供される。
【0008】
さらに、次に記載の各態様で提供されてもよい。
【0009】
(1)ベルトコンベアの監視方法であって、第1取得工程と、特定工程と、を備え、前記第1取得工程では、前記ベルトコンベアの上方から前記ベルトコンベアのベルト表面に落下する過程にある粉体の計測データを取得し、ここで、前記計測データは、前記粉体の落下方向に交差する方向から、光学センサにより前記粉体を計測することで取得されるものであり、前記特定工程では、前記計測データに基づき、前記粉体の落下位置を特定する、監視方法。
【0010】
(2)上記(1)に記載のベルトコンベアの監視方法において、推定工程をさらに備え、前記推定工程では、特定された前記落下位置に基づき、前記ベルトの蛇行の度合い又は前記ベルトの片寄りの度合いを推定する、監視方法。
(【0011】以降は省略されています)
この特許をJ-PlatPat(特許庁公式サイト)で参照する
関連特許
栗田工業株式会社
排水回収装置
1か月前
栗田工業株式会社
ギ酸の回収方法
10日前
栗田工業株式会社
ギ酸の回収方法
1か月前
栗田工業株式会社
電気脱イオン装置
2か月前
栗田工業株式会社
用水の水質予測方法
1か月前
栗田工業株式会社
電気イオン濃縮装置
1か月前
栗田工業株式会社
生物処理水の利用方法
22日前
栗田工業株式会社
畜糞造粒物の製造方法
1か月前
栗田工業株式会社
放射性廃液の処理方法
2か月前
栗田工業株式会社
逆浸透膜装置の運転方法
25日前
栗田工業株式会社
有機物含有排水の処理方法
2か月前
栗田工業株式会社
リチウム含有物の濃縮方法
9日前
栗田工業株式会社
有機性排水の生物処理方法
2か月前
栗田工業株式会社
超純水製造装置の制御方法
1か月前
栗田工業株式会社
有機物含有水の脱泡処理装置
17日前
栗田工業株式会社
電気脱イオン装置の運転方法
1か月前
栗田工業株式会社
水質予測方法及び水質制御方法
1か月前
栗田工業株式会社
方法、システム及びプログラム
1日前
栗田工業株式会社
管内面の洗浄用プラグ及び洗浄方法
1か月前
栗田工業株式会社
洗浄水製造装置及び洗浄水製造方法
1日前
栗田工業株式会社
リチウム二次電池正極材の処理方法
9日前
栗田工業株式会社
微生物発電装置および微生物発電方法
1か月前
株式会社デンソー
液体分離システム
9日前
栗田工業株式会社
超純水製造装置の立ち上げ時の洗浄方法
17日前
栗田工業株式会社
有機物含有排水からの水回収装置及び方法
1か月前
日本製紙クレシア株式会社
パンツ型紙おむつ
22日前
栗田工業株式会社
水・蒸気サイクル中の有機系溶存物質の除去方法
1か月前
栗田工業株式会社
熱交換器内のかき取り板の移動装置及び熱交換器
1か月前
栗田工業株式会社
純水製造システム、及び純水製造システムの運転方法
2か月前
栗田工業株式会社
推定システム、推定方法及びコンピュータープログラム
2か月前
栗田工業株式会社
ベルトコンベアの監視方法、粉体の搬送方法及びプログラム
1か月前
栗田工業株式会社
ベルトコンベアの監視方法、ベルトコンベアの制御方法及びプログラム
1か月前
栗田工業株式会社
混合イオン交換樹脂におけるアニオン交換樹脂とカチオン交換樹脂との分離方法
17日前
栗田工業株式会社
ベルトコンベアの監視方法、粉体の搬送方法、ベルトコンベアの監視システム及びプログラム
1か月前
個人
束ね具
18日前
個人
収容箱
4か月前
続きを見る
他の特許を見る