TOP
|
特許
|
意匠
|
商標
特許ウォッチ
Twitter
他の特許を見る
公開番号
2025144385
公報種別
公開特許公報(A)
公開日
2025-10-02
出願番号
2024044131
出願日
2024-03-19
発明の名称
モータ制御装置、及びプログラム
出願人
カヤバ株式会社
代理人
弁理士法人酒井国際特許事務所
主分類
H02M
7/48 20070101AFI20250925BHJP(電力の発電,変換,配電)
要約
【課題】誤検出を抑制して、モータを適切に制御する。
【解決手段】モータ制御装置11は、インバータ14と、電圧検出部20と、電流算出部と、を有する。電流算出部は、全ての直列回路のスイッチング素子T1がオン状態となる第1期間の長さが所定長さ以上である場合には、第1期間中に電圧検出部20が検出した電圧と、全ての直列回路のスイッチング素子T2がオン状態となる第2期間W2中に電圧検出部20が検出した電圧と、に基づいて、第2期間に電圧を検出した期間よりも後の第2期間における電流値を算出する。
【選択図】図1
特許請求の範囲
【請求項1】
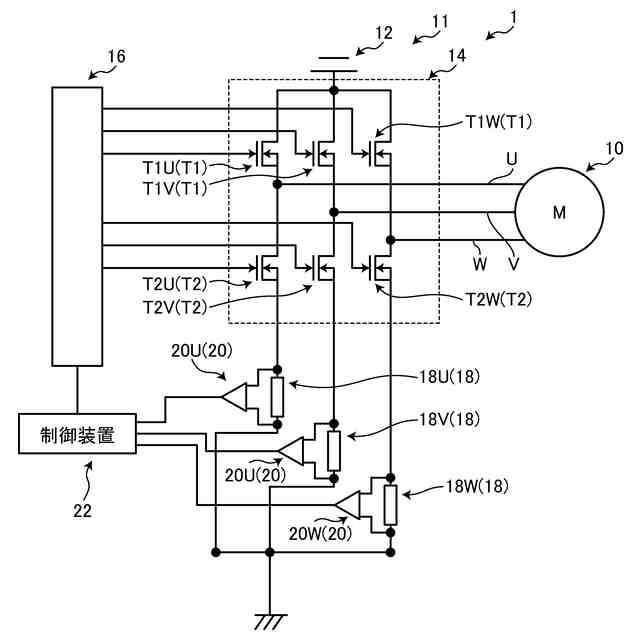
第1スイッチング素子、及び第2スイッチング素子を有する直列回路が、モータの相毎に設けられて、前記モータの各相に交流電圧を印加するインバータと、
それぞれの前記直列回路の、前記第2スイッチング素子と接地点との間に設けられて、前記第2スイッチング素子と前記接地点との間における電圧を検出する電圧検出部と、
前記電圧検出部が検出した電圧に基づき、前記第2スイッチング素子と接地点との間における電流値を算出する電流算出部と、
を有し、
前記電流算出部は、
全ての前記直列回路の前記第1スイッチング素子がオン状態となる第1期間の長さが所定長さ以上である場合には、前記第1期間中に前記電圧検出部が検出した電圧と、全ての前記直列回路の前記第2スイッチング素子がオン状態となる第2期間中に前記電圧検出部が検出した電圧と、に基づいて、前記第2期間に電圧を検出した期間よりも後の前記第2期間における前記電流値を算出する、
モータ制御装置。
続きを表示(約 1,500 文字)
【請求項2】
前記第1期間の長さが前記所定長さ未満である場合には、前記第1期間の長さが前記所定長さ未満である期間よりも前であって、前記第1期間の長さが所定長さ以上である場合に検出した電圧と、前記第2期間中に前記電圧検出部が検出した電圧と、に基づいて、前記第2期間に電圧を検出した期間よりも後の前記第2期間における前記電流値を算出する、
請求項1に記載のモータ制御装置。
【請求項3】
前記電流算出部は、
前記モータの起動時において、前記第2スイッチング素子と前記接地点との間に電流が流れない状態で前記電圧検出部が検出した電圧が第1所定範囲内である場合に、その電圧を0Aとする対応関係を設定し、
前記モータの運転時において、前記第1期間中に前記電圧検出部が検出した電圧と、前記第2期間中に前記電圧検出部が検出した電圧と、前記対応関係とに基づき、前記第2期間に電圧を検出した期間よりも後の前記第2期間における前記電流値を算出する、
請求項1または2に記載のモータ制御装置。
【請求項4】
前記電流算出部は、
前記第1期間で前記電圧検出部が検出した電圧が、前記第1所定範囲より範囲が広い第2所定範囲内である場合に、前記第1期間中に前記電圧検出部が検出した電圧と、前記第2期間中に前記電圧検出部が検出した電圧と、前記対応関係とに基づいて、前記第2期間に電圧を検出した期間よりも後の前記第2期間における前記電流値を算出し、
前記第1期間で前記電圧検出部が検出した電圧が、前記第2所定範囲外である場合には、前記第1期間中に前記電圧検出部が電圧を検出した期間よりも前に前記第2所定範囲内となった第1期間で検出した電圧と、前記第2期間中に前記電圧検出部が検出した電圧と、前記対応関係とに基づいて、前記第2期間に電圧を検出した期間よりも後の前記第2期間における前記電流値を算出する、
請求項3に記載のモータ制御装置。
【請求項5】
前記電流算出部は、
前記第1期間で前記電圧検出部が検出した電圧が、前記第1所定範囲より範囲が広い第2所定範囲内である場合に、前記第1期間中に前記電圧検出部が検出した電圧を0Aとするように前記対応関係を補正し、前記第2期間中に前記電圧検出部が検出した電圧と、補正した前記対応関係に基づいて、前記第2期間に電圧を検出した期間よりも後の前記第2期間における前記電流値を算出する、
請求項3に記載のモータ制御装置。
【請求項6】
第1スイッチング素子、及び第2スイッチング素子を有する直列回路が、モータの相毎に設けられて、前記モータの各相に交流電圧を印加するインバータと、
それぞれの前記直列回路の、前記第2スイッチング素子と接地点との間に設けられて、前記第2スイッチング素子と前記接地点との間における電圧を検出する電圧検出部とを有するモータ制御装置の制御方法をコンピュータに実行させるプログラムであって、
前記電圧検出部が検出した電圧に基づき、前記第2スイッチング素子と接地点との間における電流値を算出するステップを前記コンピュータに実行させ、
前記電流値を算出するステップにおいては、
全ての前記直列回路の前記第1スイッチング素子がオン状態となる第1期間の長さが所定長さ以上である場合には、前記第1期間中に前記電圧検出部が検出した電圧と、全ての前記直列回路の前記第2スイッチング素子がオン状態となる第2期間中に前記電圧検出部が検出した電圧と、に基づいて、前記第2期間に電圧を検出した期間よりも後の前記第2期間における前記電流値を算出する、
プログラム。
発明の詳細な説明
【技術分野】
【0001】
本発明は、モータ制御装置、及びプログラムに関する。
続きを表示(約 2,200 文字)
【背景技術】
【0002】
電動パワーステアリング装置などに用いられるモータを制御するモータ制御装置が知られている。このようなモータ制御装置は、駆動用のインバータの各相に流れる交流電流の電流値を検出する場合がある。インバータの各相に流れる電流の電流値を検出することにより、モータの回転位置を推定したり、モータの回転速度を制御したりすることができる。
【0003】
特許文献1には、3相ブラシレスモータと、上アームスイッチング素子及び下アームスイッチング素子の直列接続回路を相毎に備えるインバータと、インバータの各相の下アームスイッチング素子と接地点との間に設けられる電流検出器と、を備えるモータ制御装置が記載されている。特許文献1においては、全相の上アームスイッチング素子がオン状態であるときに検出された第1電流検出値の総和と、全相の下アームスイッチング素子がオン状態であるときに検出された第2電流検出値の総和との差を算出し、差が閾値より小さい場合に、第1電流検出値に基づいて電流検出器の検出出力のオフセット補正を行う旨が記載されている。特許文献1によると、このようなオフセット補正を行うことで、スイッチング素子のショート故障の際に、誤った電流検出値に基づいてオフセット補正されることが抑制される。
【先行技術文献】
【特許文献】
【0004】
特開2017-169346号公報
【発明の概要】
【発明が解決しようとする課題】
【0005】
ここで、特許文献1のように全相の上アームスイッチング素子がオン状態となる期間(全相のシャント抵抗に電流が流れない期間)は、PMW信号のデューティ比によって決まる。例えば全相の上アームスイッチング素子がオン状態となる期間が短い場合などにおいては、その期間における電圧や電流の検出が難しくなり、全相の上アームスイッチング素子がオン状態となる期間ではない期間での検出値を、全相の上アームスイッチング素子がオン状態となる期間の検出値として、誤検出してしまうおそれがある。従って、誤検出を抑制して、モータを適切に制御することが求められている。
【0006】
本発明は、上記に鑑みてなされたものであって、誤検出を抑制して、モータを適切に制御可能な、モータ制御装置、及びプログラムを提供することを目的とする。
【課題を解決するための手段】
【0007】
本開示に係るモータ制御装置は、第1スイッチング素子、及び第2スイッチング素子を有する直列回路が、モータの相毎に設けられて、前記モータの各相に交流電圧を印加するインバータと、それぞれの前記直列回路の、前記第2スイッチング素子と接地点との間に設けられて、前記第2スイッチング素子と前記接地点との間における電圧を検出する電圧検出部と、前記電圧検出部が検出した電圧に基づき、前記第2スイッチング素子と接地点との間における電流値を算出する電流算出部と、を有し、前記電流算出部は、全ての前記直列回路の前記第1スイッチング素子がオン状態となる第1期間の長さが所定長さ以上である場合には、前記第1期間中に前記電圧検出部が検出した電圧と、全ての前記直列回路の前記第2スイッチング素子がオン状態となる第2期間中に前記電圧検出部が検出した電圧と、に基づいて、前記第2期間に電圧を検出した期間よりも後の前記第2期間における前記電流値を算出する。
【0008】
本開示に係るプログラムは、第1スイッチング素子、及び第2スイッチング素子を有する直列回路が、モータの相毎に設けられて、前記モータの各相に交流電圧を印加するインバータと、それぞれの前記直列回路の、前記第2スイッチング素子と接地点との間に設けられて、前記第2スイッチング素子と前記接地点との間における電圧を検出する電圧検出部とを有するモータ制御装置の制御方法をコンピュータに実行させるプログラムであって、前記電圧検出部が検出した電圧に基づき、前記第2スイッチング素子と接地点との間における電流値を算出するステップを前記コンピュータに実行させ、前記電流値を算出するステップにおいては、全ての前記直列回路の前記第1スイッチング素子がオン状態となる第1期間の長さが所定長さ以上である場合には、前記第1期間中に前記電圧検出部が検出した電圧と、全ての前記直列回路の前記第2スイッチング素子がオン状態となる第2期間中に前記電圧検出部が検出した電圧と、に基づいて、前記第2期間に電圧を検出した期間よりも後の前記第2期間における前記電流値を算出する。
【発明の効果】
【0009】
本発明によれば、誤検出を抑制して、モータを適切に制御できる。
【図面の簡単な説明】
【0010】
図1は、本実施形態に係るモータシステムの模式的な回路図である。
図2は、制御装置の模式的なブロック図である。
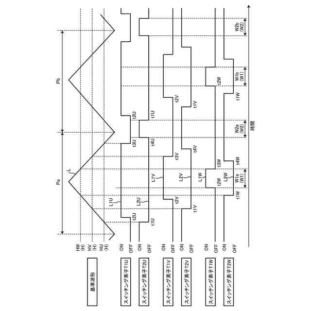
図3は、モータの運転時におけるPWM信号の一例を示すグラフである。
図4は、本実施形態に係る電流値の算出の処理フローを説明するフローチャートである。
図5は、モータの運転時におけるPWM信号の他の例を示すグラフである。
【発明を実施するための形態】
(【0011】以降は省略されています)
この特許をJ-PlatPat(特許庁公式サイト)で参照する
関連特許
カヤバ株式会社
ダンパ
3か月前
カヤバ株式会社
減圧弁
5日前
カヤバ株式会社
ダンパ
3か月前
カヤバ株式会社
緩衝器
3か月前
カヤバ株式会社
緩衝器
3か月前
カヤバ株式会社
摩擦試験機
7日前
カヤバ株式会社
電動ポンプ
3日前
カヤバ株式会社
電動ポンプ
1か月前
カヤバ株式会社
ベーンポンプ
2か月前
カヤバ株式会社
高所作業装置
3日前
カヤバ株式会社
冗長システム
1か月前
カヤバ株式会社
バルブユニット
3か月前
カヤバ株式会社
モータ制御装置
2か月前
カヤバ株式会社
チェックバルブ
7日前
カヤバ株式会社
電磁リリーフ弁
2か月前
カヤバ株式会社
流体圧制御装置
19日前
カヤバ株式会社
モータ制御装置
2か月前
カヤバ株式会社
回転機の製造方法
3日前
カヤバ株式会社
反力アクチュエータ
27日前
カヤバ株式会社
バルブおよび緩衝器
7日前
カヤバ株式会社
バルブおよび緩衝器
7日前
カヤバ株式会社
ステアバイワイヤ装置
1か月前
カヤバ株式会社
アクチュエータユニット
17日前
カヤバ株式会社
ブッシュ及び液圧回転機
3日前
カヤバ株式会社
ステアバイワイヤユニット
3日前
カヤバ株式会社
粒子検出装置及びプログラム
2か月前
カヤバ株式会社
モータ制御装置、及びプログラム
4日前
カヤバ株式会社
インレットブロック及びバルブ装置
17日前
カヤバ株式会社
データ取得システム、データ取得方法及びプログラム
3か月前
個人
電源装置
18日前
個人
永久磁石モーター
1か月前
個人
バッテリ内蔵直流電源
17日前
株式会社FUJI
制御盤
7日前
オムロン株式会社
電源回路
11日前
オムロン株式会社
電源回路
11日前
オムロン株式会社
電源回路
11日前
続きを見る
他の特許を見る