TOP
|
特許
|
意匠
|
商標
特許ウォッチ
Twitter
他の特許を見る
公開番号
2025143090
公報種別
公開特許公報(A)
公開日
2025-10-01
出願番号
2024042824
出願日
2024-03-18
発明の名称
アクチュエータシステム
出願人
日本精工株式会社
代理人
弁理士法人酒井国際特許事務所
主分類
H02P
29/024 20160101AFI20250924BHJP(電力の発電,変換,配電)
要約
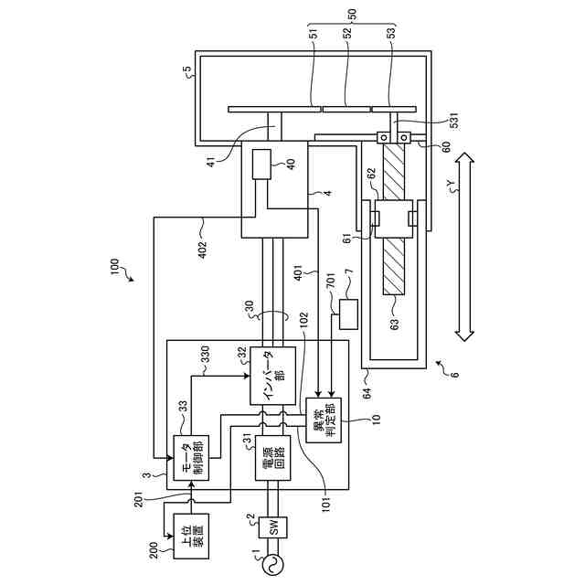
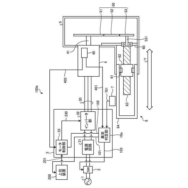
【課題】異常を検出するための構成が複雑にならずに異常検出を行うことができるアクチュエータシステムを提供する。
【解決手段】アクチュエータシステムは、回転する回転軸を有するモータと、前記モータの回転角度を検出する第1角度検出部と、前記第1角度検出部が検出する回転角度に基づいて、前記モータを駆動する駆動部と、前記モータの回転軸の回転に応じて出力軸を駆動するアクチュエータと、前記アクチュエータの前記出力軸の位置を検出する位置センサと、前記第1角度検出部が検出する回転角度に基づいて推定される、前記出力軸の位置と、前記位置センサによって検出される前記出力軸の位置との差が所定閾値以上である場合に、異常が発生していると判定する判定部とを含む。
【選択図】図1
特許請求の範囲
【請求項1】
回転する回転軸を有するモータと、
前記モータの回転角度を検出する第1角度検出部と、
前記第1角度検出部が検出する回転角度に基づいて、前記モータを駆動する駆動部と、
前記モータの回転軸の回転に応じて出力軸を駆動するアクチュエータと、
前記アクチュエータの前記出力軸の位置を検出する位置センサと、
前記第1角度検出部が検出する回転角度に基づいて推定される、前記出力軸の位置と、前記位置センサによって検出される前記出力軸の位置との差が所定閾値以上である場合に、異常が発生していると判定する判定部とを
含むアクチュエータシステム。
続きを表示(約 670 文字)
【請求項2】
前記判定部は、
異常が発生していると判定した場合に、前記モータを停止させる
請求項1に記載のアクチュエータシステム。
【請求項3】
前記モータの回転軸を回転させるための電源の供給をオンオフするスイッチをさらに含み、
前記判定部は、
異常が発生していると判定した場合に、前記スイッチをオフにする
請求項1または請求項2に記載のアクチュエータシステム。
【請求項4】
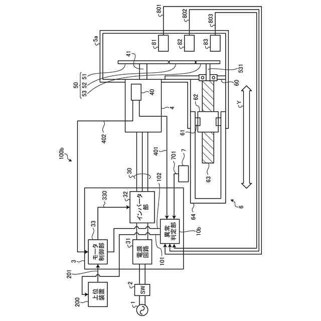
前記モータの回転軸の回転力を前記アクチュエータに伝えるギアと、
前記ギアの回転角度を検出する第2角度検出部と、
をさらに含み、
前記判定部は、
前記第2角度検出部が検出する回転角度に基づいて推定される、前記出力軸の位置と、前記位置センサによって検出される前記出力軸の位置との差が所定閾値以上である場合に、異常が発生していると判定する
請求項1または請求項2に記載のアクチュエータシステム。
【請求項5】
複数の前記ギアを含み、
前記第2角度検出部は、複数の前記ギアそれぞれに対応して設けられており、
前記判定部は、
前記第1角度検出部が検出する回転角度に基づいて推定される、複数の前記ギアそれぞれの回転角度と、前記第2角度検出部が検出する、複数の前記ギアそれぞれの回転角度との差が所定閾値以上である場合に、そのギアに異常が発生していると判定する
請求項4に記載のアクチュエータシステム。
発明の詳細な説明
【技術分野】
【0001】
本発明は、アクチュエータシステムに関する。
続きを表示(約 1,300 文字)
【背景技術】
【0002】
アクチュエータの異常を検出するシステムが特許文献1に開示されている。特許文献1においては、アクチュエータの出力軸に安全エンコーダを設けており、その出力信号に基づいて異常判定を行う。
【先行技術文献】
【特許文献】
【0003】
特開2022-137661号公報
【発明の概要】
【発明が解決しようとする課題】
【0004】
しかしながら、特許文献1に開示のシステムにおいては、異常検出を行う処理装置と判定結果によってモータ制御を遮断するコントローラをサーボドライバに外付けする必要があり、安全機能を実現する上で構成が複雑になるという問題がある。
【0005】
本開示は、上記に鑑みてなされたものであって、その目的は、異常を検出するための構成が複雑にならずに異常検出を行うことができるアクチュエータシステムを提供することである。
【課題を解決するための手段】
【0006】
本開示の一側面のアクチュエータシステムは、回転する回転軸を有するモータと、前記モータの回転角度を検出する第1角度検出部と、前記第1角度検出部が検出する回転角度に基づいて、前記モータを駆動する駆動部と、前記モータの回転軸の回転に応じて出力軸を駆動するアクチュエータと、前記アクチュエータの前記出力軸の位置を検出する位置センサと、前記第1角度検出部が検出する回転角度に基づいて推定される、前記出力軸の位置と、前記位置センサによって検出される前記出力軸の位置との差が所定閾値以上である場合に、異常が発生していると判定する判定部とを含む。
【0007】
前記判定部は、異常が発生していると判定した場合に、前記モータを停止させることが好ましい。
【0008】
前記モータの回転軸を回転させるための電源の供給をオンオフするスイッチをさらに含み、前記判定部は、異常が発生していると判定した場合に、前記スイッチをオフにすることが好ましい。
【0009】
前記モータの回転軸の回転力を前記アクチュエータに伝えるギアと、前記ギアの回転角度を検出する第2角度検出部と、をさらに含み、前記判定部は、前記第2角度検出部が検出する回転角度に基づいて推定される、前記出力軸の位置と、前記位置センサによって検出される前記出力軸の位置との差が所定閾値以上である場合に、異常が発生していると判定することが好ましい。
【0010】
複数の前記ギアを含み、前記第2角度検出部は、複数の前記ギアそれぞれに対応して設けられており、前記判定部は、前記第1角度検出部が検出する回転角度に基づいて推定される、複数の前記ギアそれぞれの回転角度と、前記第2角度検出部が検出する、複数の前記ギアそれぞれの回転角度との差が所定閾値以上である場合に、そのギアに異常が発生していると判定するようにしてもよい。
【発明の効果】
(【0011】以降は省略されています)
この特許をJ-PlatPat(特許庁公式サイト)で参照する
関連特許
日本精工株式会社
ボールねじ
1か月前
日本精工株式会社
アクチュエータ
今日
日本精工株式会社
ボールねじ装置
6日前
日本精工株式会社
転がり案内装置
13日前
日本精工株式会社
円すいころ軸受
5日前
日本精工株式会社
密封型転がり軸受
6日前
日本精工株式会社
密封型転がり軸受
6日前
日本精工株式会社
密封型転がり軸受
6日前
日本精工株式会社
密封型転がり軸受
6日前
日本精工株式会社
密封型転がり軸受
6日前
日本精工株式会社
密封型転がり軸受
6日前
日本精工株式会社
密封型転がり軸受
6日前
日本精工株式会社
磁歪式トルクセンサ
1か月前
日本精工株式会社
モータ制御システム
14日前
日本精工株式会社
磁歪式トルクセンサ
15日前
日本精工株式会社
アクチュエータシステム
21日前
日本精工株式会社
直動案内装置の組立方法
19日前
日本精工株式会社
ラジアルころ軸受用保持器
5日前
日本精工株式会社
ボールねじ部品の製造方法
1か月前
日本精工株式会社
潤滑機能付き転がり軸受装置
1か月前
日本精工株式会社
直動案内装置及びその製造方法
19日前
日本精工株式会社
片持ち回転ローラ配置型円形車輪
5日前
日本精工株式会社
ころ軸受及びころ軸受の設計方法
19日前
日本精工株式会社
回路放熱機構および回路放熱方法
1か月前
日本精工株式会社
ハブユニット軸受及びその製造方法
5日前
協同油脂株式会社
グリース組成物
21日前
日本精工株式会社
モータ制御装置およびモータ制御方法
1か月前
日本精工株式会社
含油部材付歯車、直動アクチュエータ
23日前
日本精工株式会社
入力異常検出装置および入力異常検出方法
1か月前
日本精工株式会社
細胞培養成形装置および細胞培養片の製造方法
1か月前
日本精工株式会社
潤滑剤供給体及び潤滑剤供給体を配設した転動装置
13日前
日本精工株式会社
圧電アクチュエータおよびマニピュレーションシステム
12日前
日本精工株式会社
磁歪式トルクセンサの組立方法および磁歪式トルクセンサ
5日前
日本精工株式会社
トルクセンサの補正値取得方法および回転軸のトルク測定方法
5日前
日本精工株式会社
ボールねじの偏荷重検出装置、偏荷重検出方法、およびプログラム
5日前
日本精工株式会社
モデル生成プログラム、モデル生成方法、細胞選別装置および学習済みモデル
20日前
続きを見る
他の特許を見る