TOP
|
特許
|
意匠
|
商標
特許ウォッチ
Twitter
他の特許を見る
公開番号
2025142728
公報種別
公開特許公報(A)
公開日
2025-10-01
出願番号
2024042244
出願日
2024-03-18
発明の名称
燃料電池システム
出願人
大阪瓦斯株式会社
代理人
弁理士法人R&C
主分類
H01M
8/04029 20160101AFI20250924BHJP(基本的電気素子)
要約
【課題】高い耐久性を有する燃料電池システムを提供する。
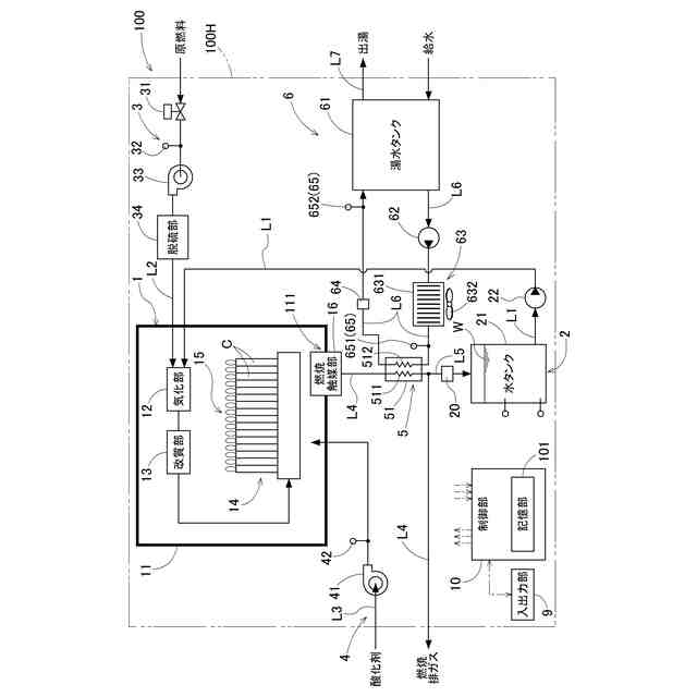
【解決手段】燃料電池システム100は、湯水が流れる湯水流路512を有し、ホットモジュール1から排出される排ガスと湯水との間で熱交換を行う熱交換器51と、湯水が循環する湯水循環回路L6と、湯水を湯水循環回路L6で循環させる湯水循環ポンプ62と、湯水循環ポンプ62の動作を制御する制御部10と、を備え、制御部10は、湯水流路512が閉塞傾向であるか否かを判定する閉塞傾向確認処理を実行し、閉塞傾向確認処理において、湯水流路512が閉塞傾向であると判定すると、湯水流路512の閉塞傾向を解消するための閉塞解消モード、又は、湯水流路512の閉塞傾向を軽減するための閉塞軽減モードを実行し、閉塞解消モードと閉塞軽減モードとにおいて、出力が異なるように湯水循環ポンプ62の動作を制御する。
【選択図】図1
特許請求の範囲
【請求項1】
燃料ガスと酸化剤ガスとに基づいて発電する燃料電池セルを有するホットモジュールと、
湯水が流れる湯水流路を有し、前記ホットモジュールから排出される排ガスと前記湯水との間で熱交換を行う熱交換器と、
前記熱交換器が接続され、前記湯水が循環する湯水循環回路と、
前記湯水を前記湯水循環回路で循環させる湯水循環ポンプと、
前記湯水循環ポンプの動作を制御する制御部と、
を備え、
前記制御部は、
前記湯水流路が閉塞傾向であるか否かを判定する閉塞傾向確認処理を実行し、
前記閉塞傾向確認処理において、前記湯水流路が前記閉塞傾向であると判定すると、前記湯水流路の前記閉塞傾向を解消するための閉塞解消モード、又は、前記湯水流路の前記閉塞傾向を軽減するための閉塞軽減モードを実行し、
前記閉塞解消モードと前記閉塞軽減モードとにおける前記湯水循環ポンプの動作がそれぞれ異なる動作となるように制御する、燃料電池システム。
続きを表示(約 2,700 文字)
【請求項2】
前記制御部は、前記閉塞解消モードにおける前記湯水循環ポンプの出力の増減幅が、前記閉塞軽減モードにおける前記湯水循環ポンプの出力の増減幅よりも大きくなるように前記湯水循環ポンプを制御する、請求項1に記載の燃料電池システム。
【請求項3】
前記湯水循環回路を循環する前記湯水の流量を測定する湯水流量計を備え、
前記制御部は、
前記閉塞傾向確認処理において、前記湯水流量計によって測定される実流量が前記湯水循環回路を循環する前記湯水の流量として指令した指令流量よりも小さい場合における前記指令流量と前記実流量との乖離した値である指令実乖離値が第1指令実乖離閾値以上である状態の継続時間である第1継続時間が、第1規定時間以上であるか否かを判定し、
前記第1継続時間が第1規定時間以上であると判定すると、前記閉塞傾向であると判定し、前記第1継続時間が第1規定時間以上ではないと判定すると、前記閉塞傾向ではないと判定する、請求項1に記載の燃料電池システム。
【請求項4】
前記制御部は、
前記閉塞傾向にあると判定すると、
前記閉塞傾向の度合いが第1度合い及び前記第1度合いよりも度合いの低い第2度合いのいずれかであるかを判定する閉塞度合い判定処理を実行し、
前記閉塞度合い判定処理において、前記指令実乖離値が前記第1指令実乖離閾値よりも大きい値が設定される第2指令実乖離閾値以上であるか否かを判定し、
前記指令実乖離値が前記第2指令実乖離閾値以上であると判定すると、前記第1度合いであると判定して前記閉塞解消モードを実行する、請求項3に記載の燃料電池システム。
【請求項5】
前記湯水循環回路を循環する前記湯水の流量を測定する湯水流量計を備え、
前記制御部は、
前記閉塞傾向確認処理において、前記湯水流量計によって測定される実流量が前記湯水循環ポンプの出力を一定とした場合に想定される前記湯水の想定流量よりも小さい場合における前記実流量と前記想定流量との乖離した値である想定実乖離値が第1想定実乖離閾値以上である状態、又は、前記湯水流量計によって測定される実流量を一定とした場合に想定される前記湯水循環ポンプの想定出力よりも前記湯水循環ポンプの実出力が大きい場合における前記実出力と前記想定出力との乖離した値を示す想定実出力乖離値が第1想定実出力乖離閾値以上である状態の継続時間である第2継続時間が第2規定時間以上であるか否かを判定し、
前記第2継続時間が前記第2規定時間以上であると判定すると、前記閉塞傾向であると判定し、前記第2継続時間が前記第2規定時間以上ではないと判定すると、前記閉塞傾向ではないと判定する、請求項1に記載の燃料電池システム。
【請求項6】
前記制御部は、
前記閉塞傾向にあると判定すると、
前記閉塞傾向の度合いが第1度合い及び前記第1度合いよりも度合いの低い第2度合いのいずれかであるかを判定する閉塞度合い判定処理を実行し、
前記閉塞度合い判定処理において、前記想定実乖離値が前記第1想定実乖離閾値よりも大きい値が設定される第2想定実乖離閾値以上、又は、前記想定実出力乖離値が前記第1想定実出力乖離閾値よりも大きい値が設定される第2想定実出力乖離閾値以上であるか否かを判定し、
前記想定実乖離値が前記第2想定実乖離閾値以上、又は、前記想定実出力乖離値が前記第2想定実出力乖離閾値以上であると判定すると、前記第1度合いであると判定して前記閉塞解消モードを実行する、請求項5に記載の燃料電池システム。
【請求項7】
前記熱交換器への流入する前記湯水の流入温度を検知する第1湯水温度検知部と、
前記熱交換器から流出する前記湯水の流出温度を検知する第2湯水温度検知部と、
を更に備え、
前記制御部は、
前記閉塞傾向確認処理において、前記湯水循環ポンプの出力及び前記流出温度が一定である場合に、前記流出温度が前記流入温度よりも高い場合において、前記流出温度と前記流入温度との乖離した値を示す出入温度乖離値が第1出入温度乖離閾値以下である状態の継続時間である第3継続時間が第3規定時間以上であるか否かを判定し、
前記第3継続時間が前記第3規定時間以上であると判定すると、前記閉塞傾向であると判定し、前記第3継続時間が前記第3規定時間以上ではないと判定すると、前記閉塞傾向ではないと判定する、請求項1に記載の燃料電池システム。
【請求項8】
前記制御部は、
前記閉塞傾向にあると判定すると、
前記閉塞傾向の度合いが第1度合い及び前記第1度合いよりも度合いの低い第2度合いのいずれかであるかを判定する閉塞度合い判定処理を実行し、
前記閉塞度合い判定処理において、前記出入温度乖離値が前記第1出入温度乖離閾値よりも小さい値が設定される第2出入温度乖離閾値以下であるか否かを判定し、
前記出入温度乖離値が前記第2出入温度乖離閾値以下であると判定すると、前記第1度合いであると判定して前記閉塞解消モードを実行する、請求項7に記載の燃料電池システム。
【請求項9】
前記制御部は、前記閉塞傾向の度合いが前記第2度合いであると判定すると、前記排ガスと前記湯水との間で熱交換を行う排熱回収が必要であるか否かを判定し、
前記排熱回収が必要であると判定すると、前記閉塞軽減モードを実行し、
前記排熱回収が不要であると判定すると、前記閉塞解消モードを実行する、請求項4、6、及び8のいずれか1項に記載の燃料電池システム。
【請求項10】
前記制御部は、前記閉塞傾向の度合いが前記第2度合いであると判定すると、前記排ガスと前記湯水との間で熱交換を行う排熱回収が必要であるか否かを判定し、
前記排熱回収が必要であると判定すると、前記閉塞軽減モードを実行し、
前記排熱回収が不要であると判定した場合において、更に、前記燃料電池セルでの発電を停止できるか否かを判定し、前記燃料電池セルでの発電を停止できると判定したときは前記閉塞解消モードを実行し、前記燃料電池セルでの発電を停止できないと判定したときは前記閉塞軽減モードを実行する、請求項4、6、及び8のいずれか1項に記載の燃料電池システム。
(【請求項11】以降は省略されています)
発明の詳細な説明
【技術分野】
【0001】
本発明は、燃料電池システムに関する。
続きを表示(約 1,900 文字)
【背景技術】
【0002】
特許文献1には、排熱の発生を伴って発電する発電装置と、熱交換液体が循環する循環路と、循環路に組み込まれ、排熱と熱交換液体との熱交換を行う熱交換器(特許文献1では排熱処理用熱交換器)と、循環路に組み込まれるタンクと、タンク内の液位を検知する液位検知センサと、タンク内の液位の検知結果に基づいて交換器に異常が生じているか否かを判定する判定部とを備える発電システムが開示されている。特許文献1に開示の判定部は、熱交換液体に含まれる塩化物イオン等が析出し、その析出物による腐食によって熱交換器から液体が漏れるという事象に基づいて熱交換器の異常を判定している。
【先行技術文献】
【特許文献】
【0003】
特開2022-73460号公報
【発明の概要】
【発明が解決しようとする課題】
【0004】
しかしながら、熱交換器が腐食し破損してしまうと、熱交換器を交換又は修理する必要がありコストが増大してしまう。このようなことから、腐食が発生する前段階である析出物の付着を抑制することできる高い耐久性を有する燃料電池システムが望まれている。
【0005】
本発明は、上記の課題に鑑みてなされたものであり、その目的は、高い耐久性を有する燃料電池システムを提供する点にある。
【課題を解決するための手段】
【0006】
上記目的を達成するための本発明に係る燃料電池システムの特徴構成は、
燃料ガスと酸化剤ガスとに基づいて発電する燃料電池セルを有するホットモジュールと、
湯水が流れる湯水流路を有し、前記ホットモジュールから排出される排ガスと前記湯水との間で熱交換を行う熱交換器と、
前記熱交換器が接続され、前記湯水が循環する湯水循環回路と、
前記湯水を前記湯水循環回路で循環させる湯水循環ポンプと、
前記湯水循環ポンプの動作を制御する制御部と、
を備え、
前記制御部は、
前記湯水流路が閉塞傾向であるか否かを判定する閉塞傾向確認処理を実行し、
前記閉塞傾向確認処理において、前記湯水流路が前記閉塞傾向であると判定すると、前記湯水流路の前記閉塞傾向を解消するための閉塞解消モード、又は、前記湯水流路の前記閉塞傾向を軽減するための閉塞軽減モードを実行し、
前記閉塞解消モードと前記閉塞軽減モードとにおける前記湯水循環ポンプの動作がそれぞれ異なる動作となるように制御する点にある。
【0007】
上記特徴構成によれば、湯水循環ポンプの動作を制御することにより、熱交換器が有する湯水流路を湯水によって洗浄することができるため、熱交換器における析出物の付着を抑制及び付着した析出物を除去することができ、高い耐久性を確保できる。また、閉塞解消モードと閉塞軽減モードとでは、湯水循環ポンプの動作が異なるため、例えば、析出物の付着の度合いに応じて動作モード(洗浄の仕方)を変化させることができる。これにより、湯水循環ポンプの無駄な作動を抑制することができ、燃料電池システムの最適化を図ることができる。
【0008】
本発明に係る燃料電池システムの別の特徴構成は、
前記制御部は、前記閉塞解消モードにおける前記湯水循環ポンプの出力の増減幅が、前記閉塞軽減モードにおける前記湯水循環ポンプの出力の増減幅よりも大きくなるように前記湯水循環ポンプを制御する点にある。
【0009】
上記特徴構成によれば、閉塞解消モードと閉塞軽減モードとによって洗浄の仕方を変化させることができる。これにより、湯水循環ポンプの無駄な作動を抑制することができ、燃料電池システムの最適化を図ることができる。
【0010】
本発明に係る燃料電池システムの別の特徴構成は、
前記湯水循環回路を循環する前記湯水の流量を測定する湯水流量計を備え、
前記制御部は、
前記閉塞傾向確認処理において、前記湯水流量計によって測定される実流量が前記湯水循環回路を循環する前記湯水の流量として指令した指令流量よりも小さい場合における前記指令流量と前記実流量との乖離した値である指令実乖離値が第1指令実乖離閾値以上である状態の継続時間である第1継続時間が、第1規定時間以上であるか否かを判定し、
前記第1継続時間が第1規定時間以上であると判定すると、前記閉塞傾向であると判定し、前記第1継続時間が第1規定時間以上ではないと判定すると、前記閉塞傾向ではないと判定する点にある。
(【0011】以降は省略されています)
この特許をJ-PlatPat(特許庁公式サイト)で参照する
関連特許
大阪瓦斯株式会社
継手
4日前
大阪瓦斯株式会社
燃焼装置
1か月前
大阪瓦斯株式会社
探査装置
1か月前
大阪瓦斯株式会社
ガスコンロ
1か月前
大阪瓦斯株式会社
フライヤー
1か月前
大阪瓦斯株式会社
撥水性塗料
1か月前
大阪瓦斯株式会社
ガスコンロ
20日前
大阪瓦斯株式会社
管理システム
1か月前
大阪瓦斯株式会社
音声出力装置
1か月前
大阪瓦斯株式会社
ガラス複合体
1か月前
大阪瓦斯株式会社
制御システム
1か月前
大阪瓦斯株式会社
蓄電制御装置
1か月前
大阪瓦斯株式会社
高耐熱組成物
1か月前
大阪瓦斯株式会社
酸化物複合体
1か月前
大阪瓦斯株式会社
動作制御装置
1か月前
大阪瓦斯株式会社
警報システム
1か月前
大阪瓦斯株式会社
ガラス複合体
1か月前
大阪瓦斯株式会社
警報システム
1か月前
大阪瓦斯株式会社
充放電中継装置
10日前
大阪瓦斯株式会社
充放電中継装置
10日前
大阪瓦斯株式会社
熱供給システム
1か月前
大阪瓦斯株式会社
燃料電池システム
1か月前
大阪瓦斯株式会社
燃料電池システム
1か月前
大阪瓦斯株式会社
燃料電池システム
1か月前
大阪瓦斯株式会社
燃料電池システム
1か月前
大阪瓦斯株式会社
燃料電池システム
1か月前
大阪瓦斯株式会社
燃焼制御システム
1か月前
大阪瓦斯株式会社
燃料電池システム
1か月前
大阪瓦斯株式会社
燃料電池システム
1か月前
大阪瓦斯株式会社
燃料電池システム
1か月前
大阪瓦斯株式会社
バイオマス系樹脂
1か月前
大阪瓦斯株式会社
熱電併給システム
1か月前
大阪瓦斯株式会社
エンジンシステム
1か月前
大阪瓦斯株式会社
異常診断システム
1か月前
大阪瓦斯株式会社
燃料電池システム
1か月前
大阪瓦斯株式会社
異常診断システム
1か月前
続きを見る
他の特許を見る