TOP
|
特許
|
意匠
|
商標
特許ウォッチ
Twitter
他の特許を見る
公開番号
2025112490
公報種別
公開特許公報(A)
公開日
2025-08-01
出願番号
2024006745
出願日
2024-01-19
発明の名称
燃料電池システム
出願人
株式会社豊田自動織機
,
トヨタ自動車株式会社
代理人
個人
,
個人
主分類
H01M
8/04858 20160101AFI20250725BHJP(基本的電気素子)
要約
【課題】負荷に必要な電力を出力しつつ、DCDCコンバータを備えるシステムに比して、小型化した燃料電池システムを提供すること。
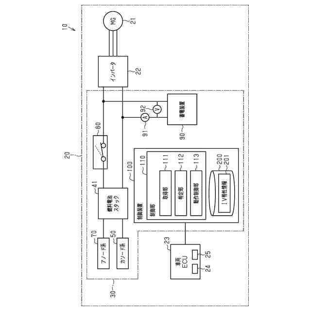
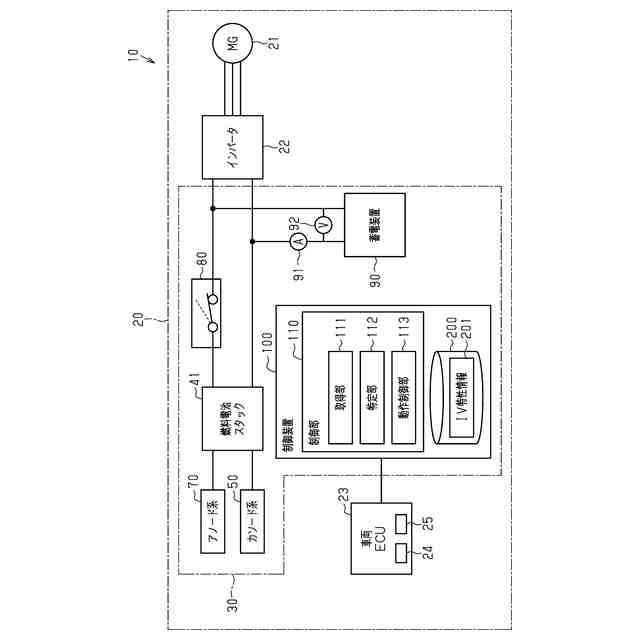
【解決手段】燃料電池システム30は、燃料電池スタック41と、切替部80と、蓄電装置90と、電流センサ91と、電圧センサ92と、制御装置100とを備える。切替部80は、蓄電装置90のSoCが上昇した場合、燃料電池スタックと、モータジェネレータ21とを電気的に接続せず、かつ蓄電装置90のSoCが減少して場合、燃料電池スタックとモータジェネレータ21とを電気的に接続する。特定部112は、燃料電池スタックのIV特性を特定する。動作制御部113は、スタック電力が低い場合、エアコンプレッサに圧送させる空気の量を増加させる。動作制御部113は、スタック電力が高い場合、エアコンプレッサに圧送させる空気の量を減少させる。
【選択図】図1
特許請求の範囲
【請求項1】
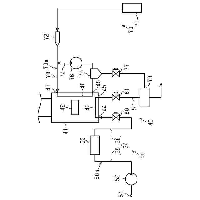
燃料電池スタックと、
酸化剤ガスを前記燃料電池スタックに圧送するエアコンプレッサと、
前記燃料電池スタックで発電された電力が供給可能に接続されている負荷と、
前記負荷に電力が供給可能で、かつ前記燃料電池スタックが発電した電力を蓄電可能に接続されている蓄電装置と、
前記蓄電装置の電圧を検出する検出部と、
前記蓄電装置の電圧が上昇し第1閾値となった場合、前記燃料電池スタックと前記負荷とを電気的に接続せず、かつ前記蓄電装置の電圧が減少し前記第1閾値よりも低い第2閾値となった場合、前記燃料電池スタックと前記負荷とを電気的に接続する切替部と、
前記蓄電装置の電圧が減少し前記第2閾値となった場合、前記燃料電池スタックを発電させるように、前記燃料電池スタック、及び前記エアコンプレッサの動作を制御する制御装置と、を備え、
前記燃料電池スタックは、前記蓄電装置と電力変換回路を介さずに接続されており、
前記制御装置は、
前記負荷へ供給する目標スタック電力を取得する取得部と、
前記燃料電池スタックのIV特性を特定する特定部と、
前記IV特性、前記第1閾値、及び前記第2閾値に基づいて前記燃料電池スタックが出力するスタック電力が前記目標スタック電力となるように、前記燃料電池スタック、及び前記エアコンプレッサの動作を制御する動作制御部と、を有し、
前記動作制御部は、前記スタック電力が前記目標スタック電力よりも低い場合、前記エアコンプレッサに圧送させる前記酸化剤ガスの量を、通常の制御状態に比して増加させる、及び前記スタック電力が前記目標スタック電力よりも高い場合、前記エアコンプレッサに圧送させる前記酸化剤ガスの量を、通常の制御状態に比して減少させる、
燃料電池システム。
続きを表示(約 680 文字)
【請求項2】
前記切替部とは、ダイオードであり、
前記ダイオードのアノードは、前記燃料電池スタックに接続され、
前記ダイオードのカソードは、前記負荷、及び前記蓄電装置に接続され、
前記蓄電装置の電圧が前記第1閾値となった場合、前記制御装置は、前記燃料電池スタックの発電を停止させつつ、前記燃料電池スタックに残留した燃料ガスによる前記スタック電力を前記蓄電装置に前記ダイオードを介して充電可能とし、前記蓄電装置の電圧が前記第2閾値となった場合、前記制御装置は、前記燃料電池スタックの発電を開始させつつ、前記スタック電力を前記負荷に供給する、
請求項1に記載の燃料電池システム。
【請求項3】
前記動作制御部は、前記特定部により特定された前記IV特性に基づいて、前記スタック電力が、前記目標スタック電力よりも低い場合、前記エアコンプレッサに圧送させる前記酸化剤ガスの圧力を、通常の制御状態に比して増加させること、又は前記特定部により特定された前記IV特性に基づいて、前記スタック電力が、前記目標スタック電力よりも高い場合、前記エアコンプレッサに圧送させる前記酸化剤ガスの圧力を、通常の制御状態に比して減少させることを行う、
請求項1に記載の燃料電池システム。
【請求項4】
前記特定部は、特定した前記IV特性を示す情報を記憶部に記憶させ、
前記動作制御部は、記憶部に記憶された直近の前記IV特性に基づいて、各種制御を実行する、
請求項1に記載の燃料電池システム。
発明の詳細な説明
【技術分野】
【0001】
本発明は、燃料電池システムに関する。
続きを表示(約 2,300 文字)
【背景技術】
【0002】
従来、燃料電池システムを搭載した車両(例えば、フォークリフト等の産業車両)が知られている(例えば、特許文献1参照)。特許文献1の燃料電池システムにおいては、燃料電池スタックの出力は、DCDCコンバータを介して負荷に接続されている。燃料電池スタックで発電された直流電力は、DCDCコンバータによって所定の電圧まで降圧された後、負荷に出力される。
【先行技術文献】
【特許文献】
【0003】
特開2014-82056号公報
【発明の概要】
【発明が解決しようとする課題】
【0004】
ところで、フォークリフト等の産業用車両において、搭載する機台の種類によっては、特許文献1の燃料電池システムよりも更に小型化が求められる場合があった。特許文献1に開示の車両に搭載された燃料電池システムは、DCDCコンバータの体格が小型化を阻害する。また、特許文献1に開示の車両に搭載された燃料電池システムの構成では、DCDCコンバータを備えずに負荷に必要な電力を出力することは困難である。
【課題を解決するための手段】
【0005】
上記目的を達成する燃料電池システムは、燃料電池スタックと、酸化剤ガスを前記燃料電池スタックに圧送するエアコンプレッサと、前記燃料電池スタックで発電された電力が供給可能に接続されている負荷と、前記負荷に電力が供給可能で、かつ前記燃料電池スタックが発電した電力を蓄電可能に接続されている蓄電装置と、前記蓄電装置の電圧を検出する検出部と、前記蓄電装置の電圧が上昇し第1閾値となった場合、前記燃料電池スタックと前記負荷とを電気的に接続せず、かつ前記蓄電装置の電圧が減少し前記第1閾値よりも低い第2閾値となった場合、前記燃料電池スタックと前記負荷とを電気的に接続する切替部と、前記蓄電装置の電圧が減少し前記第2閾値となった場合、前記燃料電池スタックを発電させるように、前記燃料電池スタック、及び前記エアコンプレッサの動作を制御する制御装置と、を備え、前記燃料電池スタックは、前記蓄電装置と電力変換回路を介さずに接続されており、前記制御装置は、前記負荷へ供給する目標スタック電力を取得する取得部と、前記燃料電池スタックのIV特性を特定する特定部と、前記IV特性、前記第1閾値、及び前記第2閾値に基づいて前記燃料電池スタックが出力するスタック電力が前記目標スタック電力となるように、前記燃料電池スタック、及び前記エアコンプレッサの動作を制御する動作制御部と、を有し、前記動作制御部は、前記スタック電力が前記目標スタック電力よりも低い場合、前記エアコンプレッサに圧送させる前記酸化剤ガスの量を、通常の制御状態に比して増加させる、及び前記スタック電力が前記目標スタック電力よりも高い場合、前記エアコンプレッサに圧送させる前記酸化剤ガスの量を、通常の制御状態に比して減少させる、ことを特徴とする。
【0006】
かかる構成によれば、負荷に必要な電力を出力しつつ、DCDCコンバータを備えるシステムに比して、燃料電池システムを小型化することができる。
上記目的を達成する燃料電池システムにおいて、前記切替部とは、ダイオードであり、前記ダイオードのアノードは、前記燃料電池スタックに接続され、前記ダイオードのカソードは、前記負荷、及び前記蓄電装置に接続され、前記蓄電装置の電圧が前記第1閾値となった場合、前記制御装置は、前記燃料電池スタックの発電を停止させつつ、前記燃料電池スタックに残留した燃料ガスによる前記スタック電力を前記蓄電装置に前記ダイオードを介して充電可能とし、前記蓄電装置の電圧が前記第2閾値となった場合、前記制御装置は、前記燃料電池スタックの発電を開始させつつ、前記スタック電力を前記負荷に供給してもよい。
【0007】
かかる構成によれば、燃料電池スタックと、負荷との接続状態を簡便に変更することができる。
上記目的を達成する燃料電池システムにおいて、前記動作制御部は、前記特定部により特定された前記IV特性に基づいて、前記スタック電力が、前記目標スタック電力よりも低い場合、前記エアコンプレッサに圧送させる前記酸化剤ガスの圧力を、通常の制御状態に比して増加させること、又は前記特定部により特定された前記IV特性に基づいて、前記スタック電力が、前記目標スタック電力よりも高い場合、前記エアコンプレッサに圧送させる前記酸化剤ガスの圧力を、通常の制御状態に比して減少させることを行ってもよい。
【0008】
かかる構成によれば、よりIV特性を調整しやすくすることができる。
上記目的を達成する燃料電池システムにおいて、前記特定部は、特定した前記IV特性を示す情報を記憶部に記憶させ、前記動作制御部は、記憶部に記憶された直近の前記IV特性に基づいて、各種制御を実行してもよい。
【0009】
かかる構成によれば、記憶部に記憶されたIV特性を示す情報を読み出すことにより、IV特性を特定する処理に係る手間を低減することができる。
【発明の効果】
【0010】
本発明によれば、負荷に必要な電力を出力しつつ、DCDCコンバータを備えるシステムに比して、小型化した燃料電池システムを提供することができる。
【図面の簡単な説明】
(【0011】以降は省略されています)
この特許をJ-PlatPat(特許庁公式サイト)で参照する
関連特許
APB株式会社
蓄電セル
1か月前
東ソー株式会社
絶縁電線
1か月前
日機装株式会社
加圧装置
4日前
日新イオン機器株式会社
イオン源
4日前
株式会社東芝
端子台
1か月前
日新イオン機器株式会社
イオン源
1か月前
ローム株式会社
半導体装置
1か月前
マクセル株式会社
電源装置
1か月前
株式会社GSユアサ
蓄電装置
19日前
富士電機株式会社
電磁接触器
19日前
株式会社GSユアサ
蓄電装置
1か月前
株式会社GSユアサ
蓄電装置
1か月前
三菱電機株式会社
回路遮断器
27日前
株式会社ホロン
冷陰極電子源
1か月前
株式会社GSユアサ
蓄電装置
1か月前
北道電設株式会社
配電具カバー
1か月前
個人
電源ボックス及び電子機器
4日前
日本特殊陶業株式会社
保持装置
1か月前
日本特殊陶業株式会社
保持装置
1か月前
大電株式会社
電線又はケーブル
11日前
トヨタ自動車株式会社
蓄電装置
11日前
トヨタ自動車株式会社
バッテリ
1か月前
トヨタ自動車株式会社
蓄電装置
1か月前
トヨタ自動車株式会社
冷却構造
1か月前
株式会社トクミ
ケーブル
5日前
株式会社東芝
電子源
4日前
ホシデン株式会社
複合コネクタ
13日前
日新イオン機器株式会社
基板処理装置
1か月前
トヨタ自動車株式会社
電池パック
1か月前
株式会社デンソー
電子装置
1か月前
甲神電機株式会社
変流器及び零相変流器
1か月前
株式会社トクヤマ
シリコンエッチング液
1か月前
株式会社トクヤマ
シリコンエッチング液
1か月前
トヨタ自動車株式会社
密閉型電池
1か月前
住友電装株式会社
コネクタ
19日前
日本無線株式会社
レーダアンテナ
1か月前
続きを見る
他の特許を見る