TOP
|
特許
|
意匠
|
商標
特許ウォッチ
Twitter
他の特許を見る
公開番号
2025109468
公報種別
公開特許公報(A)
公開日
2025-07-25
出願番号
2024003377
出願日
2024-01-12
発明の名称
溶液の濃縮方法
出願人
栗田工業株式会社
代理人
個人
,
個人
主分類
B01D
61/04 20060101AFI20250717BHJP(物理的または化学的方法または装置一般)
要約
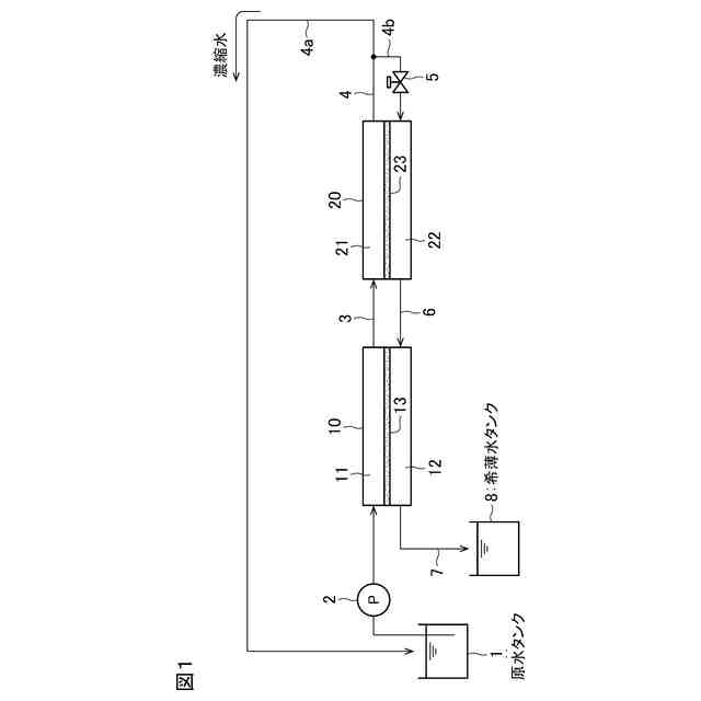
【課題】溶質の析出を抑制しつつ溶液を高濃縮することができる溶液の濃縮方法を提供する。
【解決手段】原水にスケール分散剤を添加する工程と、スケール分散剤が添加された原水をOARO又は加熱濃縮による濃縮手段で濃縮する濃縮工程とを有する溶液の濃縮方法。前記濃縮工程において、過飽和領域まで濃縮した後に、該濃縮工程からの濃縮水にスケール分散剤の失活処理を施す。その後、固形分を析出させ、次いで固液分離する。固液分離して得られた液体を前記原水又はスケール分散剤が添加された原水に戻す。
【選択図】図1
特許請求の範囲
【請求項1】
原水にスケール分散剤を添加する工程と、
このスケール分散剤が添加された原水をOARO装置又は蒸発濃縮装置で濃縮する濃縮工程と
を有する溶液の濃縮方法。
続きを表示(約 470 文字)
【請求項2】
前記濃縮工程の前段において、前記原水又はスケール分散剤が添加された原水をROで濃縮する予備濃縮工程を有する請求項1の溶液の濃縮方法。
【請求項3】
前記スケール分散剤が、ホスホン酸系スケール分散剤及びポリマー系スケール分散剤の少なくとも一種を含む請求項1の溶液の濃縮方法。
【請求項4】
前記ポリマー系スケール分散剤がアクリル酸・AMPSコポリマー又はアクリル酸ホモポリマーである請求項3の溶液の濃縮方法。
【請求項5】
前記ポリマー系スケール分散剤の重量平均分子量が1000以上10000以下である請求項4の溶液の濃縮方法。
【請求項6】
前記濃縮工程において、過飽和領域まで濃縮した後に、該濃縮工程からの濃縮水にスケール分散剤の失活処理を施した後、固形分を析出させ、次いで固液分離する請求項1~5のいずれかの溶液の濃縮方法。
【請求項7】
固液分離して得られた液体を前記原水又はスケール分散剤が添加された原水に戻す請求項6の溶液の濃縮方法。
発明の詳細な説明
【技術分野】
【0001】
本発明は、溶液の濃縮方法に係り、特に溶液を高濃度に、例えば、過飽和領域にまで濃縮する溶液の濃縮方法に関する。
続きを表示(約 910 文字)
【背景技術】
【0002】
水溶液を高度に濃縮する方法として、浸透圧補助型逆浸透(OARO)法やエバポレータ等を使用した蒸発式の濃縮方法が行われている。
【0003】
例えば、特許文献1には、リチウム塩の水溶液をOARO法により濃縮することが記載されている。OARO法によると、RO法よりも低消費エネルギーにて溶液を濃縮することができる。なお、OARO法とは、半透膜の両側に同濃度の塩水を供給し、片側だけに圧力を印加する膜分離法である。半透膜に隔てられた塩水間には浸透圧が作用せず、わずかな印加圧力だけでも水の透過が生じることから、これを多段化することによって塩水の高濃縮または高希釈が可能になる。
【0004】
特許文献2には、酸含有水溶液を蒸発濃縮する方法が記載されている。
【先行技術文献】
【特許文献】
【0005】
特開2022-117000号公報
特開2013-226480号公報
【発明の概要】
【発明が解決しようとする課題】
【0006】
溶液を高度に濃縮すると、溶質がナトリウム塩、リチウム塩など溶解度が高い場合であっても溶質が析出し、濃縮装置の運転続行が阻害されるようになる。
【0007】
本発明は、溶質の析出を抑制しつつ溶液を高濃縮することができる溶液の濃縮方法を提供することを課題とする。
【課題を解決するための手段】
【0008】
本発明の溶液の濃縮方法は、原水にスケール分散剤を添加する工程と、このスケール分散剤が添加された原水をOARO装置又は蒸発濃縮装置で濃縮する濃縮工程とを有する。
【0009】
本発明の一態様では、前記濃縮工程の前段において、前記原水又はスケール分散剤が添加された原水をROで濃縮する予備濃縮工程を有する。
【0010】
本発明の一態様では、前記スケール分散剤が、ホスホン酸系スケール分散剤及びポリマー系スケール分散剤の少なくとも一種を含む。
(【0011】以降は省略されています)
この特許をJ-PlatPat(特許庁公式サイト)で参照する
関連特許
栗田工業株式会社
排水回収装置
1か月前
栗田工業株式会社
ギ酸の回収方法
1か月前
栗田工業株式会社
電気脱イオン装置
1か月前
栗田工業株式会社
電気イオン濃縮装置
21日前
栗田工業株式会社
用水の水質予測方法
1か月前
栗田工業株式会社
生物処理水の利用方法
7日前
栗田工業株式会社
放射性廃液の処理方法
1か月前
栗田工業株式会社
畜糞造粒物の製造方法
1か月前
栗田工業株式会社
逆浸透膜装置の運転方法
10日前
栗田工業株式会社
有機物含有排水の処理方法
2か月前
栗田工業株式会社
有機性排水の生物処理方法
1か月前
栗田工業株式会社
超純水製造装置の制御方法
1か月前
栗田工業株式会社
電気脱イオン装置の運転方法
22日前
栗田工業株式会社
有機物含有水の脱泡処理装置
2日前
栗田工業株式会社
水質予測方法及び水質制御方法
1か月前
栗田工業株式会社
管内面の洗浄用プラグ及び洗浄方法
1か月前
栗田工業株式会社
2段電気脱イオンシステムの運転方法
2か月前
栗田工業株式会社
微生物発電装置および微生物発電方法
15日前
栗田工業株式会社
超純水製造装置の立ち上げ時の洗浄方法
2日前
栗田工業株式会社
有機物含有排水からの水回収装置及び方法
1か月前
日本製紙クレシア株式会社
パンツ型紙おむつ
7日前
栗田工業株式会社
水・蒸気サイクル中の有機系溶存物質の除去方法
16日前
栗田工業株式会社
熱交換器内のかき取り板の移動装置及び熱交換器
16日前
栗田工業株式会社
純水製造システム、及び純水製造システムの運転方法
1か月前
栗田工業株式会社
推定システム、推定方法及びコンピュータープログラム
2か月前
栗田工業株式会社
ベルトコンベアの監視方法、粉体の搬送方法及びプログラム
1か月前
栗田工業株式会社
ベルトコンベアの監視方法、ベルトコンベアの制御方法及びプログラム
1か月前
栗田工業株式会社
混合イオン交換樹脂におけるアニオン交換樹脂とカチオン交換樹脂との分離方法
2日前
栗田工業株式会社
ベルトコンベアの監視方法、粉体の搬送方法、ベルトコンベアの監視システム及びプログラム
1か月前
株式会社西部技研
除湿装置
29日前
株式会社日本触媒
ドロー溶質
23日前
ユニチカ株式会社
複合中空糸膜
1か月前
サンノプコ株式会社
消泡剤
21日前
日本バイリーン株式会社
フィルタ
8日前
東レ株式会社
中空糸膜モジュール
1か月前
東レ株式会社
遠心ポッティング方法
15日前
続きを見る
他の特許を見る