TOP
|
特許
|
意匠
|
商標
特許ウォッチ
Twitter
他の特許を見る
公開番号
2025076894
公報種別
公開特許公報(A)
公開日
2025-05-16
出願番号
2023188837
出願日
2023-11-02
発明の名称
化学除染方法および化学除染装置
出願人
日立GEニュークリア・エナジー株式会社
代理人
弁理士法人磯野国際特許商標事務所
主分類
G21F
9/28 20060101AFI20250509BHJP(核物理;核工学)
要約
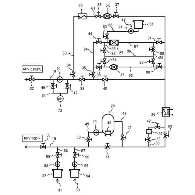
【課題】イオン交換樹脂の劣化を抑制し、低コスト且つ短時間で除染を行うことが可能な化学除染方法および化学除染装置を提供する。
【解決手段】化学除染方法は、除染対象物を化学除染する工程と、除染剤を分解する工程とを有し、除染剤を分解する工程は、除染剤を分解する分解処理と、イオンを捕集するイオン交換処理とを行う工程であり、除染剤を分解する工程において、除染液の鉄イオン濃度が基準値以上であるときには、イオン交換処理を行ってから分解処理を行い、除染液の鉄イオン濃度が基準値未満であるときには、分解処理を行ってからイオン交換処理を行う。化学除染装置は、除染液の流路が、除染液の鉄イオン濃度が基準値以上であるときには、イオン交換樹脂塔および分解装置をこの順に経由する流路に切り替えられ、除染液の鉄イオン濃度が基準値未満であるときには、分解装置およびイオン交換樹脂塔をこの順に経由する流路に切り替えられる。
【選択図】図3
特許請求の範囲
【請求項1】
原子力発電プラントの構成部材を除染対象物とし、除染剤によって化学除染する方法において、
前記除染対象物に化学除染装置を接続する工程と、
前記化学除染装置から前記除染対象物に除染剤を含む除染液を供給して前記除染対象物を化学除染する工程と、
前記除染液に過酸化水素を供給して前記除染剤を分解する工程と、を有し、
前記除染剤を分解する工程は、前記除染液を分解装置に通水して前記除染剤を分解する分解処理と、前記除染液をイオン交換樹脂塔に通水してイオンを捕集するイオン交換処理とを行う工程であり、
前記除染剤を分解する工程において、前記除染液の鉄イオン濃度が予め設定された基準値以上であるときには、前記イオン交換処理を行ってから前記分解処理を行い、前記除染液の鉄イオン濃度が予め設定された基準値未満であるときには、前記分解処理を行ってから前記イオン交換処理を行う化学除染方法。
続きを表示(約 1,200 文字)
【請求項2】
請求項1に記載の化学除染方法であって、
前記基準値は、水の放射線分解によって生じた過酸化水素が鉄イオンとの反応によって前記除染液に残留しなくなる鉄イオンの限界濃度である化学除染方法。
【請求項3】
請求項1に記載の化学除染方法であって、
前記基準値は、鉄イオンの濃度で15ppm以上20ppm以下である化学除染方法。
【請求項4】
請求項1に記載の化学除染方法であって、
前記分解処理は、前記除染剤を触媒反応によって分解する処理である化学除染方法。
【請求項5】
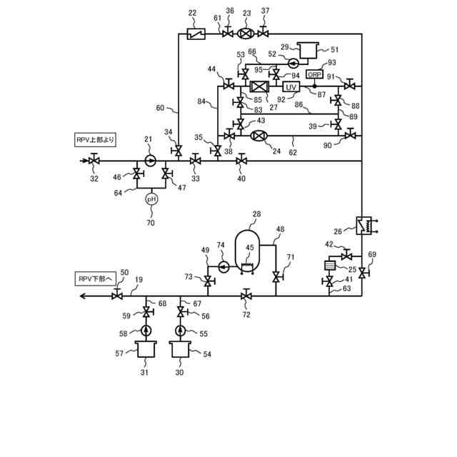
請求項1に記載の化学除染方法であって、
前記分解処理は、前記除染剤を触媒反応によって分解する触媒反応処理と、前記触媒反応処理後の除染剤を紫外線の照射によって分解する紫外線照射処理との組み合わせである化学除染方法。
【請求項6】
請求項5に記載の化学除染方法であって、
前記紫外線照射処理の後に、前記除染液の酸化還元電位を測定し、測定された前記酸化還元電位に応じて、前記イオン交換処理の実施の有無を切り替える化学除染方法。
【請求項7】
請求項1に記載の化学除染方法であって、
前記除染液の鉄イオン濃度が基準値以上であるときに用いられる前記分解装置および前記イオン交換樹脂塔と、前記除染液の鉄イオン濃度が基準値未満であるときに用いられる前記分解装置および前記イオン交換樹脂塔とは、互いに同一の装置である化学除染方法。
【請求項8】
原子力発電プラントの構成部材を除染対象物とし、除染剤によって化学除染する化学除染装置において、
前記除染対象物に化学除染装置を接続し、除染剤を含む除染液を循環させる循環配管と、
前記除染剤を分解する分解処理を行う分解装置、および、イオンを捕集するイオン交換処理を行うイオン交換樹脂塔が設置されており、前記循環配管の一部をバイパスするバイパス系統と、を備え、
前記除染液の流路が、前記除染液の鉄イオン濃度が予め設定された基準値以上であるときには、前記循環配管から前記イオン交換樹脂塔および前記分解装置をこの順に経由して前記循環配管に戻る流路に切り替えられ、前記除染液の鉄イオン濃度が予め設定された基準値未満であるときには、前記循環配管から前記分解装置および前記イオン交換樹脂塔をこの順に経由して前記循環配管に戻る流路に切り替えられる化学除染装置。
【請求項9】
請求項8に記載の化学除染装置であって、
前記基準値は、水の放射線分解によって生じた過酸化水素が鉄イオンとの反応によって前記除染液に残留しなくなる鉄イオンの限界濃度である化学除染装置。
【請求項10】
請求項8に記載の化学除染装置であって、
前記基準値は、鉄イオンの濃度で15ppm以上20ppm以下である化学除染装置。
(【請求項11】以降は省略されています)
発明の詳細な説明
【技術分野】
【0001】
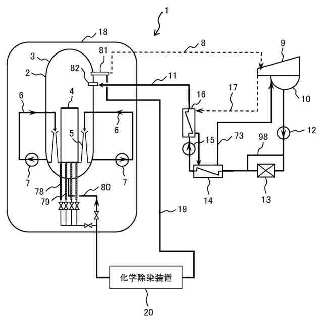
本発明は、原子力プラントの炉内や配管内等を化学除染する化学除染方法および化学除染装置に関する。
続きを表示(約 2,400 文字)
【背景技術】
【0002】
沸騰水型原子力プラント(以下「BWRプラント」という。)は、原子炉圧力容器(以下「RPV」という。)内に炉心を内蔵した原子炉を有する。RPV内では、炉水(冷却水)が再循環ポンプ(またはインターナルポンプ)によって炉心に供給される。炉水は、炉心内に装荷された燃料集合体内の核燃料物質の核分裂で発生する熱によって加熱され、一部が蒸気になる。蒸気は、RPVからタービンに導かれ、タービンを回転させる。タービンから排出された蒸気は、復水器で水になる。凝縮した水は、給水系配管を通して給水として原子炉に供給される。給水は、RPV内での放射性腐食生成物の発生を抑制するために、給水配管に設けられたろ過脱塩装置で主として金属不純物が除去される。
【0003】
放射性腐食生成物の元となる腐食生成物は、RPV、再循環系配管等のBWRプラントの構成部材の炉水と接する表面で発生する。そのため、主要な一次系の構成部材の材料としては、耐食性に優れたステンレス鋼、ニッケル基合金等が使用される。また、低合金鋼製のRPVは、内面にステンレス鋼の肉盛りが施され、低合金鋼が直接炉水と接触することが防止される。また、原子炉浄化系のろ過脱塩装置は、炉水の一部を浄化し、炉水に僅かに含まれる金属不純物を積極的に除去する。
【0004】
しかし、上述のような腐食対策を講じても、炉水中における極僅かな金属不純物の存在が避けられないため、一部の金属不純物が、金属酸化物として、燃料集合体に含まれる燃料棒の表面に付着する。金属酸化物に含まれる金属元素は、燃料棒内の核燃料物質から放出される中性子により原子核反応を起こし、コバルト60、コバルト58、クロム51、マンガン54等の放射性核種になる。これらの放射性核種は、大部分が酸化物の形態で燃料棒表面に付着したままであるが、一部の放射性核種は、酸化物の溶解度に応じて炉水中にイオンとして溶出したり、クラッドと呼ばれる不溶性固体として炉水中に再放出されたりする。このように除去されなかった放射性物質がある場合、炉水とともに再循環系配管等を循環し、構成部材の炉水と接する表面に蓄積される。その結果、構成部材の表面から高線量の放射線が放射されるようになり、定検作業時の従事者の放射線被曝の原因となる。従業者の被曝線量は、各人毎に規定値を超えないように管理されている。近年、この規定値が引き下げられ、各人の被曝線量を経済的に可能な限り低くする必要が生じている。
【0005】
そこで、運転を経験した原子力プラントの構造部材、例えば、配管の表面に形成された、コバルト60、コバルト58等の放射性核種を含む酸化皮膜を、化学薬品を用いた化学反応によって除去する化学除染が行われている。一般に、化学除染では、除染剤として還元剤を用いて金属酸化物の被膜を除去する還元除染と、除染剤として酸化剤を用いて金属酸化物中のクロムを6価クロムとして酸化溶解する酸化除染が実施される。
【0006】
化学除染に関する技術として、例えば、特許文献1(特開2000-105295号公報)には、少なくとも2種類以上の成分(シュウ酸、ヒドラジン)を含有する還元除染剤を用いて還元除染する工程と、該工程の後に還元除染剤の中の少なくとも2種類以上の化学物質を分解する分解装置を用いて還元除染剤の分解を行う工程を含む化学除染方法が開示されている。還元除染剤の分解を行う分解装置は、カチオン樹脂塔や混床樹脂塔よりも上流側(浄化装置入口側)にあり、還元除染剤分解モードにおいて、カチオン樹脂塔に捕捉される成分(ヒドラジン)を他方の成分(シュウ酸)とともに分解している。還元除染剤の分解によって、カチオン樹脂塔や混床樹脂塔に対する負荷の抑制が図られている。
【0007】
化学除染では、炉内や配管内等を洗浄した除染液をイオン交換樹脂に通水して、除染液中に溶出したイオンを捕集する。しかし、除染液中に過酸化水素が存在する状態で除染液をイオン交換樹脂に通水すると、イオン交換樹脂の劣化の要因となる。廃炉時に除染を行う場合には、RPV内の原子炉機器から放出される放射線によって、水の放射線分解が進み易く、過酸化水素が発生し易い。除染液の過酸化水素濃度が高いと、イオン交換樹脂の酸化劣化が問題となる。
【0008】
イオン交換樹脂が劣化すると、放射性核種のイオンが捕集され難くなる。また、ポリスチレンスルホン酸等の樹脂成分が溶出し易くなる。カチオン性の樹脂成分が除染廃液の浄化に用いるアニオン交換樹脂に吸着して、アニオン交換樹脂によるイオン交換能が低下することになる。除染液の過酸化水素濃度が高いと、イオン交換樹脂の使用量の増加を招くことになるため、除染コストの増大に繋がる。様々な課題が増えるため、除染廃液に含まれる過酸化水素を可能な限り低減することが望まれている。
【0009】
特許文献2(特開2021-148478号公報)では、還元除染工程後の還元除染液に含まれる過酸化水素を分解する処理を行っている。過酸化水素を分解する処理は、還元除染液を分解する処理とは別に、過酸化水素分解装置で行われている。過酸化水素分解装置は、カチオン交換樹脂塔よりも上流であって、RPVの上部の出口とカチオン交換樹脂塔との間に設置されている。高線量のRPV内で生じた過酸化水素は、触媒を充填した過酸化水素分解装置によって分解されている。カチオン交換樹脂塔には、過酸化水素分解装置で過酸化水素が分解された除染液が導入されている。
【先行技術文献】
【特許文献】
【0010】
特開2000-105295号公報
特開2021-148478号公報
【発明の概要】
【発明が解決しようとする課題】
(【0011】以降は省略されています)
この特許をJ-PlatPat(特許庁公式サイト)で参照する
関連特許
他の特許を見る